Sunday, March 27th, 2011 AT 9:21 PM
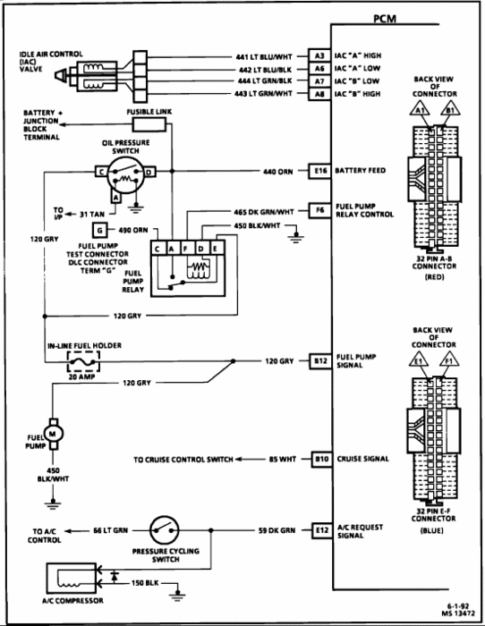
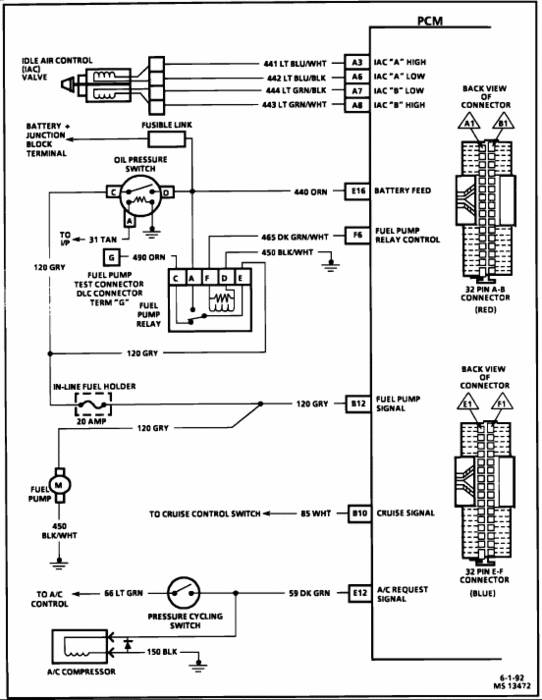
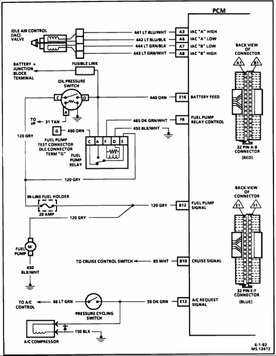
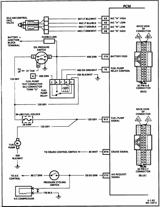
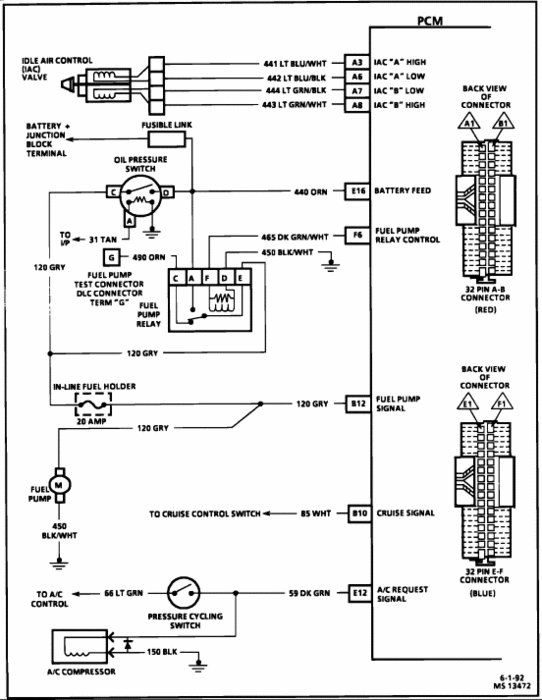
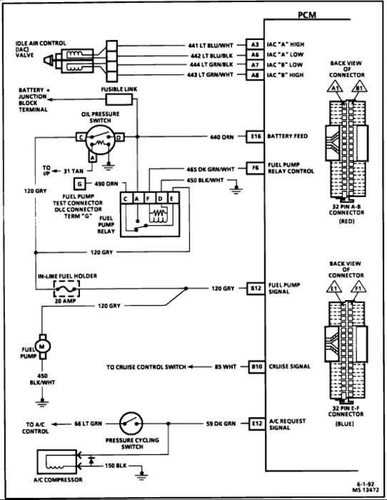
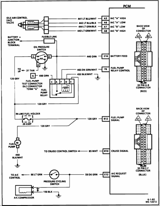
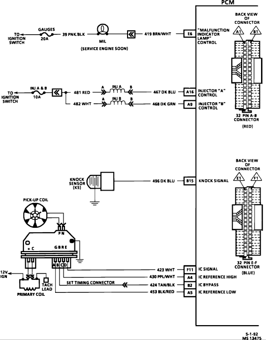
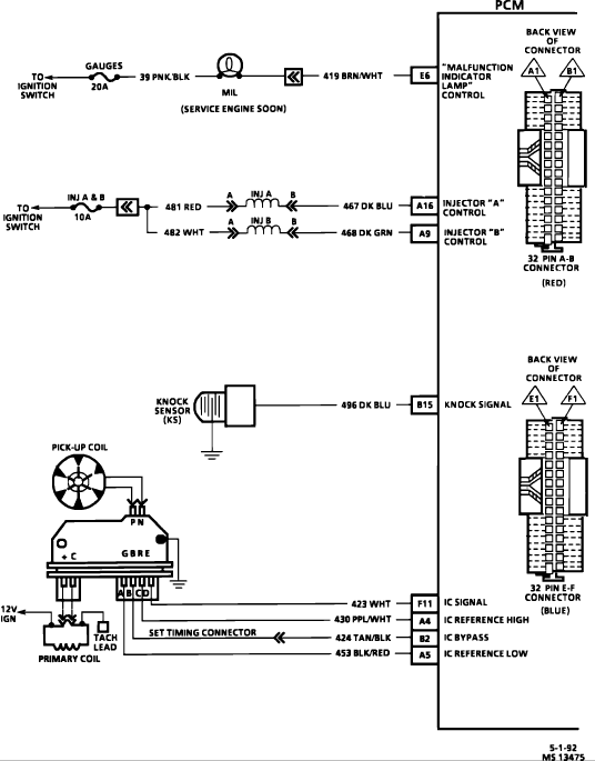
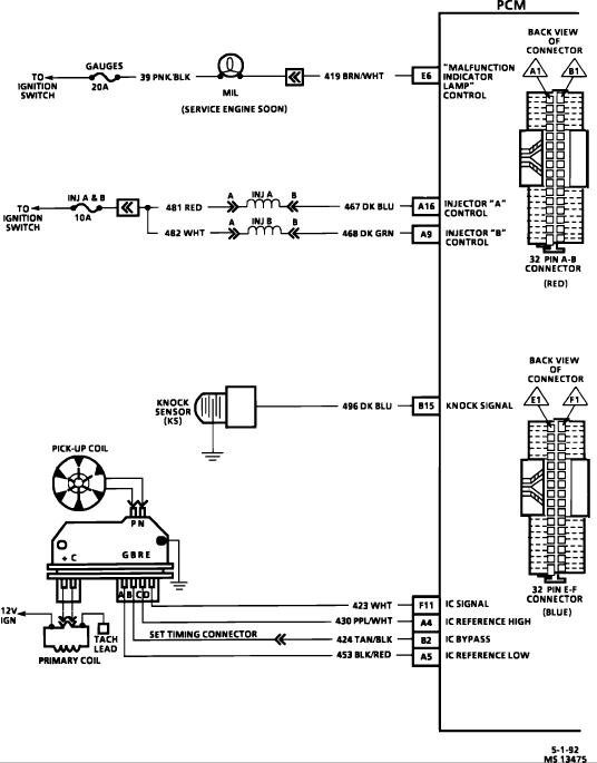
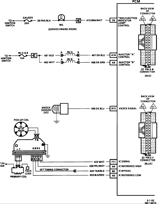
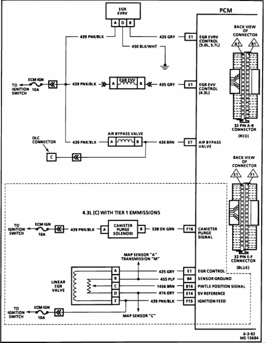
My truck will not run even though fuel is reaching the injection unit, fuel pump relay has been changed, fuel pressure regualtor been changed, the fuel injectors do have power to them, and the fuel system puts out 14 psi, it will fire when gas or ether is manually injected into the t.B.I. Unit, but will stop immediately. It also has been scanned but is not giving any trouble codes, the number one spark plug does have spark, what else is going wrong that will not let it run?







