Wednesday, August 31st, 2011 AT 5:11 PM
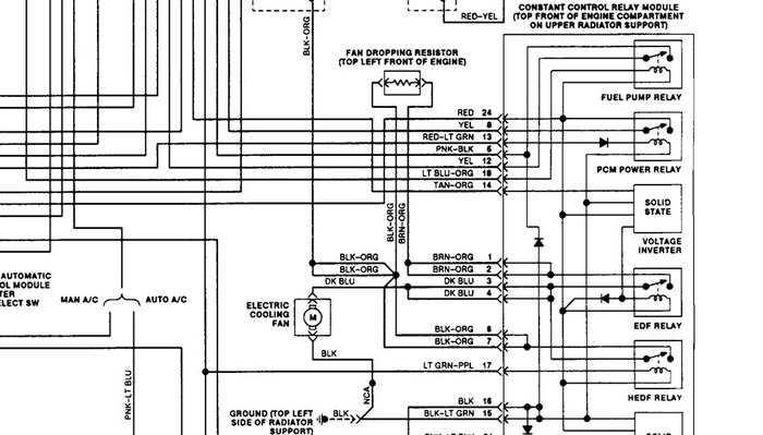
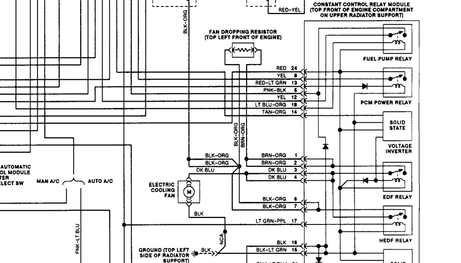
Fuel Pump and Radiator Fan keeps running every few seconds or constantly in ignition ON position. Check engine light flickers on and off





