Tuesday, March 10th, 2015 AT 6:03 PM
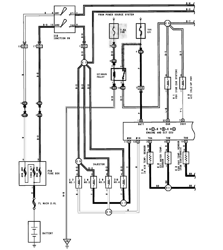
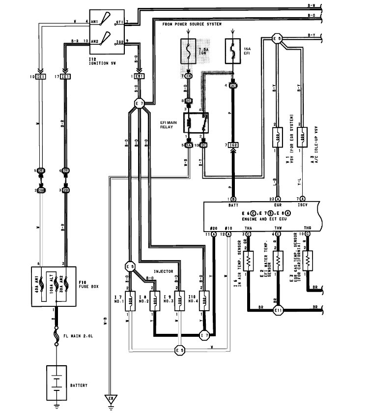
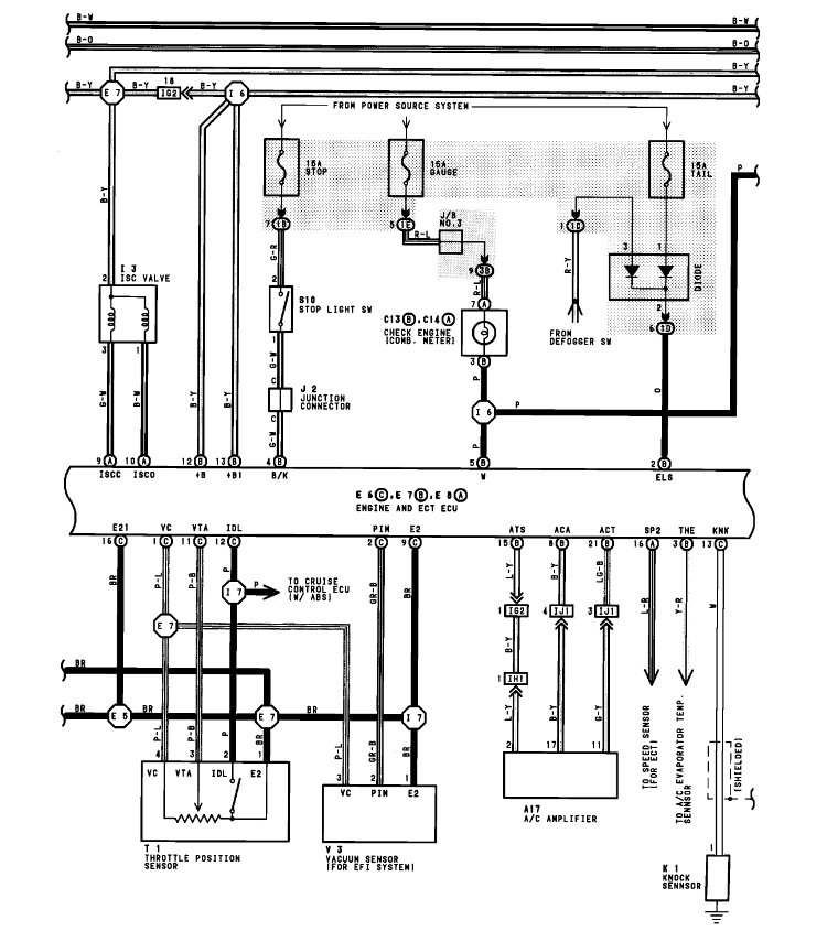
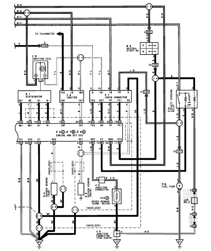
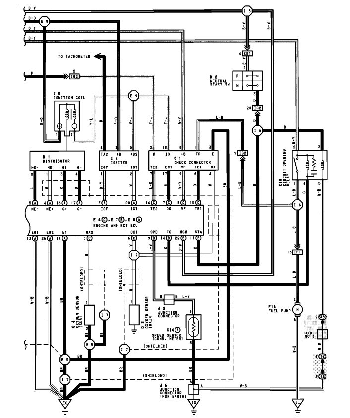
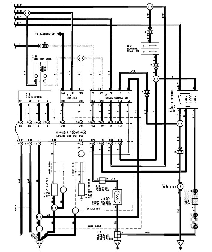
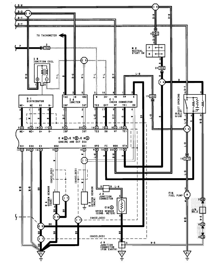
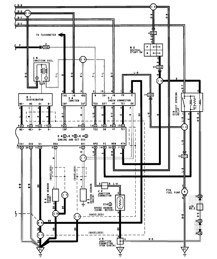
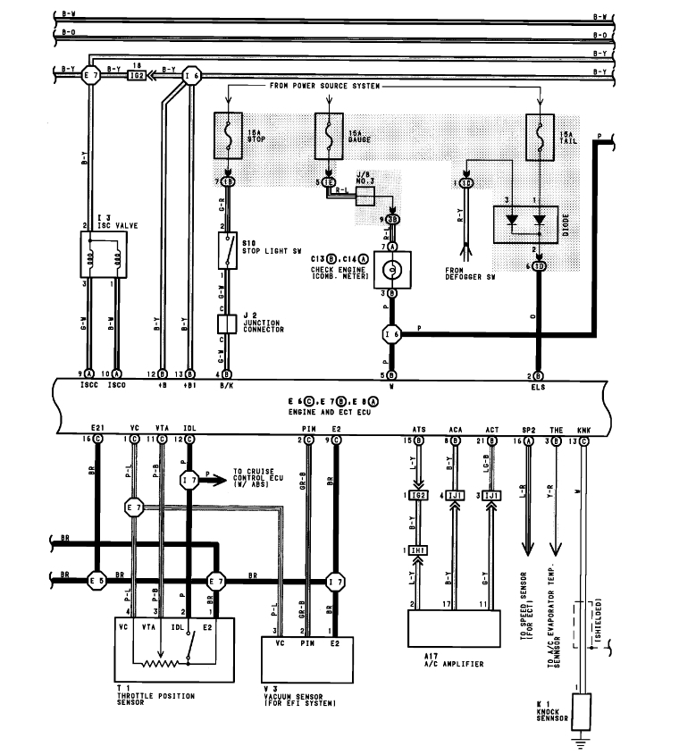
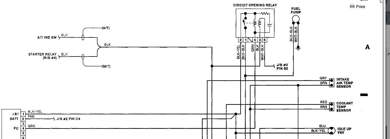
Hi, I have a rear 1992 Toyota Celica GT convertible that was dealer modified in 1992. One day it stopped running. It cranks over but dosent start. I disconnect main fuel line from carburator and tried to start and theres no fuel pumping so I installed a new fuel pump and still no fuel.I then used a jumper to test if it was the pump fuse, still no fuel! Is there any other fuse that would cause fuel pump to not have connection?







