Thursday, December 12th, 2013 AT 11:18 PM
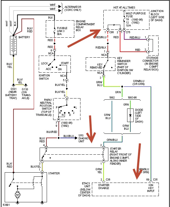
The car wont start sometimes. Either hear a click or buzzer sound. Reccently replaces starter. Had smoke coming out of vents about two months ago. Dash lights havent worked since then. When car starts it runs fine for bout 15 min then wants to die if im not pressing on gas. Blinker was making the cd player lights go cray when used. Alternator is less than 6 months old. So is battery.


