1992 Lincoln Town Car

Tiny
CHRCHEF
  • MEMBER
  • 1992 LINCOLN TOWN CAR
  • V8
  • 2WD
  • AUTOMATIC
  • 220,000 MILES
Daytime running lights stay on after car is turned off.
pull fuse under dashas not to kill battery. Wonder where relay module is located?
Monday, February 21st, 2011 AT 9:06 PM

8 Replies

Tiny
MERLIN2021
  • MECHANIC
  • 17,250 POSTS
Daytime running light module is under the left radiator support.
Was this
answer
helpful?
Yes
No
+1
Monday, February 21st, 2011 AT 9:10 PM
Tiny
CHRCHEF
  • MEMBER
  • 6 POSTS
Will this cause lights to remain on draining battery.
Was this
answer
helpful?
Yes
No
+1
Monday, February 21st, 2011 AT 9:15 PM
Tiny
MERLIN2021
  • MECHANIC
  • 17,250 POSTS
Severl things can do it, does it have the auto dimmers? This is the one that normally causes it, is your check engine light on? Auto lamps? Need all info about the lighting system, sevral were used depending on options bought. Also which model TC is it?
Was this
answer
helpful?
Yes
No
Monday, February 21st, 2011 AT 9:42 PM
Tiny
CHRCHEF
  • MEMBER
  • 6 POSTS
Towncar is a cartier model. Turned off allautomatic features and running lights still stayed on. Has automatic sensors for highbeams and lights to come on. The first sympton was the daytime lights stopped working. Changed switch in sterring colom for highbeams and ignition switch. The car is equipped with an aftermarket remote stater.
Was this
answer
helpful?
Yes
No
Monday, February 21st, 2011 AT 9:57 PM
Tiny
MERLIN2021
  • MECHANIC
  • 17,250 POSTS
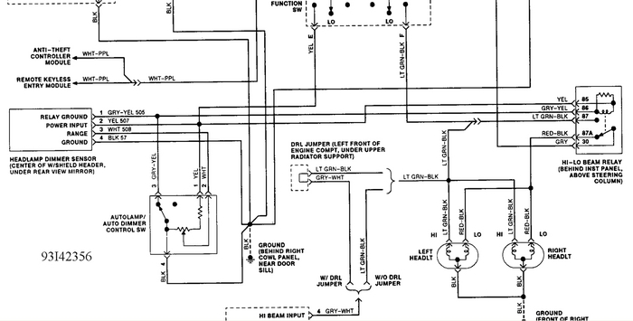
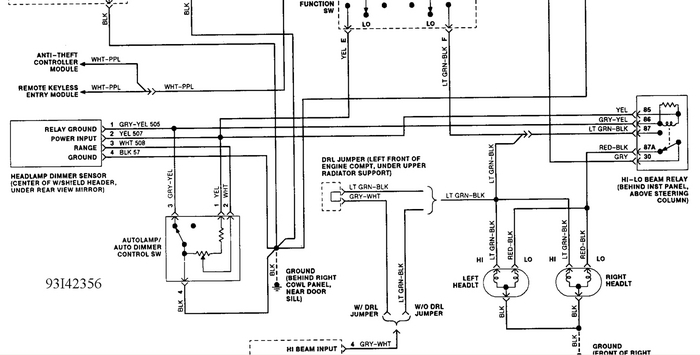
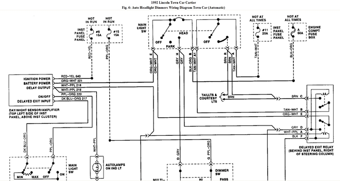
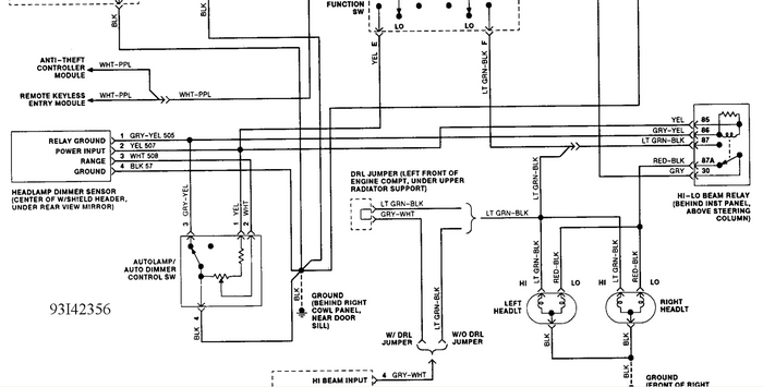
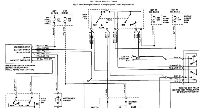
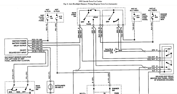
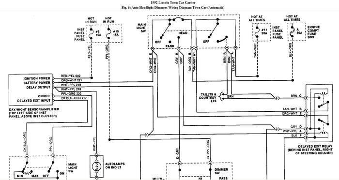
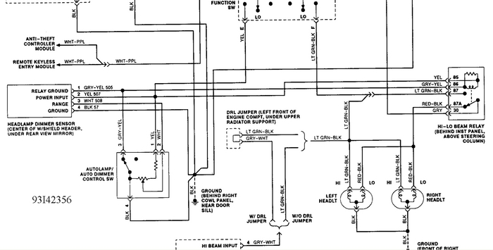
AUTOMATIC HEADLIGHT DIMMER SYSTEM TEST

1. Set headlight switch to ON position. Set dimmer switch to high beam position. Set dimmer
sensitivity to maximum. Locate sensor at center of windshield header, behind rearview mirror.
Using a paper clip, push self-test button through hole in top right of sensor.
2. Headlights should switch to low beam and back to high beam position within 5 seconds. If
headlights do not switch, check circuit No. 508 (White wire between dimmer sensor and
control switch) for short to ground.
3. If headlights do not return to low beam, replace sensor. If system still does not operate,
continue testing.
4. Start engine, and operate it at fast idle. Set dimmer sensitivity to approximate midpoint of its
travel. Headlights should remain in low beam in both positions of dimmer switch when sensor
is exposed to sufficient light. If headlights do not function as specified, go to step 5). If
headlights function as specified, go to step 9).
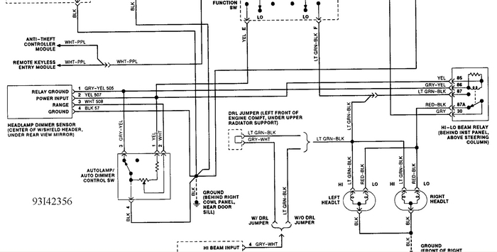
5. If headlights remain in high beam, remove high-low beam relay. High-low beam relay is
located behind center of instrument panel on Continental and Mark VII and above steering
column on Town Car. Connect test light between Gray/Yellow wire at relay connector and
battery voltage. If test light does not glow at each position of dimmer switch, replace relay.
6. If test light glows at each position of dimmer switch, unplug dimmer switch connector. If test
light continues to glow, check for short in circuit No. 505 (Gray/Yellow wire). If wire is okay,
replace dimmer switch. Reconnect relay.
7. Disconnect sensor-amplifier cable at in-line connector. Connect DVOM between ground and
White wire (circuit No. 508) at sensor. With dimmer range control **** fully clockwise and
headlights on, meter should indicate approximately battery voltage.
8. Rotate dimmer range control **** fully counterclockwise. DVOM should indicate zero volts.
Rotate **** between both positions. A smooth, continuous voltage change should occur.
Replace dimmer range control if it does not operate as described in steps 7) and 8).
9. With headlights on, sensor exposed to sufficient light and dimmer switch in automatic position,
disconnect sensor-amplifier cable at in-line connector. If headlights return to low beam, replace
sensor-amplifier. If headlights remain on high beam, replace dimmer switch.
10. Activate flash-to-pass system by momentarily placing dimmer switch halfway between low
beam and automatic positions. Headlights should switch to high beam. If headlights switch to
high beam, proceed to step 11). If headlights do not switch to high beam, check for loose
connection at high-low beam relay, dimmer switch connector and at in-line connector between
sensor-amplifier cable and wiring harness.
11. Disconnect Red wire (circuit No. 527) from dimmer switch connector, and ground it to vehicle
body. If headlights switch to high beam, replace dimmer switch. If headlights do not switch to
high beam, reconnect Red wire, and check continuity of circuit through harness to dimmer
range control and sensor-amplifier.
12. Set dimmer switch to automatic position. Cover sensor-amplifier lens using a black cloth. If
headlights switch to high beam, remove cloth, and go to step 14). If headlights do not switch to
high beam, disconnect sensor-amplifier at in-line connector.
13. Ground Gray/Yellow wire (circuit No. 505) on male connector at dimmer range control. If
headlights switch to high beam, replace sensor-amplifier. If headlights do not switch to high
beam, replace dimmer switch.
14. Set dimmer switch to automatic low beam. Rotate dimmer range control **** fully
counterclockwise. If headlights do not switch to high beam, check dimmer range control for
poor connection to ground. If headlights switch to high beam, unit is functioning properly.
Check sensitivity and aiming.
REMOVAL & INSTALLATION

DIMMER SWITCH

Removal & Installation

Dimmer switch is part of multifunction switch on steering column. Disconnect negative battery cable.
Remove steering column trim shroud. Remove connectors and screws. Remove switch. To install,
reverse removal procedure.
HIGH-LOW BEAM RELAYS

Removal & Installation

High-low beam relay is located on relay panel behind center of instrument panel on Continental and
Mark VII and above steering column on Town Car. Disconnect battery ground cable. Unplug relay
from connector. To install, reverse removal procedure.
SENSOR-AMPLIFIER

Removal & Installation

Unplug connector at rear of unit. Remove mounting screw. Remove unit from mirror support.
Reverse removal procedure to install. Ensure mirror support is tight.
CAUTION: When battery is disconnected, vehicle computer and memory
systems may lose memory data. Driveability problems may exist
until computer systems have completed a relearn cycle. See
COMPUTER RELEARN PROCEDURES article in the GENERAL
INFORMATION section before disconnecting battery.
Was this
answer
helpful?
Yes
No
Tuesday, February 22nd, 2011 AT 12:51 AM
Tiny
MERLIN2021
  • MECHANIC
  • 17,250 POSTS
If we dont come up with it, unplug the DRL mod and see if they go out, and then check your regular headlamps.
Was this
answer
helpful?
Yes
No
Tuesday, February 22nd, 2011 AT 12:58 AM
Tiny
CHRCHEF
  • MEMBER
  • 6 POSTS
Thank you, if I pull fuse #1 it shuts lights off and no check engine light has come on. Will let you know how this work.
Doing on my day off.
Was this
answer
helpful?
Yes
No
Tuesday, February 22nd, 2011 AT 11:48 PM
Tiny
MERLIN2021
  • MECHANIC
  • 17,250 POSTS
I'll be around
Was this
answer
helpful?
Yes
No
Wednesday, February 23rd, 2011 AT 12:22 AM

Please login or register to post a reply.