Tuesday, February 17th, 2015 AT 12:10 PM
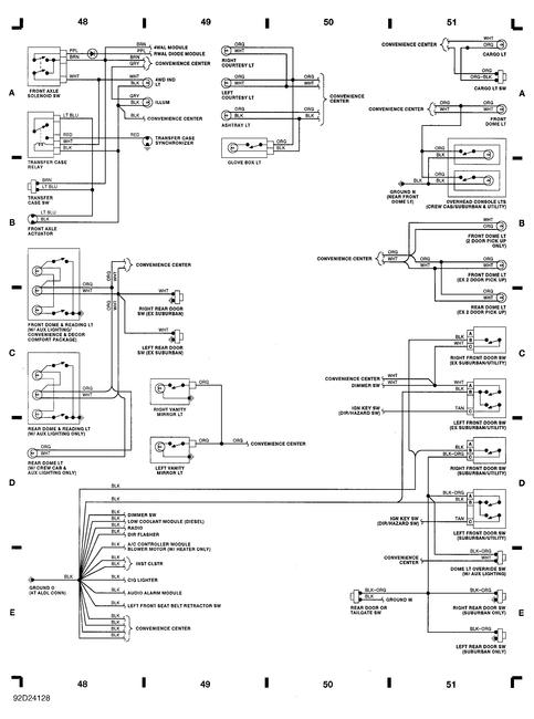
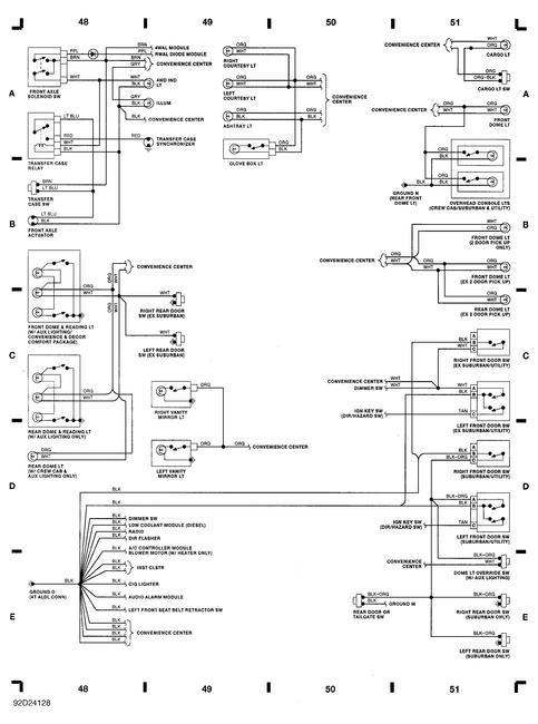
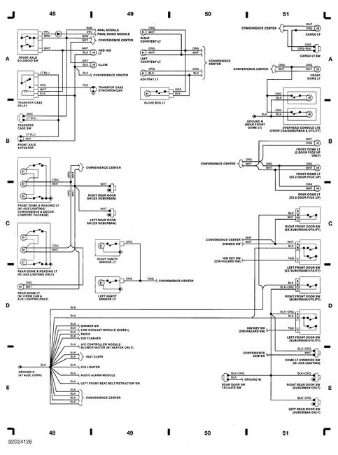
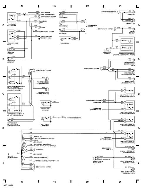
Having a problem with my 4 wheel drive, it is a floor shift. The tranfercase shifts fine and turns the front differential but not the shafts. It has always delayed in engagement but now it will go in at all. Let me know what you think, diagrams help to thanks!


