Ignition "chatters" before starting, what can be the problem?

Tiny
DAVE.T
  • MEMBER
  • 1992 FORD EXPLORER
  • 200,000 MILES
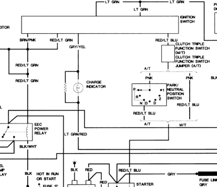
The ignition solenoid has been replaced, the starter seems to work fine when I arc the terminals on the ignition solenoid, but chatters when trying to start at the ignition. I'm thinking it is the Red w/lt blue wire that connects to the solenoid, but I'm not 100percent sure.
I tried to trace the red/blue wire, and found where it goes through the firewall, but ends into a connector that is capped. Can you help?
Thanks
Thursday, March 1st, 2012 AT 4:27 PM

3 Replies

Tiny
JDL
  • MECHANIC
  • 16,098 POSTS
With key in the crank position, check the actual voltage reading at the red/lt blue wire. That voltage comes from the ignition switch through the neutral switch, depending on the tranny, to the coil side of starter relay. You should be able to crank it from relay, just be sure tranny is in park or neutral and the e-brake is set.
Was this
answer
helpful?
Yes
No
Thursday, March 1st, 2012 AT 5:14 PM
Tiny
DAVE.T
  • MEMBER
  • 2 POSTS
Yes, thank you.
I'm aware of starting from the relay.
I think my problem lies in the red/blue st wire.
I'm not able to find where that goes exactly, I did find that it goes to a capped connector in the fire wall, but that wouldn't be the section that would be my problem, would it?
What should the voltage be? Isn't it a bypass wire?
Thanks again
David
Was this
answer
helpful?
Yes
No
Thursday, March 1st, 2012 AT 7:34 PM
Tiny
JDL
  • MECHANIC
  • 16,098 POSTS
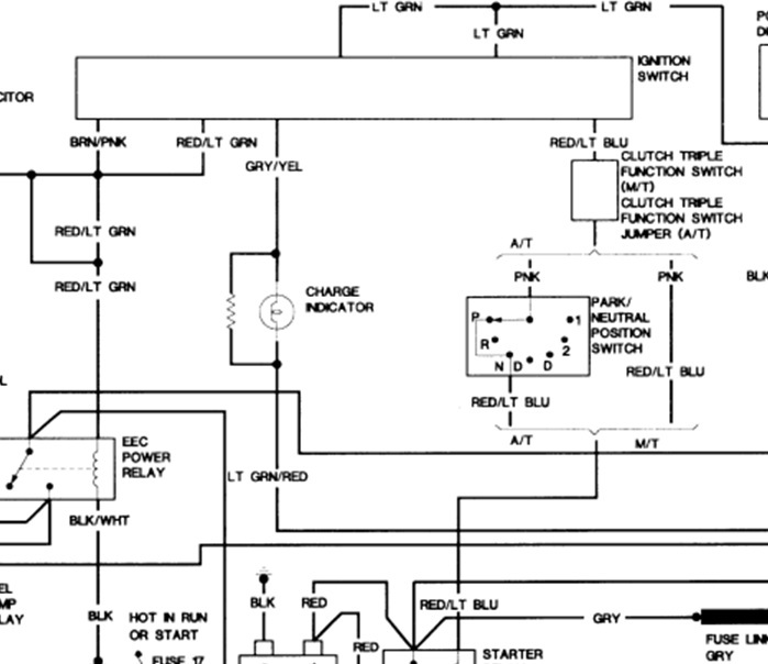
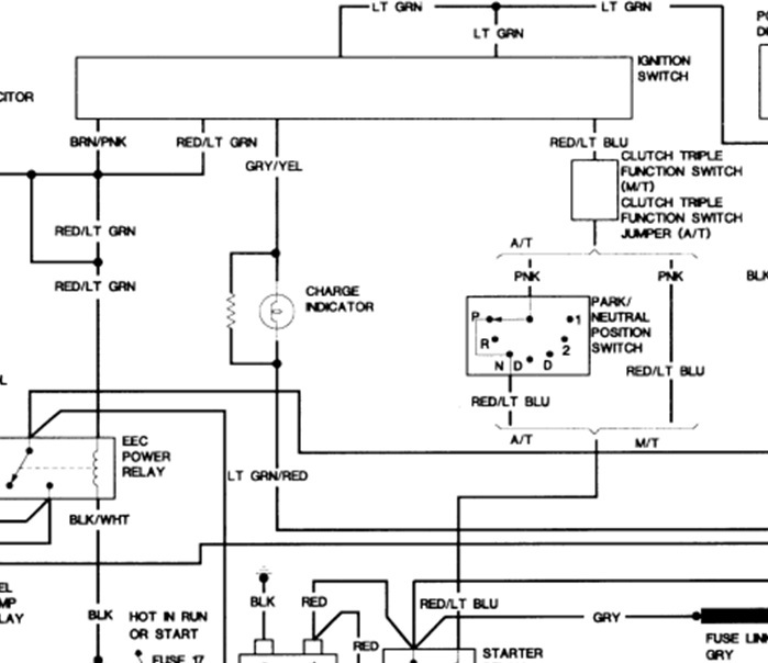
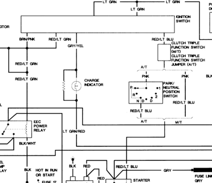
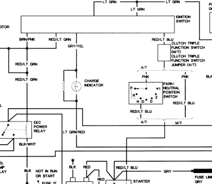
If you use a digital multimeter across battery post, key in the crank position. The positive voltage reading should be close to the same anywhere. In the diagram you can see the wiring at the ignition switch. If you don't want to track the circuit, if the problem is wiring, replace with new wire. Don't find the bad spot. There are pros and cons to doing it that way.
Was this
answer
helpful?
Yes
No
Thursday, March 1st, 2012 AT 8:01 PM

Please login or register to post a reply.