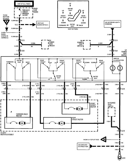
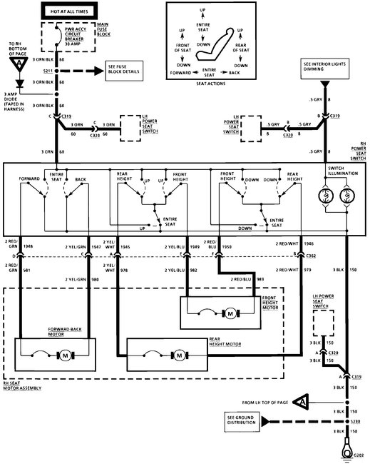
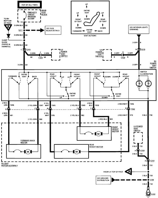
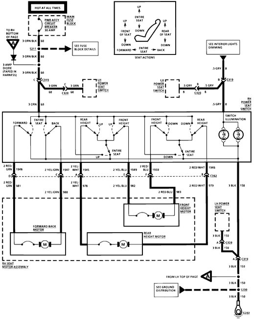
Tuesday, September 3rd, 2019 AT 9:58 AM
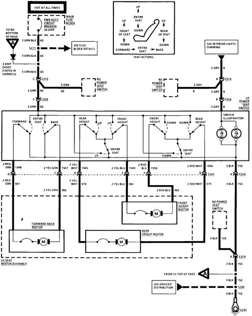
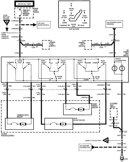
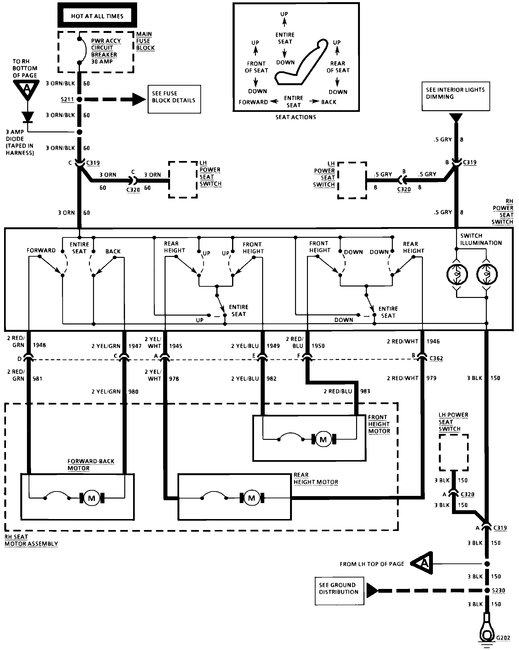
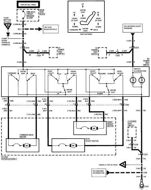
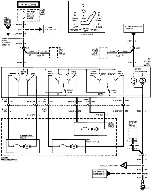
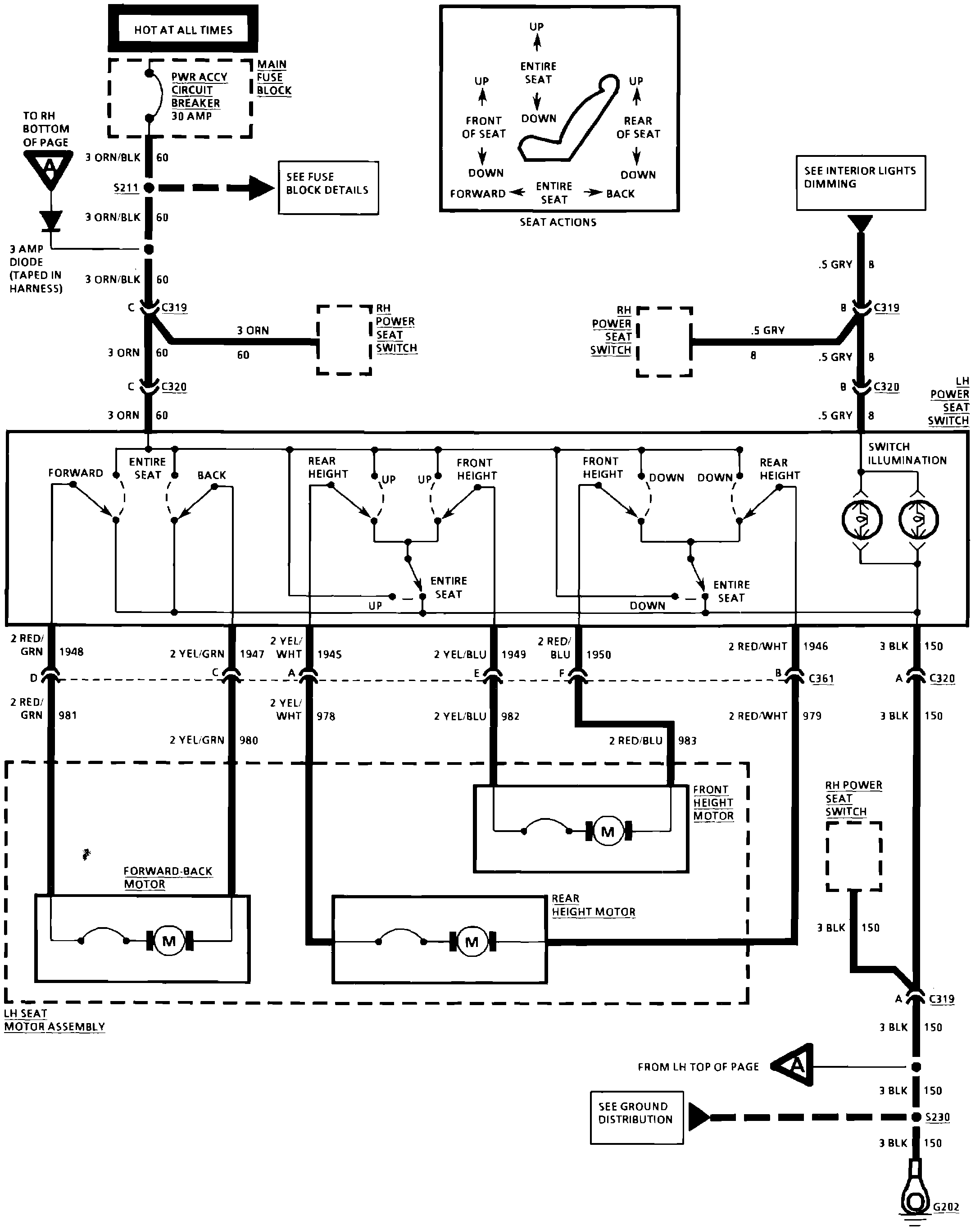
I am working on the car listed above with power seats. I have tried to find a wiring diagram for this and can't seem to locate one. Can you provide the wiring diagram for the power seat so I can find the relay location? Thank you!




