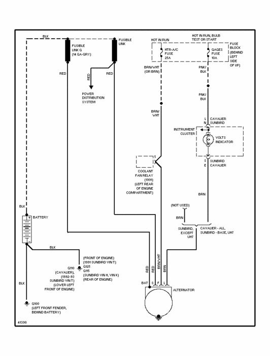
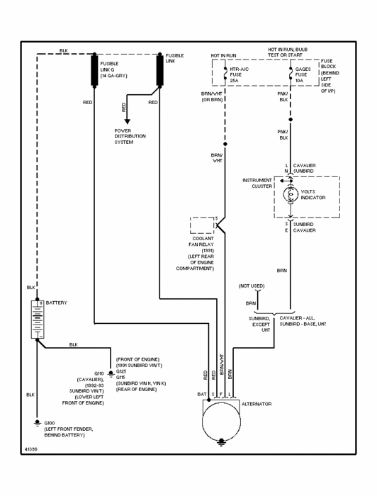
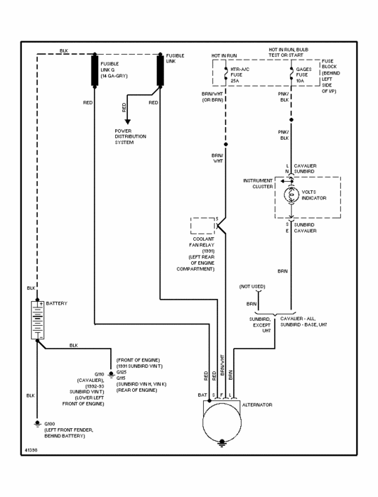
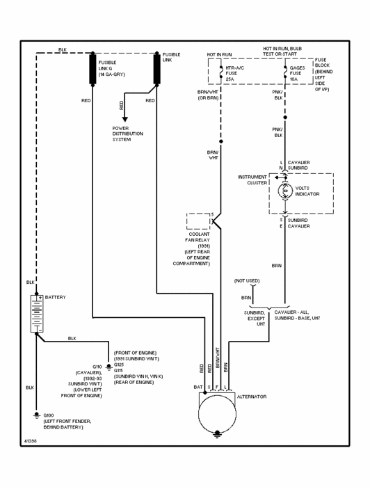
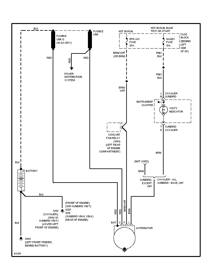
of a 92 cavalier 5spd 2.8 f1 multiport.
done changed the ecu, motor itself also,
checked all leads, grounds but still no dice,
my problem is the next, while the car is on
(no matter if driving or not) the battery light will flash,
every flash alters the engine torque, headlights if on will intensify,
wipers if on will speed up, fan if on will blow higher,
radio if on will pop,
at a complete headach, since no one has found faulty anything, or
diagnosed correctly, alternator outputs no less than 13, no higher
than 14, battery brand new, scanner never gets any code other than 12
please, please,
help, completely lost. __
Wednesday, November 2nd, 2011 AT 1:39 AM


