Friday, December 2nd, 2011 AT 12:17 AM
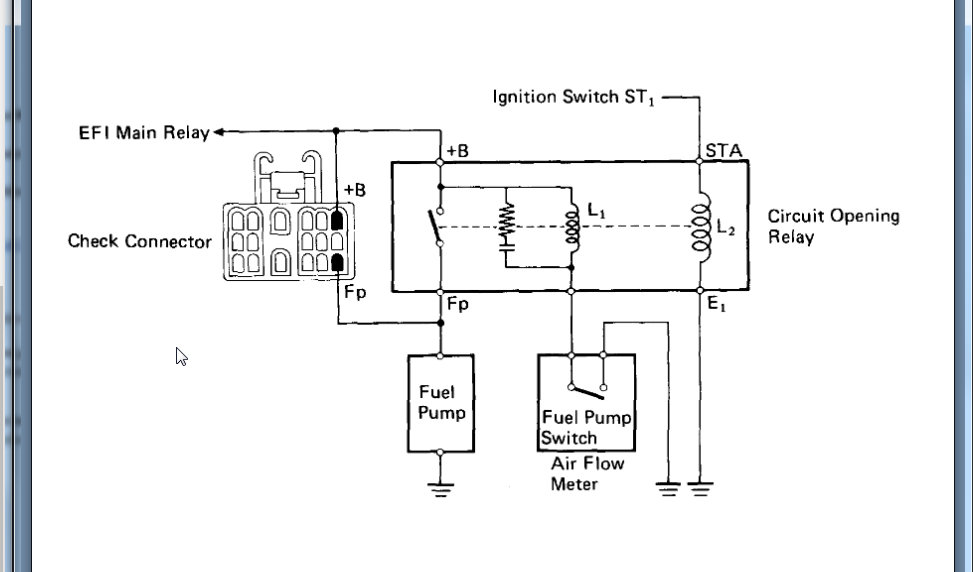
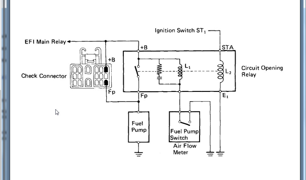
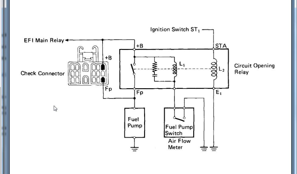
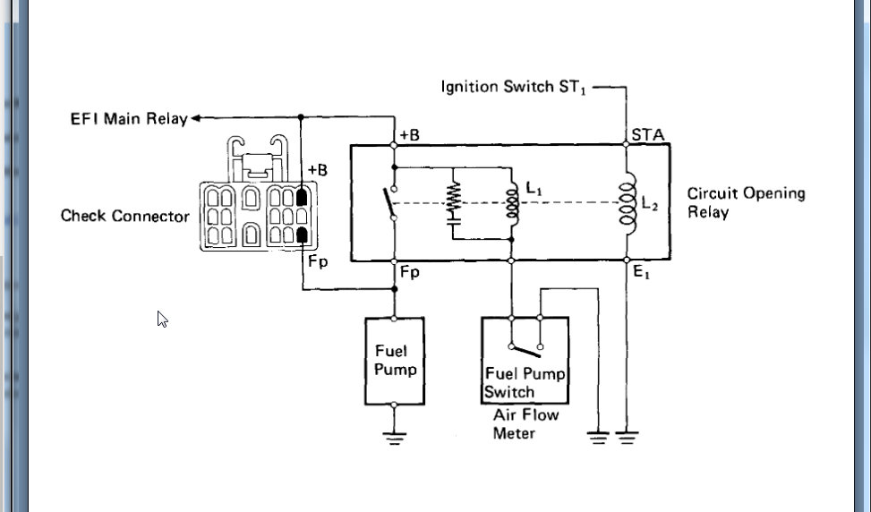
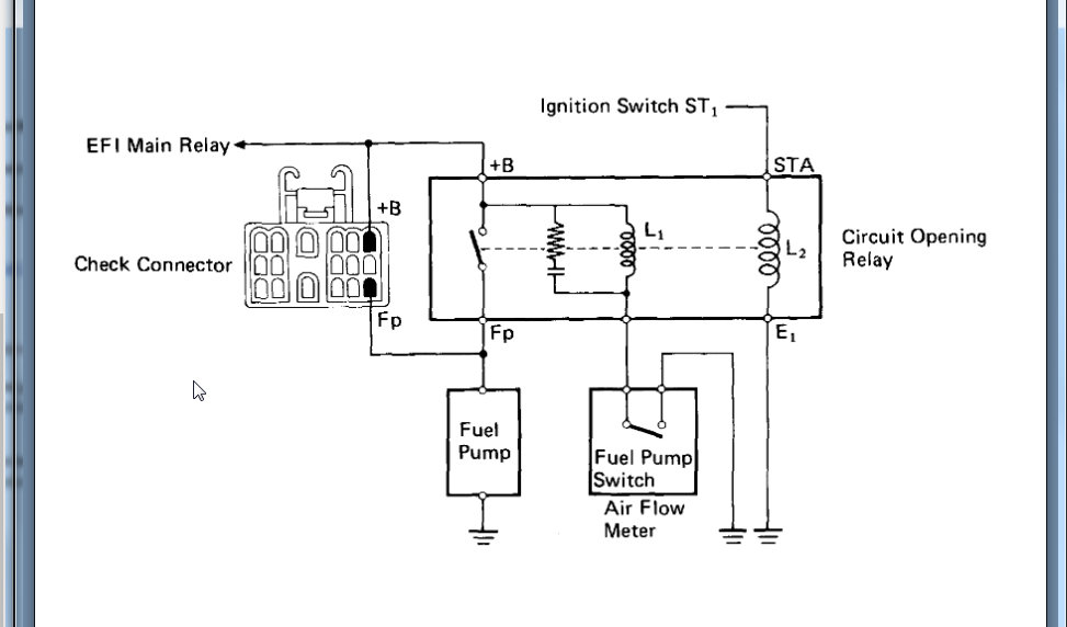
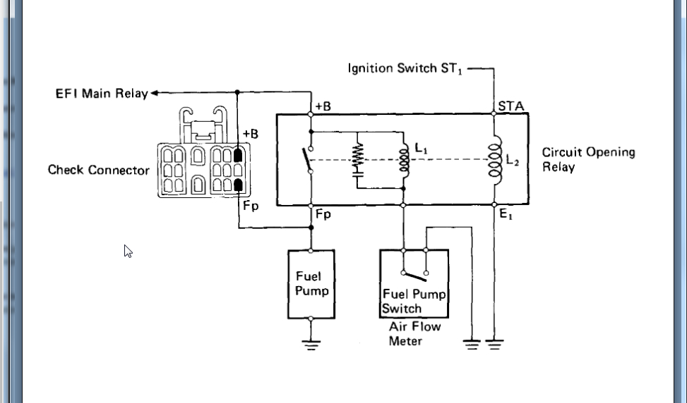
Has spark but fuel pump has no voltage and injectors wont fire. Where is the EFI relay? Im running snap-on shop key and its not showing me much at all on component locations








