Monday, December 29th, 2014 AT 8:41 AM
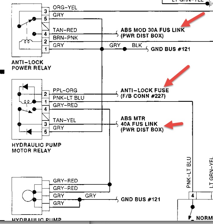
So after sitting for ten years I picked up this mice infested Tbird that needed paint, tires and a battery. The clutch slipped on the way home do to a mouse nest that buggered up the clutch, a bad omen. After replacing the clutch and a good interior cleaning the brake pedal became hard and abs and brake light remained on. After charging the battery and simply turning the key to the test "click" the electric hydraulic pump came on and brakes energized. But soon after the battery died. I discovered a 60 amp constant draw on the battery. When I pulled the headlamp fuse is disappeared. A test drive revealed that when the engine was running the brake pump will not come on and the brakes discharge and the pedal becomes hard and lights come on again. Turning the car off then the key goes into run position with the engine off will charge the brakes again but once again they discharge when is running and brakes being used. The relay seems like a possible malfunctioning part in both cases but i'm a little hesitant to spend the money on parts if im not positive. The headlight switch is also suspect in this vehicle. Thanks for any insight into this ford post abortion product. :)


