Fan switch

Tiny
RICHARD DOWNS
  • MEMBER
  • 1991 FORD EXPLORER
  • 6 CYL
  • 4WD
  • AUTOMATIC
Where is the relay for the fan motor located on a 1991 ford explorer
Saturday, August 20th, 2011 AT 4:36 PM

5 Replies

Tiny
WRENCHTECH
  • MECHANIC
  • 20,761 POSTS
It doesn't have one.
Was this
answer
helpful?
Yes
No
Saturday, August 20th, 2011 AT 5:02 PM
Tiny
JDL
  • MECHANIC
  • 16,098 POSTS
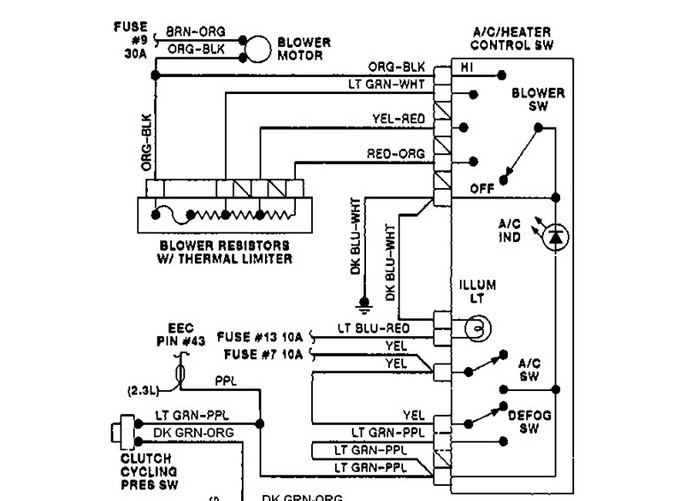
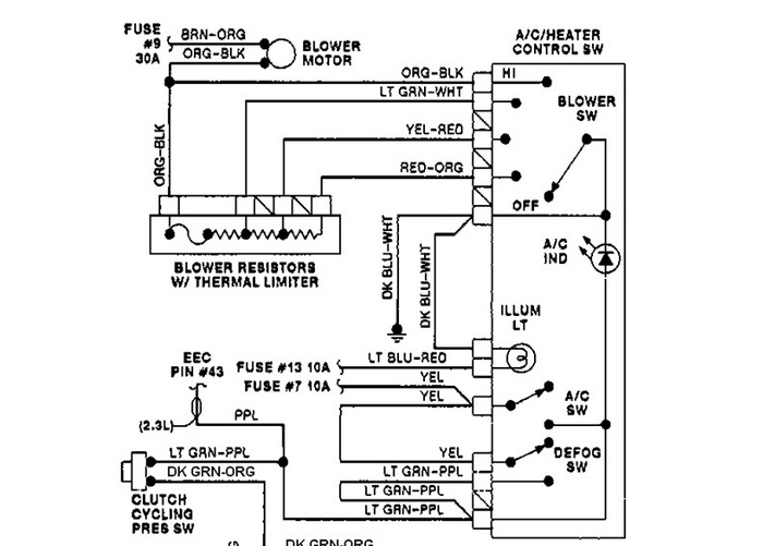
I'm not trying to butt in, just killing time. Wrenchtech is correct, no relay. There is a resistor, in the diagram, The wires from the resistor to the hvac control are all grounds. One ground for each speed. In the diagram, at the blower motor, the top wire is voltage, you see the fuse label? The bottom wire at the blower motor is ground. Find out what your missing, voltage or ground. The resistor block should be under the hood close to blower motor. If there is no voltage, replacing the resistor won't help anything.
Was this
answer
helpful?
Yes
No
Saturday, August 20th, 2011 AT 5:42 PM
Tiny
CJ MEDEVAC
  • MECHANIC
  • 11,005 POSTS
JUST SPENT A LONG TIME LOOKING THRU MITCELL 1 DIAGRAMS.I COULDN'T FIND THE RELAY, SO I FIGURED I GET YOU A DIAGRAM OF THE SYSTEM. NOT!

SORTA WANTED TO KNOW MYSELF. MY 25 YR. OLD STEP-DAUGHTER HAS A '96.I'M THE USUAL FIXER, IF IT'S TORE UP. LAST THING I TOUCHED ON IT, WAS REPLACING THE BALL JOINTS. OVER A YEAR AGO.

I COULD NOT EVEN FIND A "COOLING FAN" IN THE ELECTRICAL DIAGRAMS

ANYWAY, SHE PULLED UP A FEW MINUTES AGO, I STUCK MY HEAD UNDER HER HOOD

GUESS WHAT!

THIS PUPPY IS OLD SCHOOL (LIKE I LIKE!), ON THE '96.A REAL, BELT DRIVEN FAN!

IS YOUR '91 THE SAME WAY?

THE MEDIC
Was this
answer
helpful?
Yes
No
Saturday, August 20th, 2011 AT 5:45 PM
Tiny
WRENCHTECH
  • MECHANIC
  • 20,761 POSTS
We have plenty of diagrams here. The man isn't even asking about a cooling fan.
Was this
answer
helpful?
Yes
No
Saturday, August 20th, 2011 AT 5:49 PM
Tiny
CJ MEDEVAC
  • MECHANIC
  • 11,005 POSTS
SE-UNS HOW I WAS REFRESHING "FORD" EVERY 30 SECONDS.I BEGAN MY QUEST FOR ANSWERS. PROBABLY WHILE YOU.

NEVER MIND, MAYBE MIKE WILL SEND YOU TO THE "ANCIENT SCROLLS" (PAGE 30 IS WHERE I WAS SENT), TO SEND ANSWERS, THIS TIME

I'M SURE I WAS ON DIAGRAM 4 SEARCHING, AS YOU FINISHED YOUR EVER SO LONG ANSWER.

WHEN I FINISHED INVESTIGATING, OVER 25 MINUTES LATER, AND SUBMITTED.I NOTICED BOTH OF YOU AHEAD OF ME.

I REALLY DID NOT RECALL SEEING "BLOWER MOTOR" IN HIS QUESTION. HOWEVER I COULD HAVE BEEN MISTAKEN, I SAW "FAN", I THOUGHT.I WILL PROBABLY HANG MY HEAD IN SHAME, THE REST OF THE DAY.I REALLY DO NOT THINK MY ANSWER, HURT HIM IN ANY WAY, WHEEEEEW! THAT WAS A CLOSE ONE THOUGH!

LOVE YA'LL

THE MEDIC
Was this
answer
helpful?
Yes
No
Saturday, August 20th, 2011 AT 6:02 PM

Please login or register to post a reply.

Related General Content