1991 doge Ram 150 3.9 liter

Tiny
SUZYGIRL2112
  • MEMBER
  • 1991 DODGE RAM
  • 6 CYL
  • 2WD
  • MANUAL
  • 70,000 MILES
I have a 91 dodge ram 150 has a 3.9 liter alternator charges at 20 amps when removed but still runs, wont charge someone told me about the black box behind the glove box what is this and could it be the problem
Sunday, November 28th, 2010 AT 10:57 PM

7 Replies

Tiny
CARADIODOC
  • MECHANIC
  • 34,491 POSTS
What are the symptoms? Just so I'm clear, you mean 20 amps during a load test, right? You don't mean 20 volts? What did you remove?

Caradiodoc
Was this
answer
helpful?
Yes
No
Sunday, November 28th, 2010 AT 11:06 PM
Tiny
RASMATAZ
  • MECHANIC
  • 75,992 POSTS
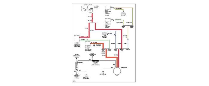
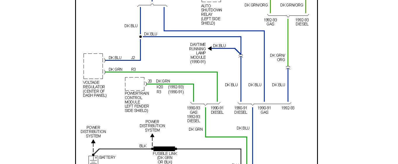
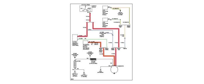
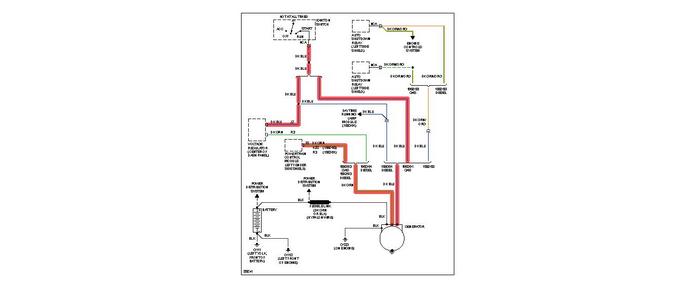
Here's the charge system EWD
Was this
answer
helpful?
Yes
No
Sunday, November 28th, 2010 AT 11:25 PM
Tiny
SUZYGIRL2112
  • MEMBER
  • 3 POSTS
Yes 20 amps during test. The alternator is good there is a black box behind the glove box do you know what it is could that be the problem.
Was this
answer
helpful?
Yes
No
Sunday, November 28th, 2010 AT 11:48 PM
Tiny
SUZYGIRL2112
  • MEMBER
  • 3 POSTS
The truck will run but wont stay charged.
Was this
answer
helpful?
Yes
No
Sunday, November 28th, 2010 AT 11:50 PM
Tiny
CARADIODOC
  • MECHANIC
  • 34,491 POSTS
The only box I can think of there is the computer for rear wheel anti-lock brakes.

When one diode in the alternator is defective, you will lose almost exactly two thirds of the alternator's rated capacity. The standard alternator around that time for vehicles with air conditioning was 55 amps. That means 20 amps is just about what you would expect with a bad diode. If you can find a mechanic with a load tester that shows the amount of ripple, it will be very high when a diode is bad.

Caradiodoc
Was this
answer
helpful?
Yes
No
Sunday, November 28th, 2010 AT 11:55 PM
Tiny
RASMATAZ
  • MECHANIC
  • 75,992 POSTS
Could be the voltage regulator or the computer controlled of the alternator's field generation circuit-
Was this
answer
helpful?
Yes
No
Sunday, November 28th, 2010 AT 11:56 PM
Tiny
CARADIODOC
  • MECHANIC
  • 34,491 POSTS
Measure the voltage on the two small nuts on the back of the alternator. This has to be done when the engine is running. One will have full battery voltage. The clue is the other one. Normally you'll find around 11 volts there. If it's closer to 4 volts, the Engine Computer / voltage regulator is trying to make the alternator work harder. If you find 0 volts, which is doubtful, you either have an intermittent problem or the person who performed the load test had the wrong wires or not all of the wires in the amp probe.

To verify nothing else is draining the battery, fully charge it for a couple of hours at the slowest rate on the charger, then see if it is still charged up hours or a day later. If it loses its charge, there is either a drain or the battery is defective.

Caradiodoc
Was this
answer
helpful?
Yes
No
Monday, November 29th, 2010 AT 12:03 AM

Please login or register to post a reply.