Monday, September 26th, 2011 AT 9:36 PM
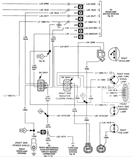
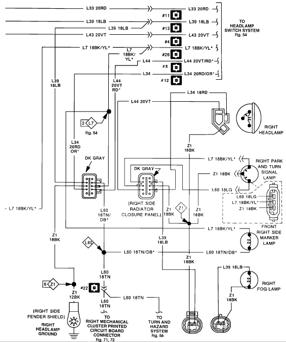
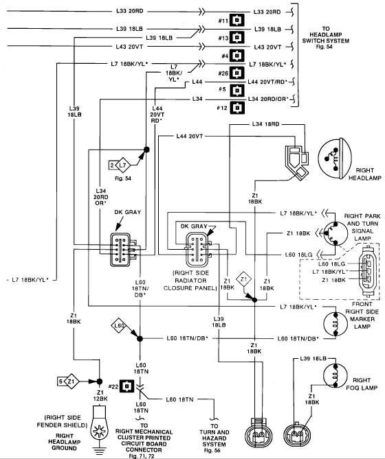
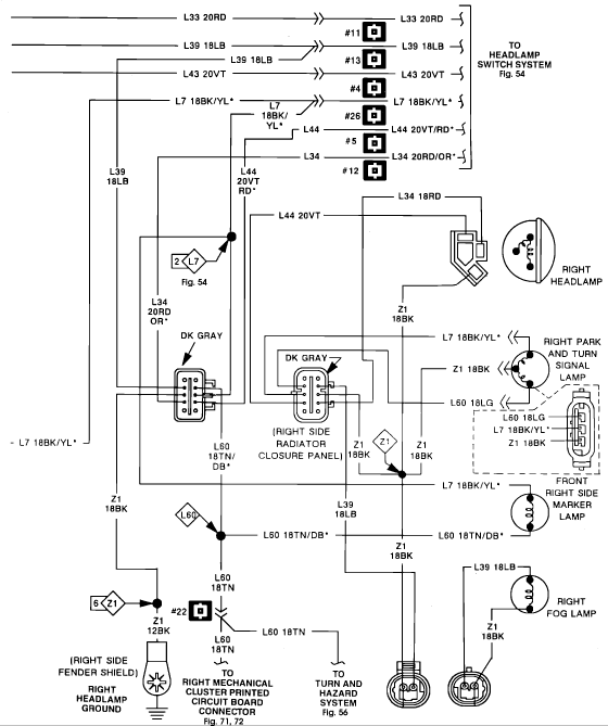
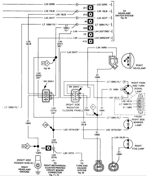
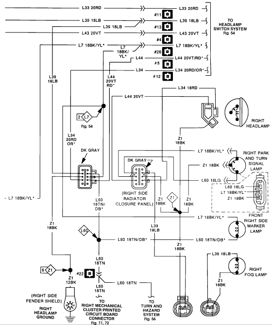
Daytona Front Lights Of This Car 1991 motorheadlight get no negatief power just positief on the 2 wires from a unit in the center of the dashboard. The light self work fine. The unit turns on en after 3sec turns off by lights on or highbeam bad sends 2 wire positief to the motor at te same time

