Anyone know how to fix one chargeing system

Tiny
HUEY777
  • MEMBER
  • 1991 DODGE DAKOTA
  • 164,000 MILES
Does not charge have 12 volts running to alt have power running out of alt help please
Sunday, March 18th, 2012 AT 12:29 AM

11 Replies

Tiny
RASMATAZ
  • MECHANIC
  • 75,992 POSTS
-If I were you have load tested at an auto parts store such as NAPA to check its condition-start here
Was this
answer
helpful?
Yes
No
+1
Sunday, March 18th, 2012 AT 12:39 AM
Tiny
HUEY777
  • MEMBER
  • 28 POSTS
New bat and new alt are in truck replaced when it started this put brand new parts in still doing same thang
Was this
answer
helpful?
Yes
No
Sunday, March 18th, 2012 AT 1:12 AM
Tiny
RASMATAZ
  • MECHANIC
  • 75,992 POSTS
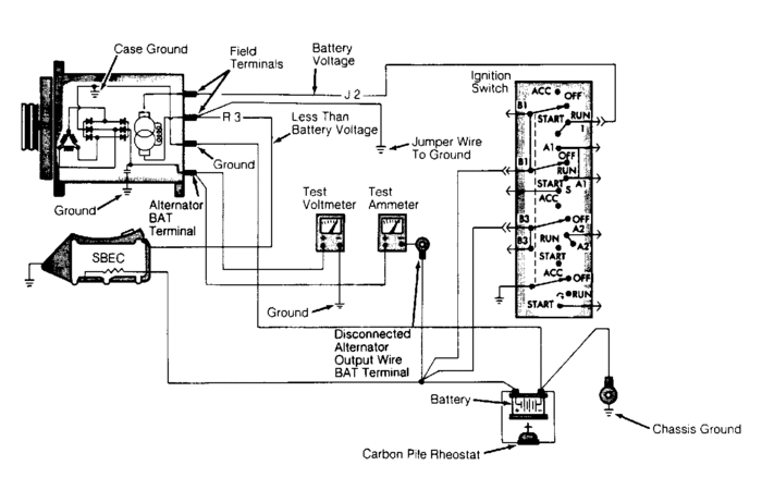
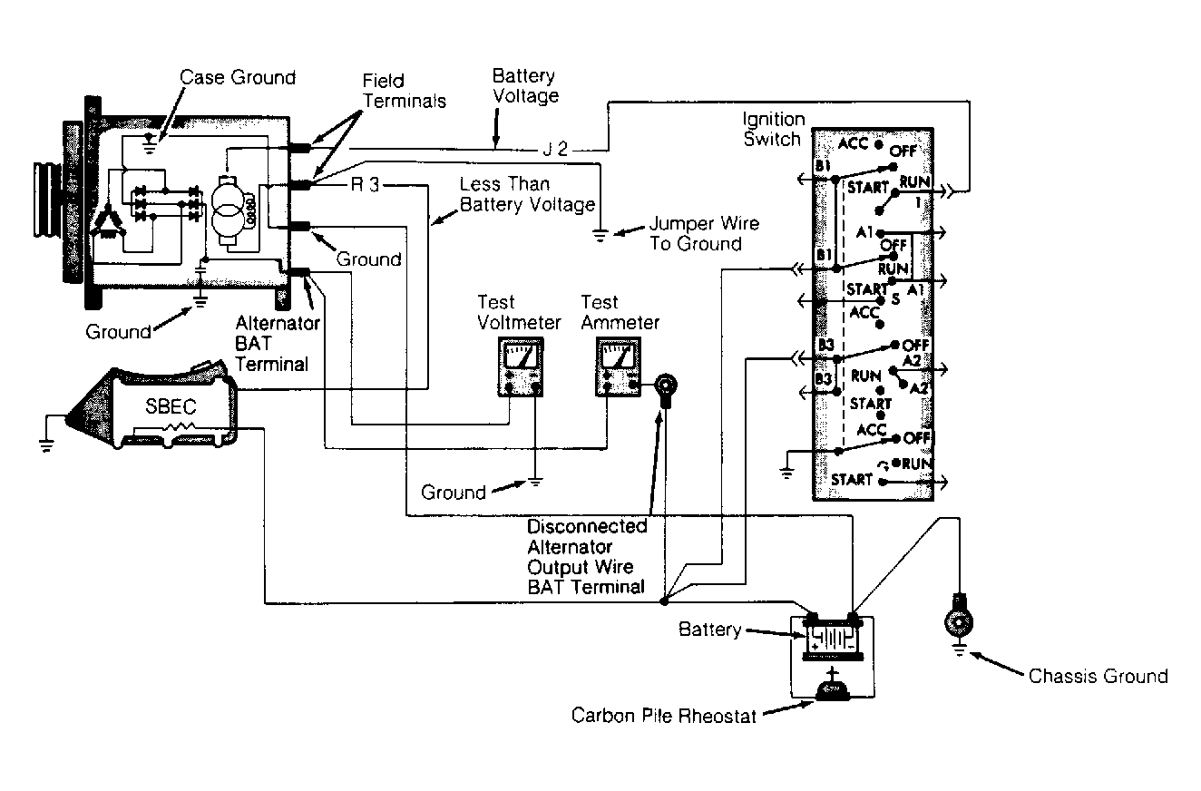
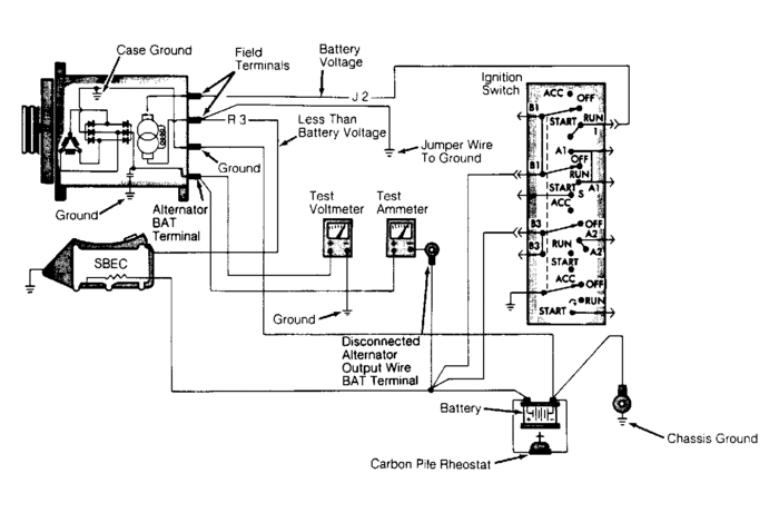
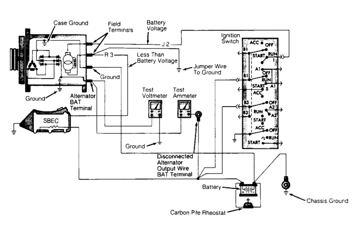
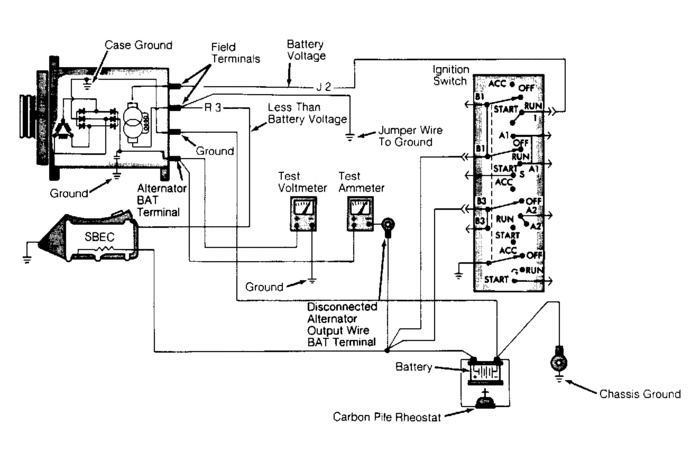
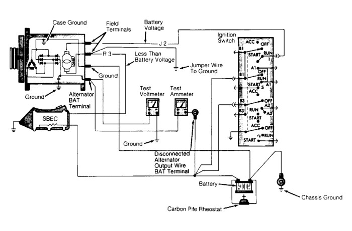
INITIAL CHECKS
Before proceeding with charging system diagnosis, ensure:
Battery is fully charged and in good condition
Battery cables are in good condition with connections clean and secure
Alternator belt is in good condition and properly tightened
Alternator and SBEC wiring harness connections are clean and tight.
Engine ground strap is in place
UNSTEADY OR LOW CHARGING
Check for loose alternator belt, charging resistance too high, defective alternator, loose alternator ground wire or corroded battery terminals.

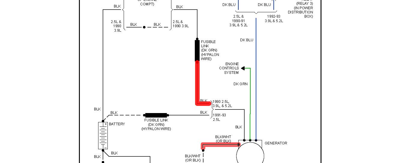
Chedck and test the fusible link and the dark blue at the alternator for battery voltage coming from the ignition switch
Was this
answer
helpful?
Yes
No
Sunday, March 18th, 2012 AT 1:41 AM
Tiny
HUEY777
  • MEMBER
  • 28 POSTS
Have power coming from blue and green wires and power from bat have checked grounds have checked and reconceted computer have power just not charging
Was this
answer
helpful?
Yes
No
Sunday, March 18th, 2012 AT 7:45 PM
Tiny
RASMATAZ
  • MECHANIC
  • 75,992 POSTS
What do you have on the dark green wire?
Was this
answer
helpful?
Yes
No
Sunday, March 18th, 2012 AT 7:56 PM
Tiny
HUEY777
  • MEMBER
  • 28 POSTS
11.34
Was this
answer
helpful?
Yes
No
Sunday, March 18th, 2012 AT 8:00 PM
Tiny
RASMATAZ
  • MECHANIC
  • 75,992 POSTS
Do this get a multimeter read the battery voltage before you start the vehicle-record it, now start it up and read the voltage again-let me know the readings
Was this
answer
helpful?
Yes
No
Sunday, March 18th, 2012 AT 8:18 PM
Tiny
HUEY777
  • MEMBER
  • 28 POSTS
Before start 12.14 when running green wire 11.09 blue 11.37 batt went to 11.70
Was this
answer
helpful?
Yes
No
Sunday, March 18th, 2012 AT 8:44 PM
Tiny
RASMATAZ
  • MECHANIC
  • 75,992 POSTS
Its not charging-have the alternator load tested
Was this
answer
helpful?
Yes
No
Sunday, March 18th, 2012 AT 9:18 PM
Tiny
HUEY777
  • MEMBER
  • 28 POSTS
Alt tested good
Was this
answer
helpful?
Yes
No
Thursday, March 22nd, 2012 AT 5:42 PM
Tiny
RASMATAZ
  • MECHANIC
  • 75,992 POSTS
If it checks out-you have a wiring problem I've given you all I got, this is as far I'm gonna take you-sorry
Was this
answer
helpful?
Yes
No
Thursday, March 22nd, 2012 AT 10:03 PM

Please login or register to post a reply.