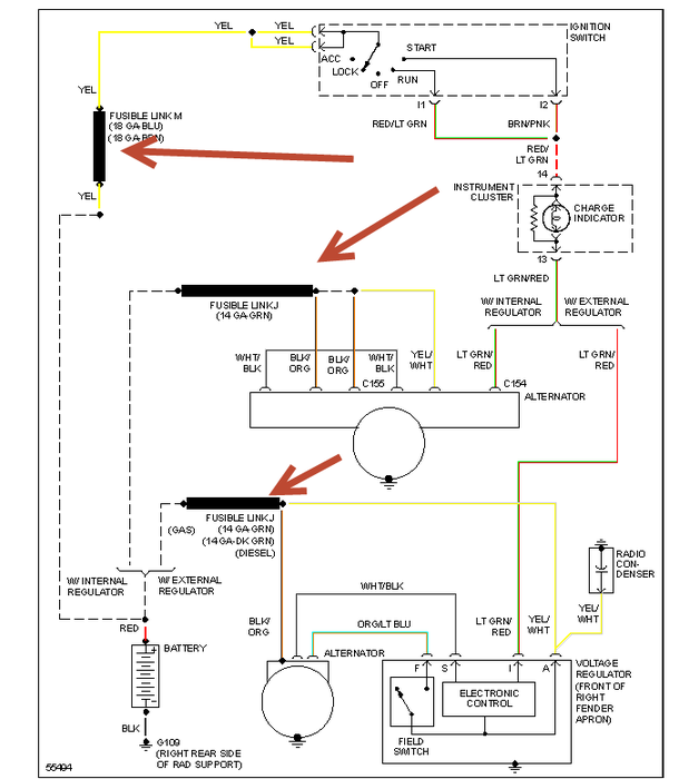
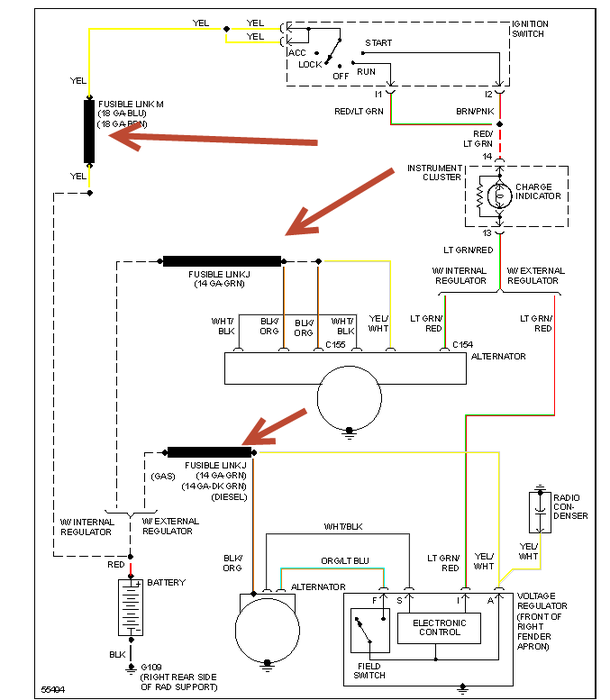
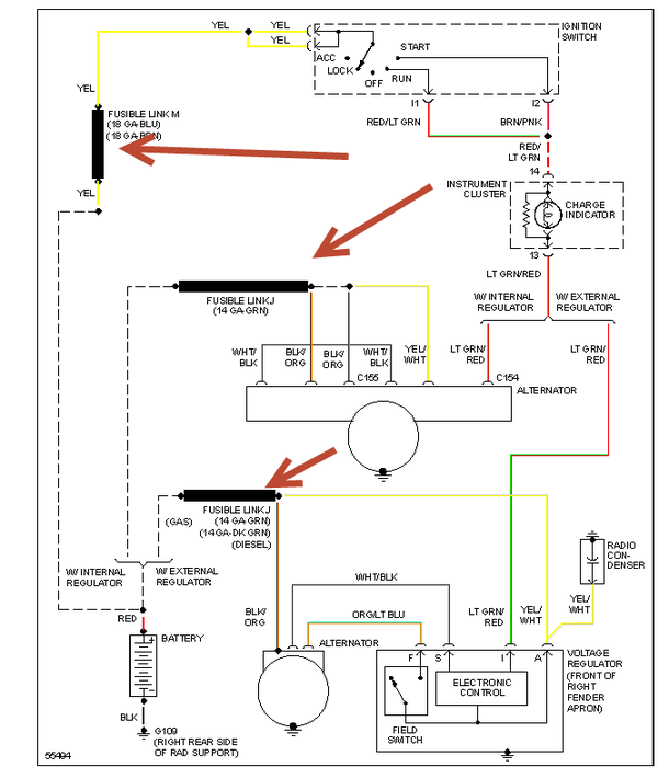
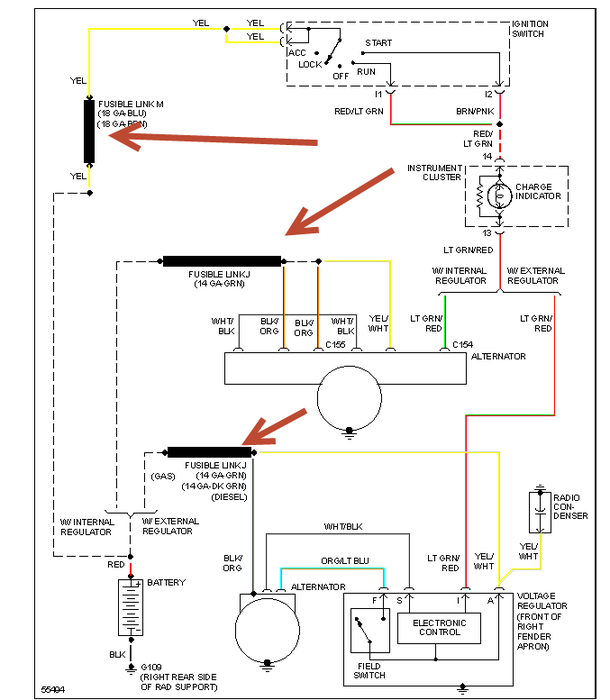
Wednesday, December 26th, 2012 AT 8:26 PM
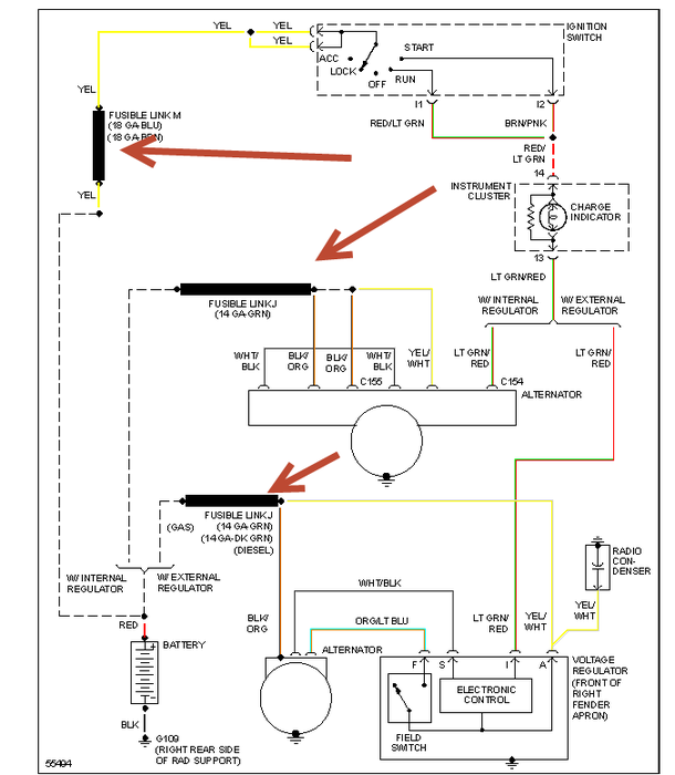
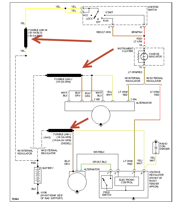
Truck wont start new battery and altenator. It will jumpstart and run when I ue the plow battery drains down. When I shut off it wont start again

