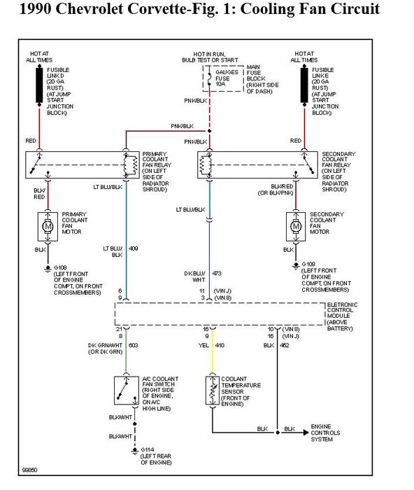
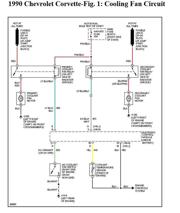
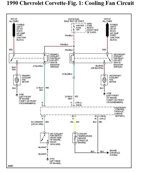
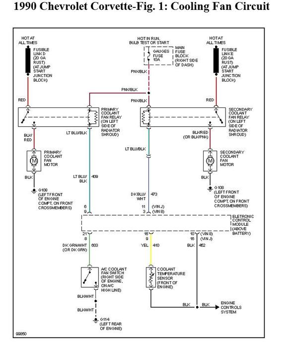
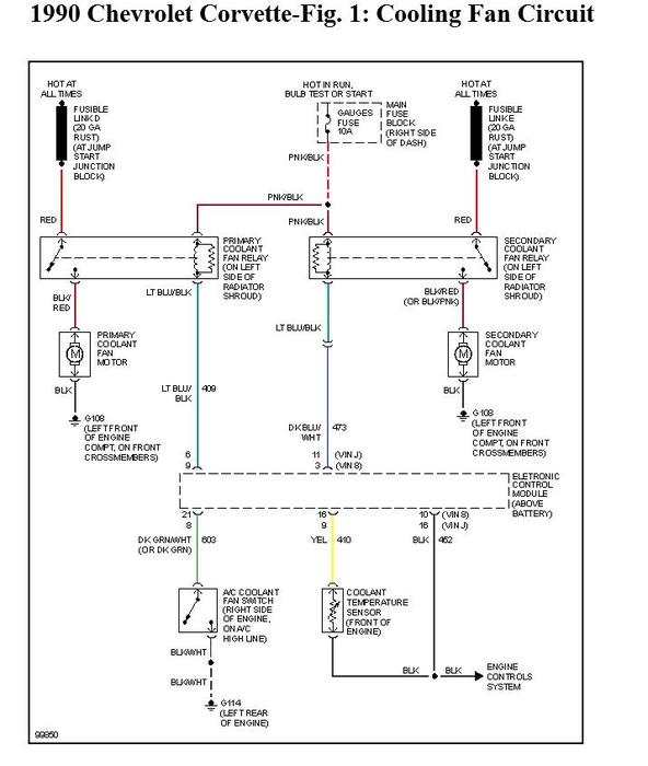
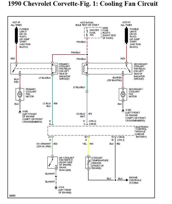
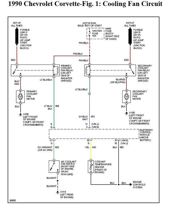
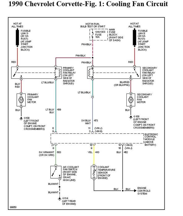
Wednesday, August 22nd, 2012 AT 2:37 PM
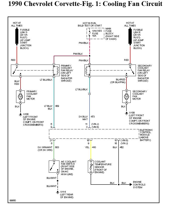
I have replaced the fan relay and checked the wires and can't find any faults. The first fan is currently hard wired to a toggle switch in the car.

