I have been trying to figure out what is causing.

Tiny
DANIEL0316
  • MEMBER
  • 1990 CHEVROLET CORVETTE
I have been trying to figure out what is causing my horn, windshield wipers, and most recently my blower motor and temperature controls to stop working. My digital screen that shows my speed, fuel and miles also works intermitently. I have a Digital multimeter to test the electronics but can't think of anything else that I haven't already tried. I have cecked all fuses in the fuse panel on the passenger side and all come back working properly. I do not understand what I could be overlooking, but it would be nice to know how fast I am going, how much gas I have left, and also be able to control my temperature.
Sunday, January 20th, 2013 AT 5:32 AM

14 Replies

Tiny
HMAC300
  • MECHANIC
  • 48,601 POSTS
Check your grounds body to battery and engine to battery and body to engine
Was this
answer
helpful?
Yes
No
Sunday, January 20th, 2013 AT 4:27 PM
Tiny
DANIEL0316
  • MEMBER
  • 10 POSTS
Can you help me find them? I know where the battery to frame is, but it has a fiberglass body. I would like to have a complete wiring diagram so I can check all grounds and hot lines to verify everything has a good connection throughout the car.
Was this
answer
helpful?
Yes
No
Sunday, January 20th, 2013 AT 6:36 PM
Tiny
HMAC300
  • MECHANIC
  • 48,601 POSTS
The grounds that I slited shold be very easy to find you should have a ground wire from back of cylinder head to body. Our schematics doen'say where they are just that they go to ground. If you have your hands on a manual then it will be said there. But check the ones i've said just follow the wires down it has to connect there may be a bunch of black wires going inside the car as well as in engine compt. Corvettes aren't all fiberglass and have metal parts that things attach and ground to. You may find a wire going to wiper motor to ground that or it can be inside by the switch. If you want a copmlete wiring diagram I wold suggest either a haynes manual or a corvetter repair manual I think yours can be ordered form Chevrolet, try GM parts direct. Com
Was this
answer
helpful?
Yes
No
Sunday, January 20th, 2013 AT 6:50 PM
Tiny
DANIEL0316
  • MEMBER
  • 10 POSTS
Ok. I have checked the grounds and everything comes back good. The digital display on the temperature control module inside the car just displays a line. Only button that works on it is the rear defogger button. It has a brand new blower motor in it because the blower motor was making an awful noise then just stopped working all together. After it went out the heat and a/c still worked, just didn't blow due to "bad blower motor." I checked the fuse and replaced it under the coolant reservoir by the blower motor thinking it would work. Still nothing. Other issues that could be related to this issue are the digital display cluster, visor lights, windshield wipers and Engine temperature Gauge. I am stuck, being a mechanic I should be able to solve this problem but I am at a loss for words. I don't know what else to check. I have the Hayne's manual for the car but not everything in the manual is for my exact model. I have access to Chilton's online manuals and cannot find anything there that will help. What else would cause my temperature controls to just stop working.
Was this
answer
helpful?
Yes
No
Monday, January 21st, 2013 AT 7:29 PM
Tiny
HMAC300
  • MECHANIC
  • 48,601 POSTS
The only thingasfar as intstrument cluster is thatjust plain be badyur temp controls can be anything as far as heater controlstht is avacuum operated so it can be a leak or the control is leaking vacuum if at the heater control you can get voltage then you are suppliying the gorund to make it get voltage. If thi si autmatic temp control whichmeans there are sensors all overlike inside and outside you really need to know how to diagnose that. There is a blower relay on lh wheel well for hi and low. Here is chart and how to get codes for heater control. But this si where you set etmp bu ttry it anyhow.
ENTERINGÂ SELF DIAGNOSTICS

To enter self diagnostics,  press and hold fan up and down arrow at same time for approximately 5 seconds. Liquid Crystal Display (LCD) will show " 00." Press "AUTO" and LCD will show fault codes stored in
system.

When in diagnostic mode,  it is possible to check several different system parameters (circuits or systems). This is done by pressing either fan up or down arrow button. Once parameter to be checked is chosen,  press fan
"AUTO" button and a diagnostic value will be displayed on LCD. Refer to ELECTRONIC CLIMATE CONTROL PARAMETERS in Fig. 3Â.

Fig. 3: Electronic Climate Control Parameters
Courtesy of GENERAL MOTORS CORP.

TROUBLEÂ CODEÂ DESCRIPTIONS

NOTE: For diagnosis of ECC system trouble codes,  refer to TROUBLE SHOOTING FLOW CHARTS at end of this article.

TROUBLEÂ CODES
Code Number Symptom
00 Not Used
01 Air Mix Door Actuator Circuit Fault
02 Air Mix Door Actuator Circuit Fault
03 Outside Temperature Sensor Circuit Open
04 Outside Temperature Sensor Circuit Short
05 In Car Temperature Sensor Circuit Open
06 In Car Temperature Sensor Circuit Shorted
07 Solar (Sun) Load Sensor Open
08 Solar (Sun) Load Sensor Shorted
09 Low Freon Detected

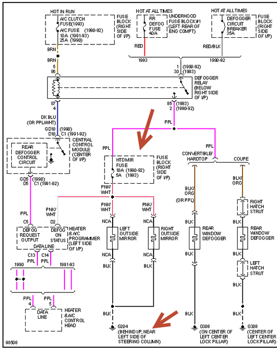
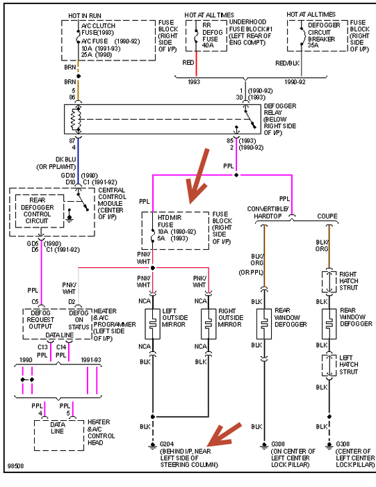
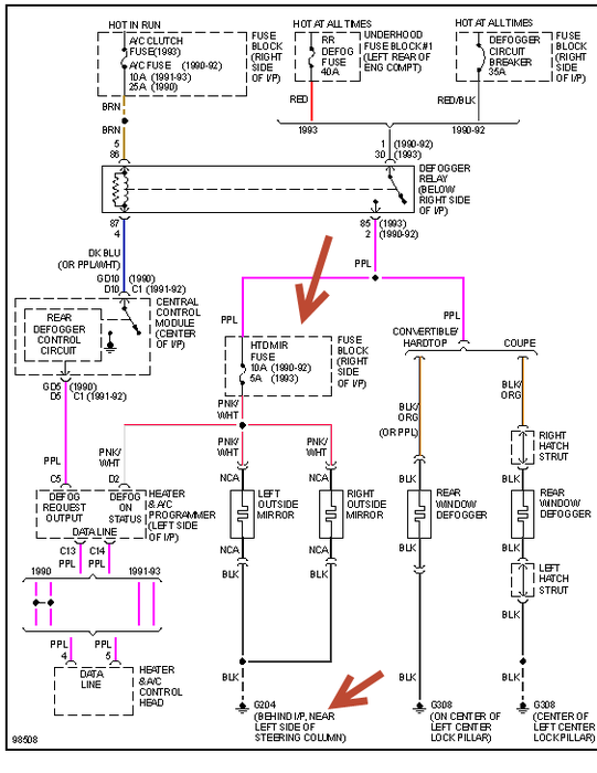
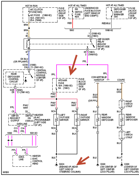
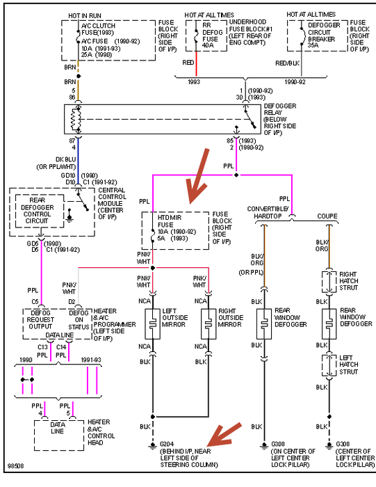
check the air mix actuators. They control temp. I'm also sending a htr control schematic that I found for your car. Good luck if you have other heater codes let me know I can look this stuff up again.
Was this
answer
helpful?
Yes
No
Monday, January 21st, 2013 AT 8:21 PM
Tiny
DANIEL0316
  • MEMBER
  • 10 POSTS
Ok, I put the system in diagnostic mode and it came up "00" like its supposed to. I did not get any codes to come up, but it flickered 71 as I put it in diagnostic mode. Also, I noticed a noise like the vent switching from floor to defrost when I turned the ignition forward to start the car. Sorry it's taking me so long to get back with you, it's freezing outside and it won't fit in my garage.
Was this
answer
helpful?
Yes
No
Monday, January 21st, 2013 AT 9:29 PM
Tiny
HMAC300
  • MECHANIC
  • 48,601 POSTS
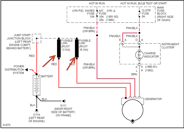
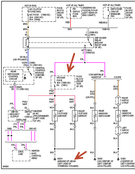
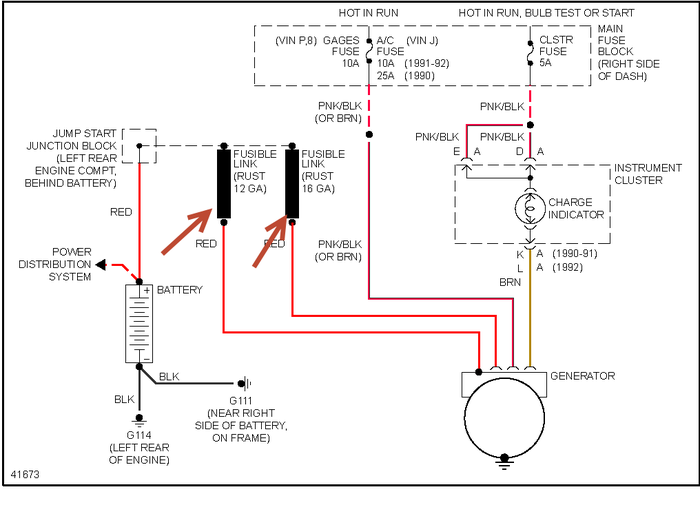
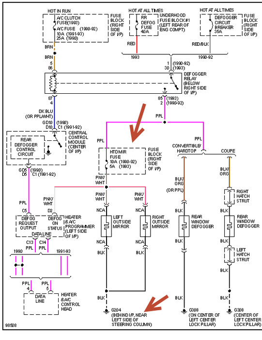
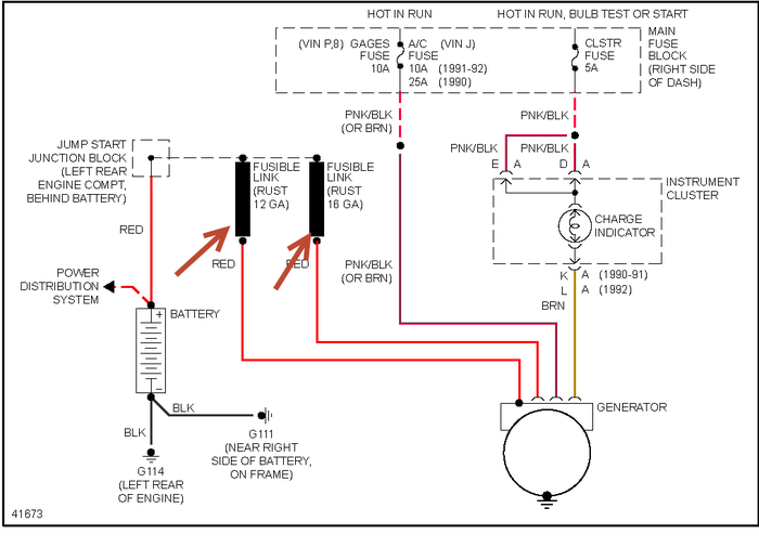
The noise is the vacuum motor working. You really need to get a scn tool to check this but in the reapir they talk about fusible link B and fusible link K there are a couple off the alternator and see if one is mess ed up. If it only has a couple of strands connected replace it you can get these at any auto parts store. Also check the fuse on right side of ip as I dont'know which you have checked it's for blower motor I think. I'm sending diagrams. Other htan that I have no other suggestions I can give you. As this really needs a scan tool to diagnose it. But your fusible links may be the problem.
Was this
answer
helpful?
Yes
No
Monday, January 21st, 2013 AT 9:55 PM
Tiny
DANIEL0316
  • MEMBER
  • 10 POSTS
Thanks for your time, and the diagrams. Will try more tomorrow. Where do you get your diagrams from?
Was this
answer
helpful?
Yes
No
Tuesday, January 22nd, 2013 AT 12:42 AM
Tiny
HMAC300
  • MECHANIC
  • 48,601 POSTS
Because we answer questions on site here we are granted access to a Mitchells manual which covers all u.S vehicles. If yo want this type of thing i'd suggest going to a car swap meet in your area and see if they have a book for your car but also check with gm first. Then you can get a repair manual which will have all this stuff in it.
Was this
answer
helpful?
Yes
No
Tuesday, January 22nd, 2013 AT 2:14 PM
Tiny
DANIEL0316
  • MEMBER
  • 10 POSTS
Ok, thanks again.
Was this
answer
helpful?
Yes
No
Tuesday, January 22nd, 2013 AT 4:19 PM
Tiny
DANIEL0316
  • MEMBER
  • 10 POSTS
Is there a vacuum system that could be effecting my climate controls? Do you have a diagram for the climate control vacuum system? I am going to check as many relays as I can find to be sure that that's not the issue.
Was this
answer
helpful?
Yes
No
Tuesday, January 22nd, 2013 AT 7:43 PM
Tiny
HMAC300
  • MECHANIC
  • 48,601 POSTS
Idoubt it likei've said you really need a scanner (tech1) to see what is wrong with your system I can offer you no other suggestions, diagram attached.
Was this
answer
helpful?
Yes
No
Tuesday, January 22nd, 2013 AT 9:09 PM
Tiny
DANIEL0316
  • MEMBER
  • 10 POSTS
Where can I find the type of scanner you are describing?
Was this
answer
helpful?
Yes
No
Tuesday, January 22nd, 2013 AT 11:22 PM
Tiny
HMAC300
  • MECHANIC
  • 48,601 POSTS
Normally only dealers had those if you are lucky you may find one that still has it and can read the codes. Or try ebay but they are about normall a cople thousand dollars.
Was this
answer
helpful?
Yes
No
Tuesday, January 22nd, 2013 AT 11:39 PM

Please login or register to post a reply.