Cannot open the trunk, trunk button is unresponsive

1990 BMW 750LI
127,564 MILES • 5.0L • V12 • AUTOMATIC
Avatar
1990 750IL
  • MEMBER
  • 7 POSTS
I can't get into my trunk. the trunk button is unresponsive..even with the key. Is there a back seat entry?if so where and how do I get into the trunk area?!?

(Car is a 750il)
Jun 29, 2019 at 6:19 PM
Repair Safety Notice: This information is for general instructional purposes only. Vehicle repair can be dangerous. Verify all information, follow manufacturer service procedures, use proper tools and safety equipment, and consult a qualified repair shop when needed.
Advertisement
Avatar
STRAILER
  • CAR REPAIR CONTRIBUTOR
  • 54,206 POSTS
Hello,

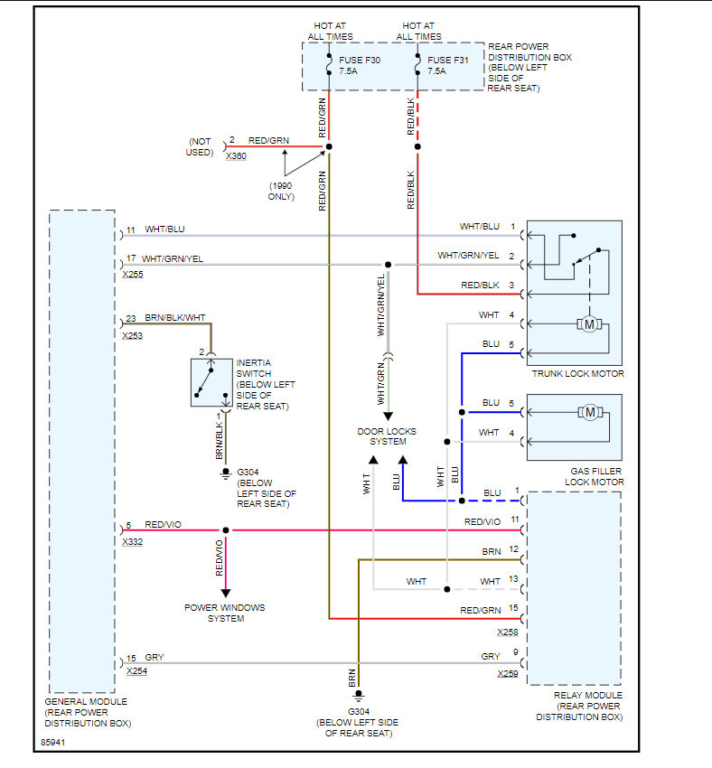
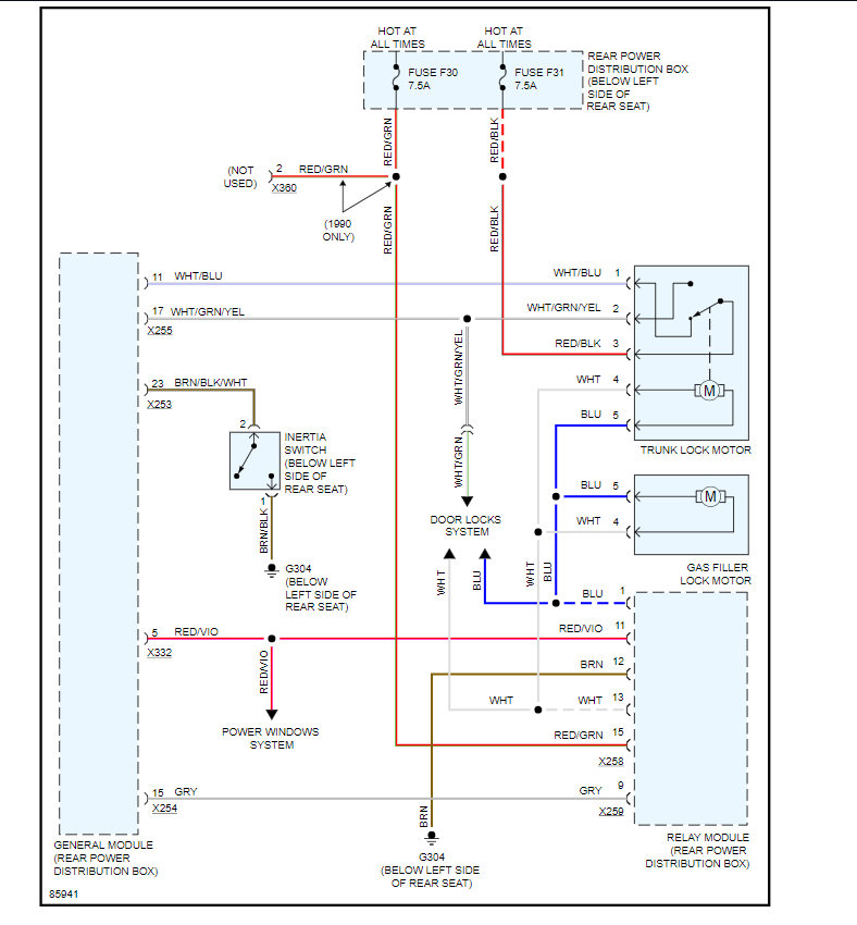
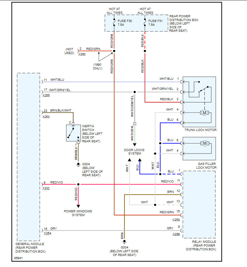
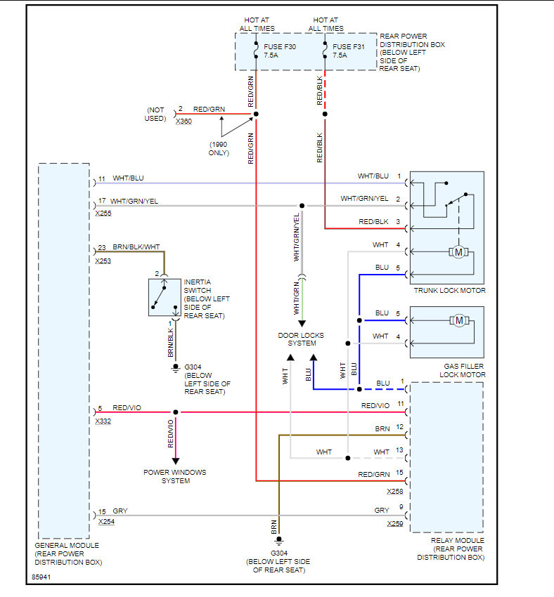
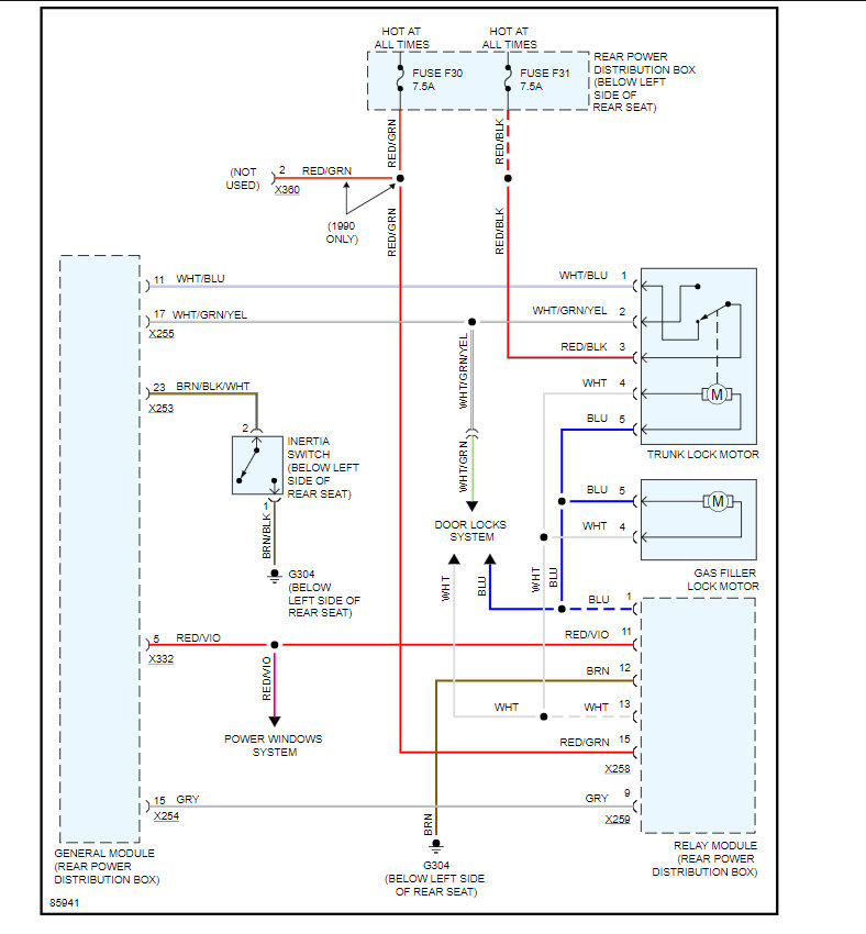
I would check fuses # f30 and f31 in the fuse panel near the rear seat. Here is a guide to help test for power and the trunk wiring diagrams so you can see how it works:

https://www.2carpros.com/articles/how-to-check-a-car-fuse

Check out the diagrams (below). Please let us know what you find.
Jul 1, 2019 at 1:50 PM
Advertisement
Avatar
1990 750IL
  • MEMBER
  • 7 POSTS
Thanks guys y'all are the best.
Jul 12, 2019 at 9:22 AM
Avatar
STRAILER
  • CAR REPAIR CONTRIBUTOR
  • 54,206 POSTS
Good to hear, please use 2CarPros anytime we are here to help. Is it fixed or?
Jul 13, 2019 at 12:03 PM
Avatar
1990 750IL
  • MEMBER
  • 7 POSTS
1990 750 il 4 door sedan.
Jul 17, 2019 at 8:42 AM
Avatar
STRAILER
  • CAR REPAIR CONTRIBUTOR
  • 54,206 POSTS
This is a different problem can you please re-post a new question and re-upload the video?

Please post your new question here, you must be logged in.

https://www.2carpros.com/questions/new

Cheers, Ken
Jul 17, 2019 at 12:41 PM