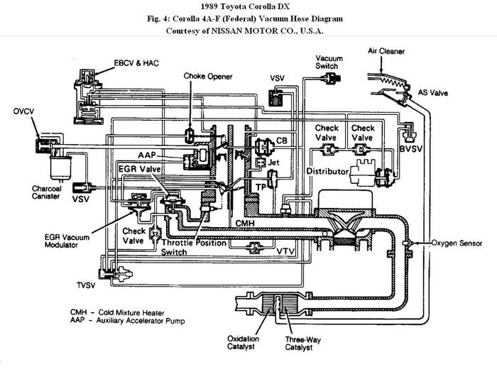
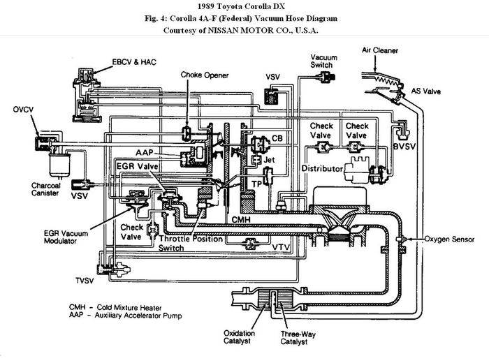
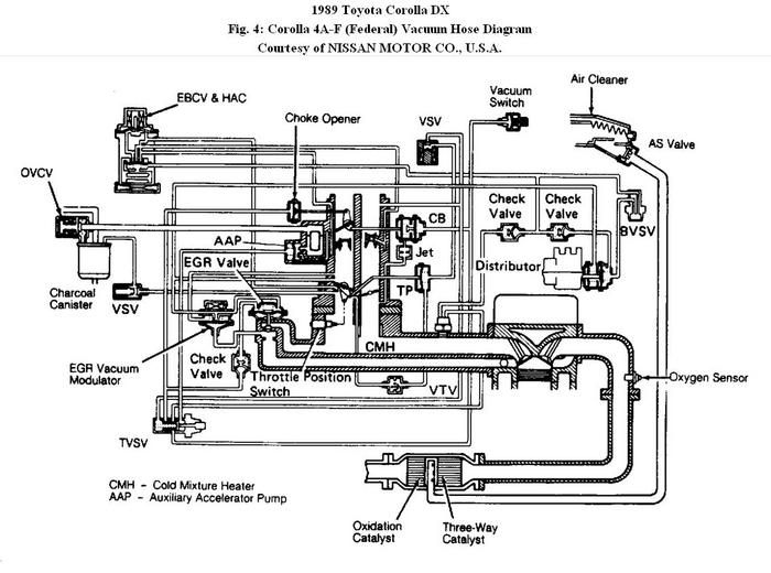
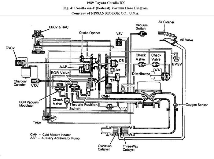
I have a Japanese made Toyota Corona GX 1989 MTM with 5AF engine. Please help me to fix my vaccum hoses for Air Conditioning. Previously, Some one has removed and messed up with the hoses and now i'm having problems when car is ideling with AC on. I've got some diagrams of the vaccum hoses from the net for AC unit, but i'm not sure with some hoses which goes into the Carb.
It is vermuch appriciated if you can get me some pictures of a real 5AF engine with proper vaccum hose connections or a repair manual.
Thanks in advance.
Rookie
Sunday, May 1st, 2011 AT 1:45 PM






