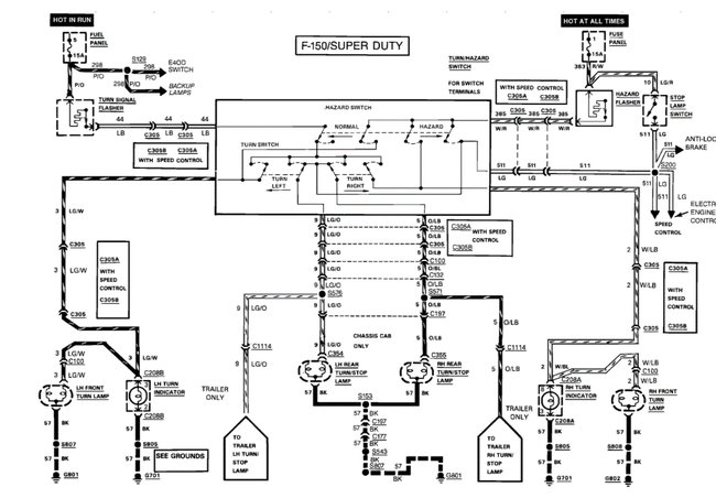
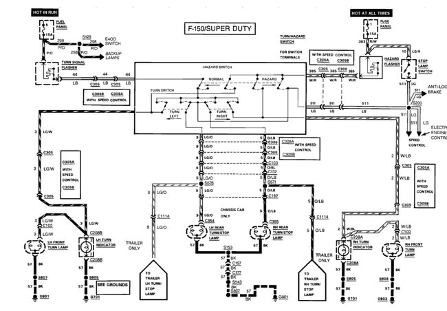
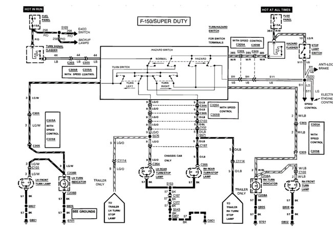
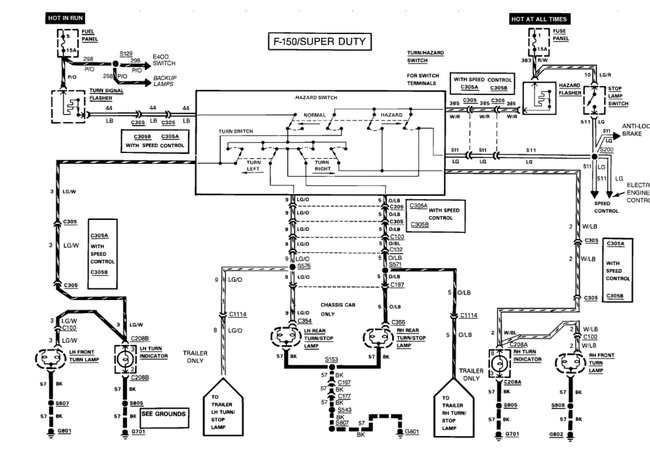
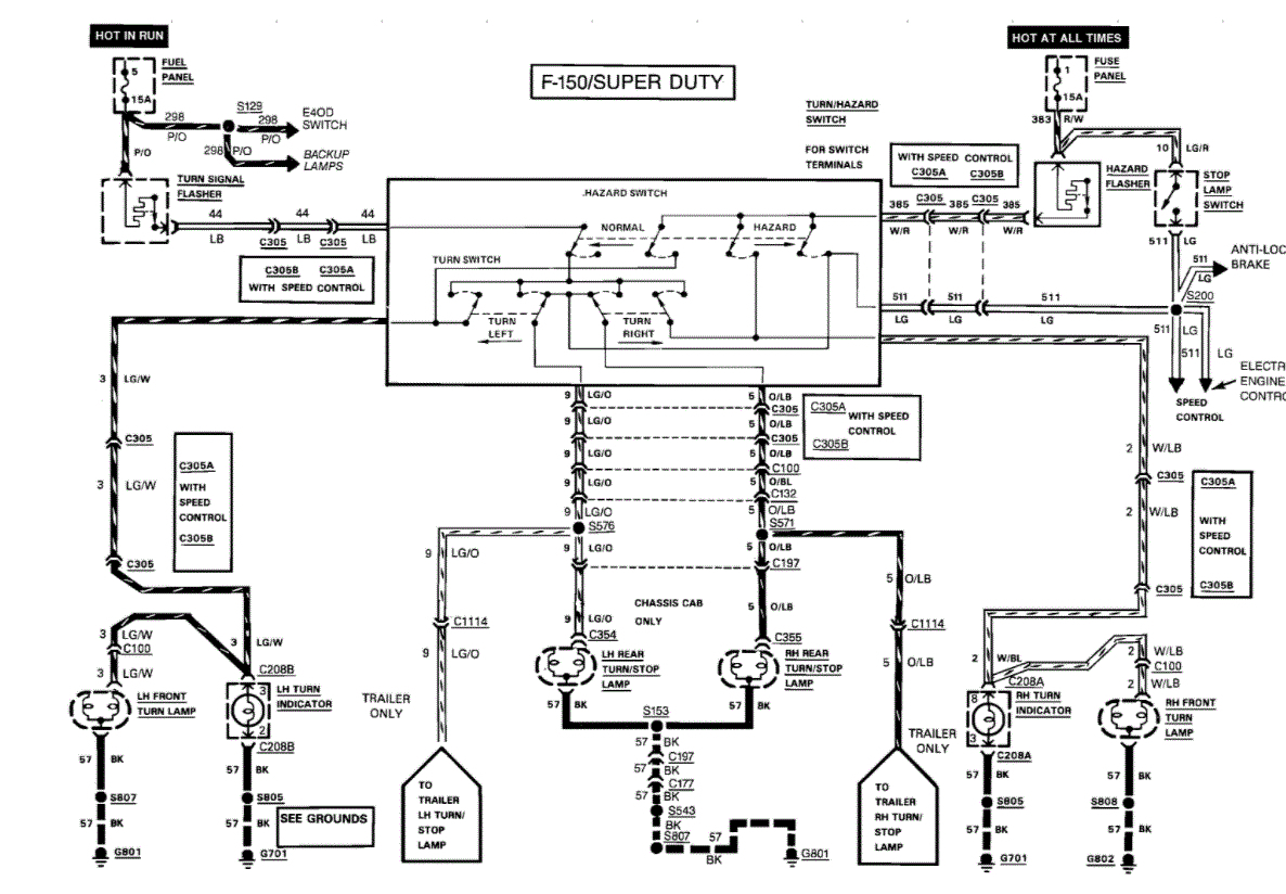
I do have an issue with my turn signals not blinking as well. I will be replacing the turn signal flasher in the fuse box today at lunch. Any chance the two issues are related? If not, what could be causing the original issue?
Thanks in advance.
Thursday, October 1st, 2020 AT 5:39 AM



