Electrical problem V8 Two Wheel Drive Automatic 126000 miles
----------------------------------------------------------------
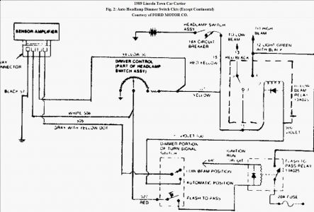
the automatic hibeam lights in my car do not work. i cannot even use the highbeam lights in this car unless i pull back on the pass lever and hold it. the hibeams are supposed to go on automatically and i figure how why they wont work.
----------------------------------------------------------------
the automatic hibeam lights in my car do not work. i cannot even use the highbeam lights in this car unless i pull back on the pass lever and hold it. the hibeams are supposed to go on automatically and i figure how why they wont work.
Jul 31, 2008 at 3:48 PM


