Can you tell me EXACTLY where I can find the A/C.

Tiny
JKDK
  • MEMBER
  • 1988 FORD ESCORT
  • 72,000 MILES
Can you tell me EXACTLY where I can find the A/C Clutch Diode,
And the A/C Clutch Field Coil? Thank you Joe K
Tuesday, January 15th, 2013 AT 2:26 AM

14 Replies

Tiny
ASEMASTER6371
  • MECHANIC
  • 52,796 POSTS
The coil is behind the ac clutch pulley and hub which the belt runs on.

The diode is on the connector.

Roy
Was this
answer
helpful?
Yes
No
Tuesday, January 15th, 2013 AT 2:28 AM
Tiny
JKDK
  • MEMBER
  • 11 POSTS
I'M AN 85 YEAR OLD DUMMY (SOMETIME) Do you mean the elect. Connector on top of the compressor? Thanks
Was this
answer
helpful?
Yes
No
Tuesday, January 15th, 2013 AT 2:38 AM
Tiny
ASEMASTER6371
  • MECHANIC
  • 52,796 POSTS
Yyes, I do. What is the problem? Can we help you further?

Roy
Was this
answer
helpful?
Yes
No
Tuesday, January 15th, 2013 AT 2:39 AM
Tiny
JKDK
  • MEMBER
  • 11 POSTS
VERY NICE OF YOU, ROY
My clutch engages with a hot wire but not with the dash control,
i have a new pressure cycling switch that has power to it. I dont have power at the connector on the compressor, I do have continutity. Joe
Was this
answer
helpful?
Yes
No
Tuesday, January 15th, 2013 AT 2:59 AM
Tiny
ASEMASTER6371
  • MECHANIC
  • 52,796 POSTS
Just thought of something. I still have some of the controllers in my tool box from these.

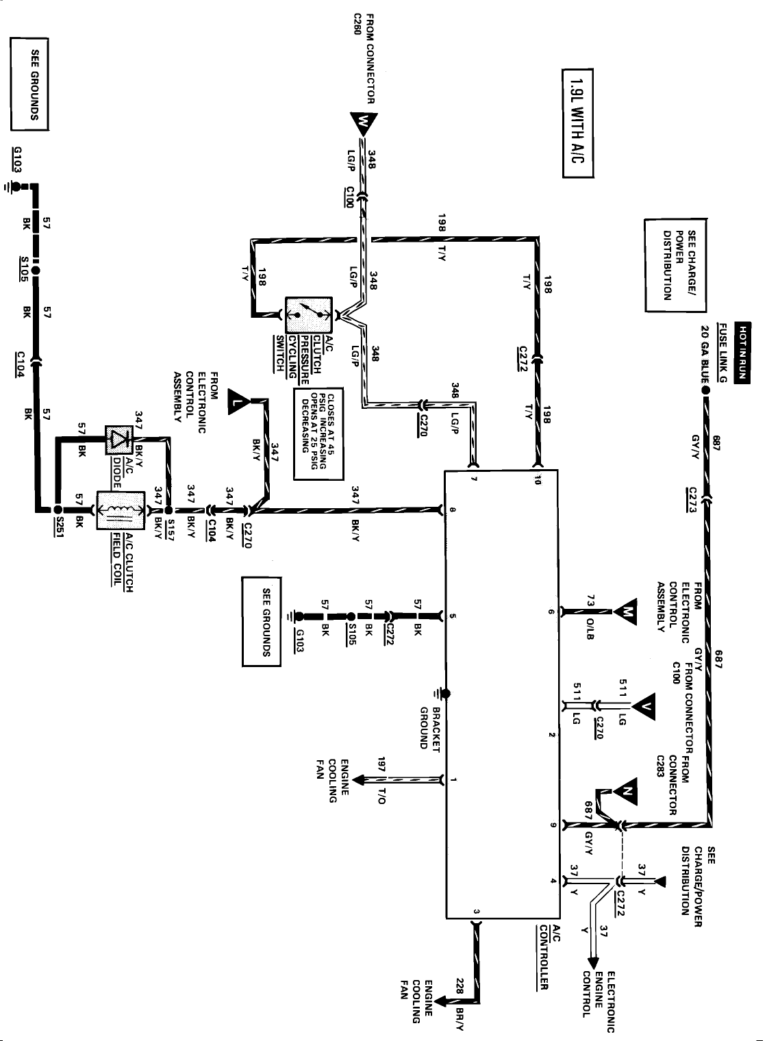
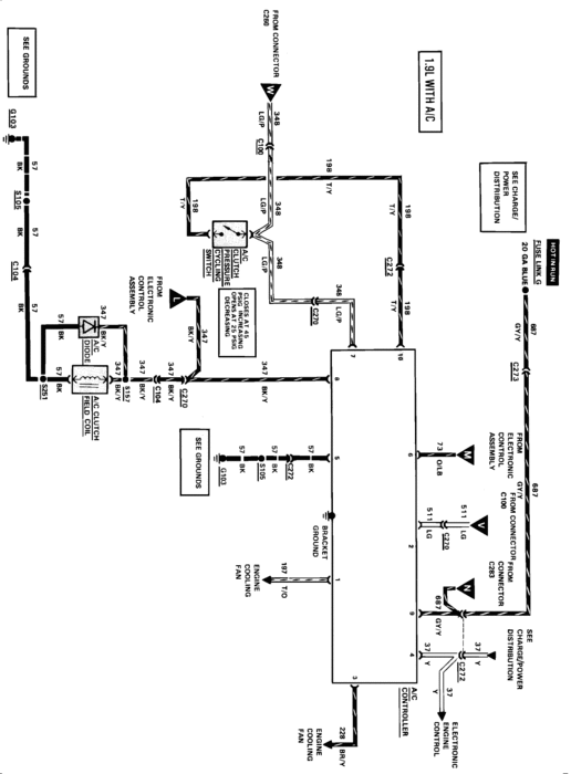
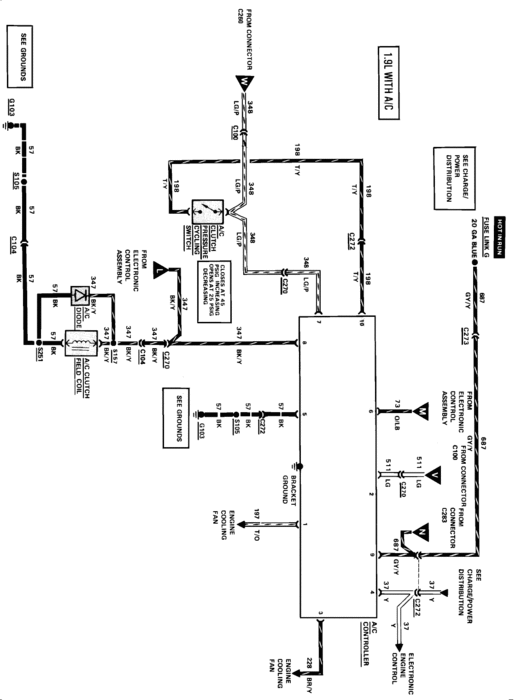
There is a black box behind the glove box. Drop the glove box down and the should be a black box about 3 inches square that was a very common failure for the ac compressor. Thats where the power comes from for the compressor

check the diagram below

Roy
Was this
answer
helpful?
Yes
No
Tuesday, January 15th, 2013 AT 3:14 AM
Tiny
JKDK
  • MEMBER
  • 11 POSTS
Thank you ROY
I WILL CHECK THAT TOMORROW, IF I GET THIS PROBLEM FIXED I WILL SEND MORE MONEY. Joe K
Was this
answer
helpful?
Yes
No
Tuesday, January 15th, 2013 AT 3:45 AM
Tiny
ASEMASTER6371
  • MECHANIC
  • 52,796 POSTS
Good luck
Was this
answer
helpful?
Yes
No
Tuesday, January 15th, 2013 AT 3:46 AM
Tiny
JKDK
  • MEMBER
  • 11 POSTS
Yep, I found it, looks like fun to change. ROY, you said you have a new one, do you want to sell it? How much$$ Joe K
Was this
answer
helpful?
Yes
No
Tuesday, January 15th, 2013 AT 8:42 PM
Tiny
ASEMASTER6371
  • MECHANIC
  • 52,796 POSTS
It not new, I need the numbers off it

Roy
Was this
answer
helpful?
Yes
No
Tuesday, January 15th, 2013 AT 8:54 PM
Tiny
JKDK
  • MEMBER
  • 11 POSTS
Roy, When I look at the location of the controller I may be biteing off more than I can chew. Is it removed from the compartment front or taking the dash apart? Thanks, Joe I REALLY APPRECIATE YOUR HELP.
Was this
answer
helpful?
Yes
No
Wednesday, January 16th, 2013 AT 6:45 PM
Tiny
ASEMASTER6371
  • MECHANIC
  • 52,796 POSTS
Just the glove box, look up on the top area. Black box with one connector

Roy
Was this
answer
helpful?
Yes
No
Wednesday, January 16th, 2013 AT 6:52 PM
Tiny
JKDK
  • MEMBER
  • 11 POSTS
O.K. Roy, got the number, E7EB-8C609-A1D BLACK
If you have one please send me a bill. JOE K
Was this
answer
helpful?
Yes
No
Thursday, January 17th, 2013 AT 8:48 PM
Tiny
JKDK
  • MEMBER
  • 11 POSTS
Roy, How are you making out with this part No. E7EB-8C609-A1D? J.K.
Was this
answer
helpful?
Yes
No
Tuesday, January 22nd, 2013 AT 4:26 PM
Tiny
JKDK
  • MEMBER
  • 11 POSTS
ROY, Please let me know if I could help this along by sending another $Io:oo donation. Thanks, Joe K
Was this
answer
helpful?
Yes
No
Wednesday, January 23rd, 2013 AT 7:28 PM

Please login or register to post a reply.