Sunday, October 28th, 2012 AT 9:41 AM
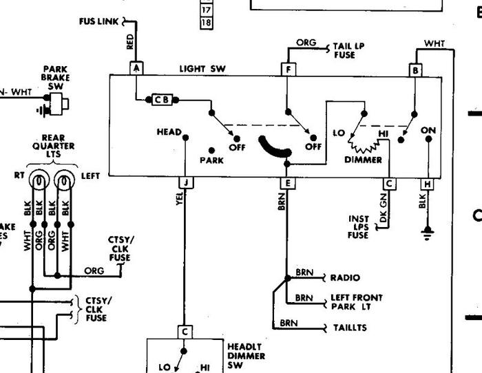
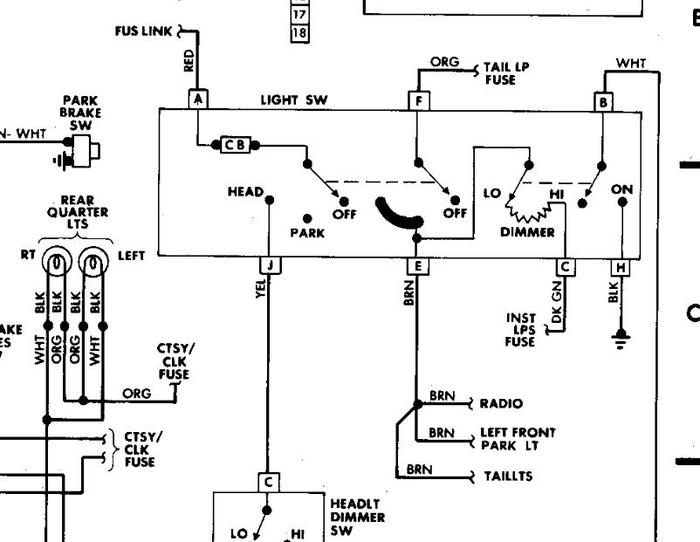
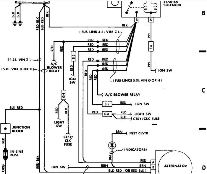
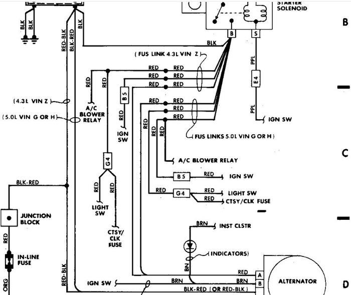
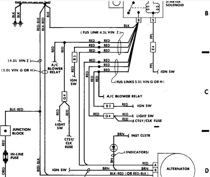
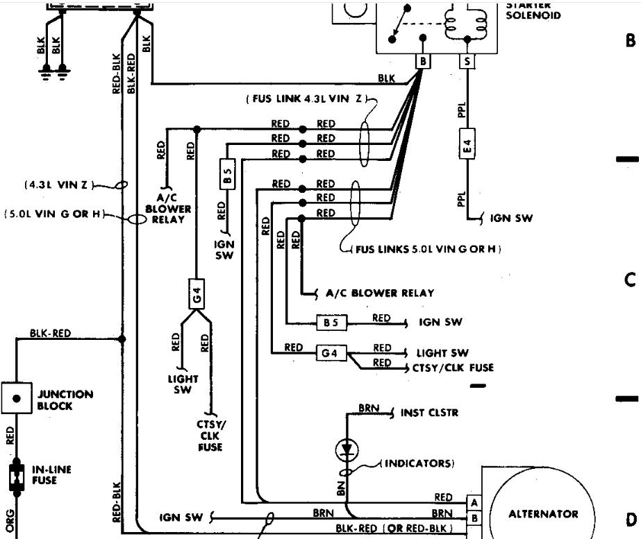
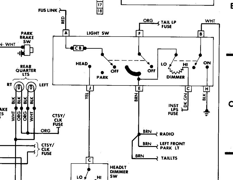
Dropped steering column to fix the rod for the dimmer switch. Put everything back together. Now have no lights, voltage to the cigarette lighter and radio. Looked all over the place to see what wires got disconnected. I saw none. Everything worked before I dropped the steering column. Fuses and relays are ok. The positive wire for the headlight switch ( red ) is grounded. Racking my brain trying to figure it out.



