Wednesday, August 13th, 2014 AT 10:11 PM
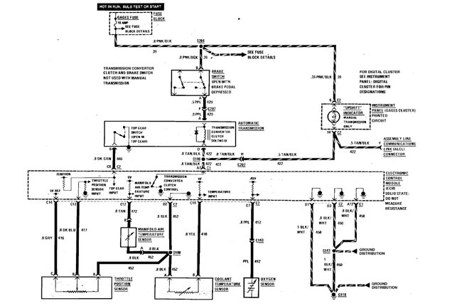
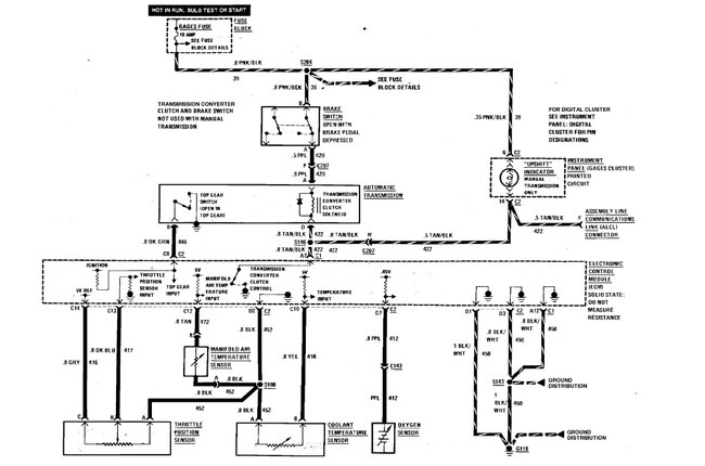
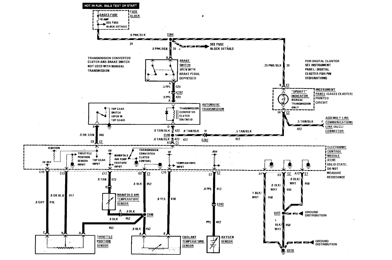
I have a 1986 Pontiac Firebird that came with a v6 motor, however the Chevy 350 5.7L(CARB) is the motor that I'm putting into my car now. I was wondering why wont the wiring harness work for the motor that I'm putting in it? Is it ANY other way that I can hard-wire my starter, distributor, ignition, and alternator without having to buy the wiring harness?



