Tuesday, January 4th, 2011 AT 4:56 PM
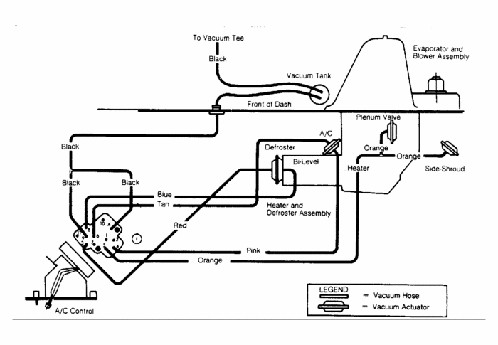
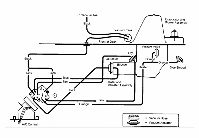
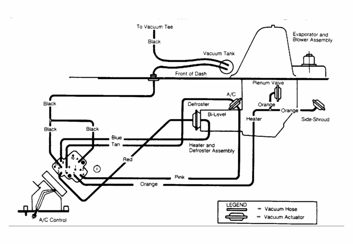
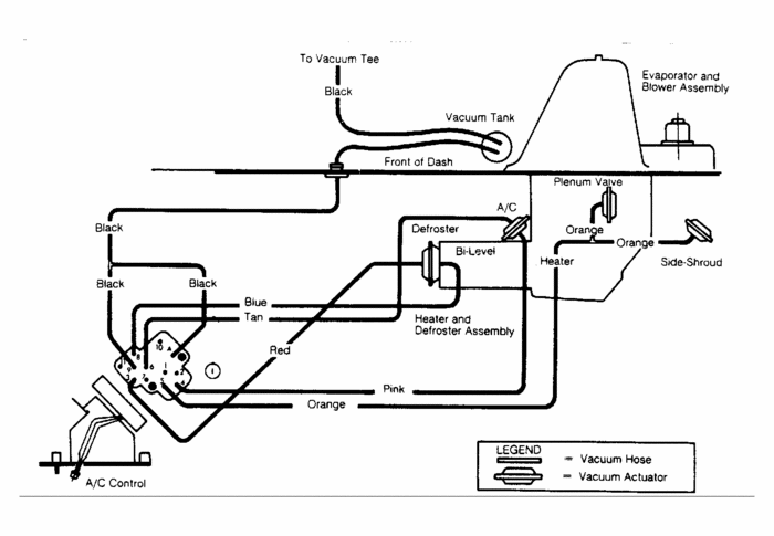
I have a 1986 k5 blazer 305, recently I installed a 350 out of a 78 gmc pickup, since then the heater will not switch to defrost or vent, have lots of heat and fan works fine Did I miss a vacum hose.I see a 1/2 inch one near the firewall, seems to enter the cab below the fuse box, its not connected to any thing?


