Wednesday, October 12th, 2011 AT 10:45 PM
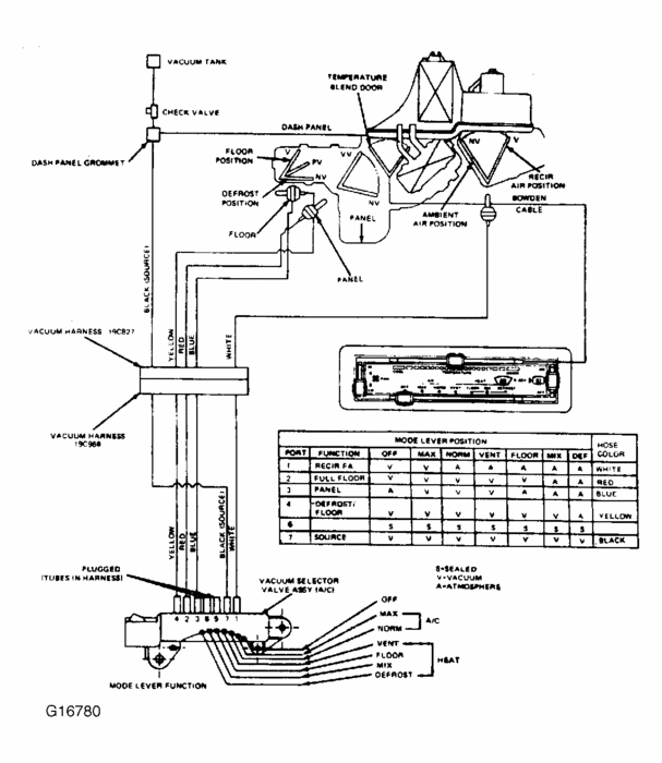
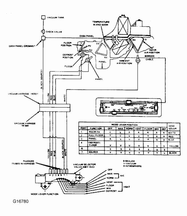
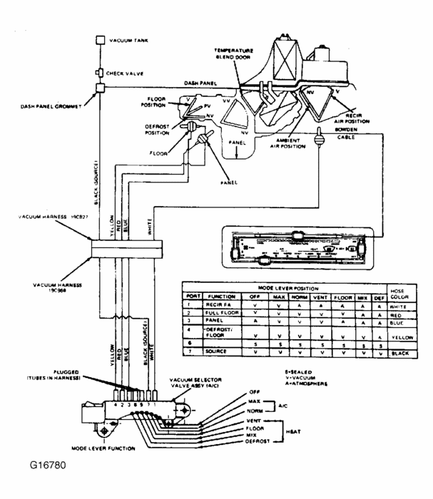
Where can I get a diagram of the vacuum lines and controls for the climate control system on an '86 Ford Crown Vic. Or Merc. Grand Marquis? We have one of each. The Merc. AC blows cold air on level or going downhill, but blows hot on an upgrade. The CV w We have both an '86 Crown Vic. And an '86 Grand Marquis. On the Merc. The AC blows cold air on the level or downhill, but blows hot when on an upgrade. The Crown Vic won't heat and the core is not plugged up. When the control lever is set on "floor" the vent door opens and the blower stops. I can't find any vacuum leaks. The doors in the plenum can be heard opening and closing as the lever is moved. I'm thinking the hoses may have been mis-routed at some time.


