Monday, September 26th, 2011 AT 12:50 AM
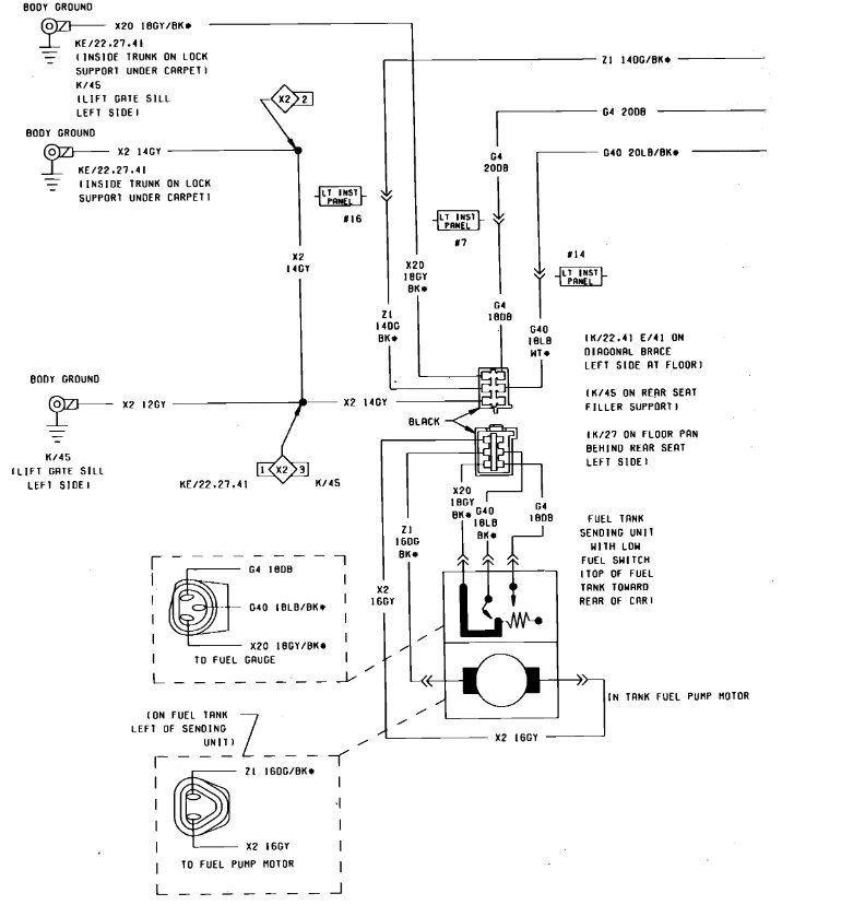
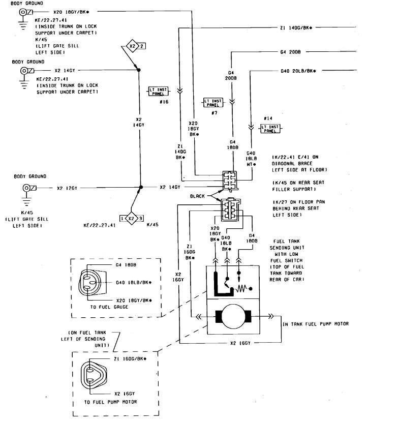
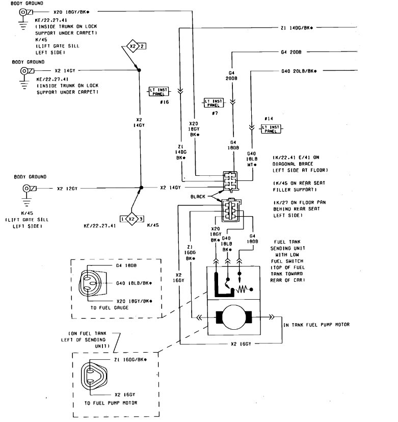
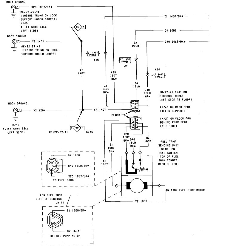
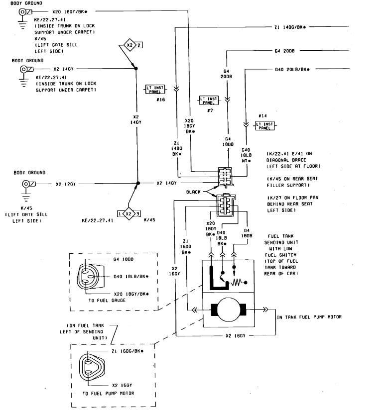
Where is fuel relay and or fuse, to check if it electrical problem, before I pull out pump. The access ports are on back side of tank, at @45 degree angle. Is there enough room to get pump out without dropping tank?


