HOME
ASK A QUESTION
REPAIR GUIDES
BECOME A MEMBER
LOG IN
Login with Facebook
OR
Remember me
NOT A MEMBER?
FORGOT PASSWORD?
CONTACT US
PRIVACY POLICY
TERMS AND CONDITIONS
☰
Home
Chevrolet
Caprice
Climate Control
Blower Fan
Speed
Blower motor works on all speeds except high
DREWS 3
MEMBER
1986 CHEVROLET CAPRICE
12,000 MILES
I replaced the motor, resistor and swich
Wednesday, December 28th, 2011 AT 8:16 PM
3 Replies
RASMATAZ
MECHANIC
75,992 POSTS
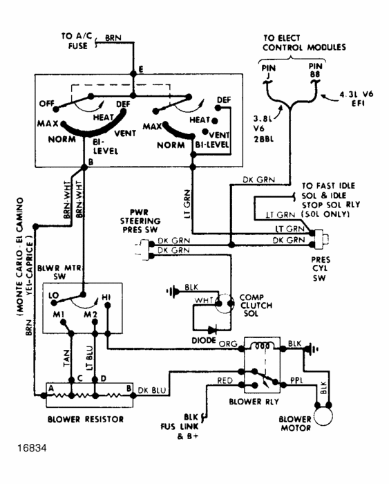
Check and test the blower motor relay
Image (Click to make bigger)
Was this
answer
helpful?
Yes
No
Wednesday, December 28th, 2011 AT 8:28 PM
DREWS 3
MEMBER
2 POSTS
Thank you, very much for your response, I will try that, I appreciate your response rasamataz, I have been unemployed for 2 years.
Was this
answer
helpful?
Yes
No
Wednesday, December 28th, 2011 AT 9:30 PM
RASMATAZ
MECHANIC
75,992 POSTS
On high selector position it bypassed the resistor-it applies full power to the blower motor when the coil side is grounded
Was this
answer
helpful?
Yes
No
Wednesday, December 28th, 2011 AT 11:05 PM
Please
login
or
register
to post a reply.
Related Blower Fan Speed Content
Blower Motor Only High Speed
I Have A 67 Chevy Caprice With The Confatron System. I Can Only Get The High Speed Portion Of My Blower To Work, How Do I Get The Other...
Asked by
DougM
·
3 ANSWERS
1967
CHEVROLET CAPRICE
Blower Motor Is Working But The A/c Compressor Is Not...
Caprice 2006 140036 Km.A/c Compressor Not Working. All Fuses And Relays Are All Ok. When I Turn On The A/c Switch Inside Blower Is Working...
Asked by
asventu
·
3 ANSWERS
2006
CHEVROLET CAPRICE
What's Next To Try B4 Take Out Whole Blower?
I Have A 1996 Caprice Classic With A Blower Motor That Doesn't Blower At All, I Changed The Resistor And Still Nothing. What Would Be My...
Asked by
MRTOO
·
5 ANSWERS
1996
CHEVROLET CAPRICE
1991 Chevy Caprice Blower Motor
Heater Problem 1991 Chevy Caprice V8 Automatic Where Is The Blower Motor Located And What Is The Easist Way To Get To It?
Asked by
stephjasmiller
·
1 ANSWER
1991
CHEVROLET CAPRICE
A/c 95 Caprice Refill Port
What Is The Low Port To Fill A/c
Asked by
fredsnyder
·
3 ANSWERS
1995
CHEVROLET CAPRICE
VIEW MORE
Ask a Car Question. It's Free!
How to Use a Test Light
How to Replace the A/C Blower Motor
Air Conditioner Compressor Replacement