HOME
ASK A QUESTION
REPAIR GUIDES
BECOME A MEMBER
LOG IN
Login with Facebook
OR
Remember me
NOT A MEMBER?
FORGOT PASSWORD?
CONTACT US
PRIVACY POLICY
TERMS AND CONDITIONS
☰
Home
Toyota
Pickup
General
Fuse Test
Can you tell me which fuse on my truck controls what
JESSEDR
MEMBER
1985 TOYOTA PICKUP
4 CYL
2WD
MANUAL
138,000 MILES
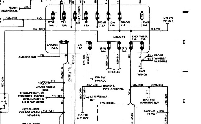
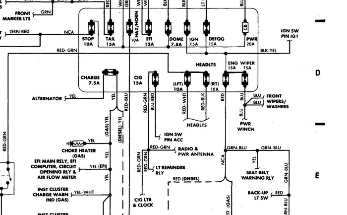
I am trying to figure out what fuse on my 1985 toyota pickup controls the cigarette lighter. The lighter is not working.
Thursday, December 23rd, 2010 AT 6:09 PM
3 Replies
JDL
MECHANIC
16,098 POSTS
The cig fuse is lower row 15 amp.
Image (Click to make bigger)
Was this
answer
helpful?
Yes
No
Thursday, December 23rd, 2010 AT 6:19 PM
JESSEDR
MEMBER
2 POSTS
Thank you very much. This was very helpful
Was this
answer
helpful?
Yes
No
Thursday, December 23rd, 2010 AT 7:42 PM
JDL
MECHANIC
16,098 POSTS
Good luck
Was this
answer
helpful?
Yes
No
Wednesday, March 2nd, 2011 AT 4:01 PM
Please
login
or
register
to post a reply.
Related Fuse Test Content
1993 Toyota Pickup Blowing Computer Fuses
We Have A '93 Toyota Pu That Was Running Fine. It Quit While Driving Down The Road And Wouldn't Start Again. Got It Home And Found There...
Asked by
AKTracy
·
2 ANSWERS
1993
TOYOTA PICKUP
60 Amp Fuse
Why Would The Battery Terminal On The Alternator Ground Out And Keeps Blowing My 60 Amp Fuse? We Have Checked Wire Harness All The Wires For...
Asked by
craftygrannyrose
·
6 ANSWERS
1987
TOYOTA PICKUP
1992 Toyota Pickup Keeps Blowing Efi Fuse And Fuse...
When First Quit Blew The 15amp Efi Fuse In Fuse Box Under Hood Replaced Fuse Ran For Ashort Time Then Blew Am2 30amp Fuselink Checked All...
Asked by
fats
·
1 ANSWER
1992
TOYOTA PICKUP
2001 Toyota Pickup Fuse Removal
Battery Died. Replaced Battery. Wont Start. Checked Alternator 125 Fuse, Burned Out. Cant Get Old Fuse Out. Major Headache
Asked by
van rocco
·
1 ANSWER
2001
TOYOTA PICKUP
Efi Fuse Got Melted?
What Causes A Computer Box To Have A Slight Burn And Efi Fuse Got Melted Is There A Shortage And Where Can We Find It At?
Asked by
Anonymous
·
1 ANSWER
4 IMAGES
1990
TOYOTA PICKUP
VIEW MORE
Ask a Car Question. It's Free!
Oil Change Filter Replacement Subaru
Oil Change Honda Civic 1.3L 2001-2005 HYBRID
Serpentine Belt Replacement Mercedes Benz