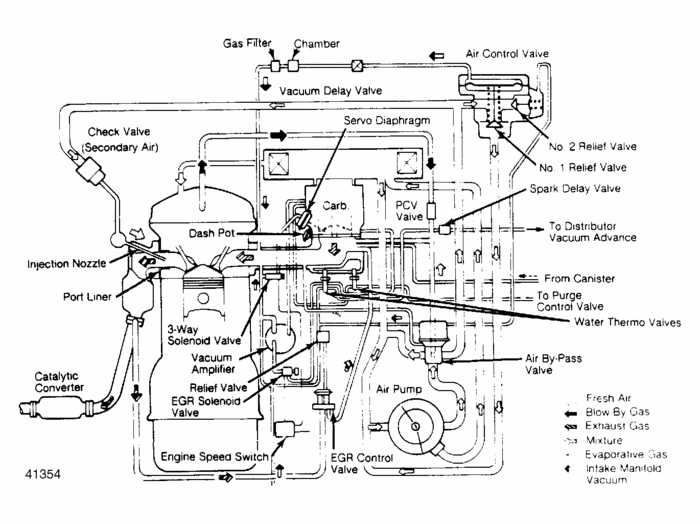
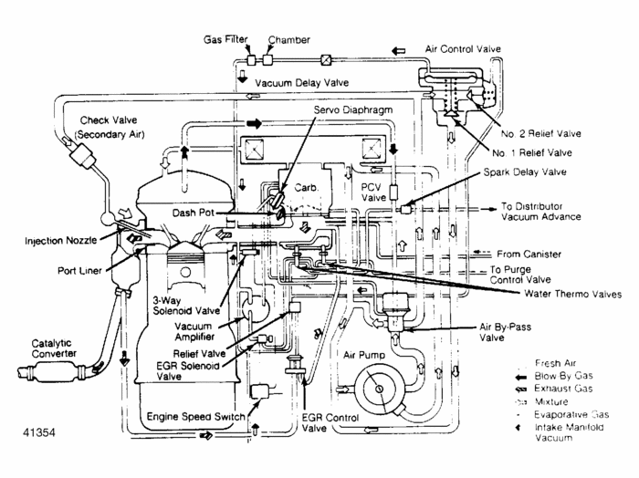
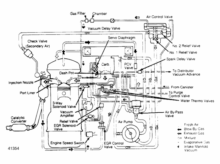
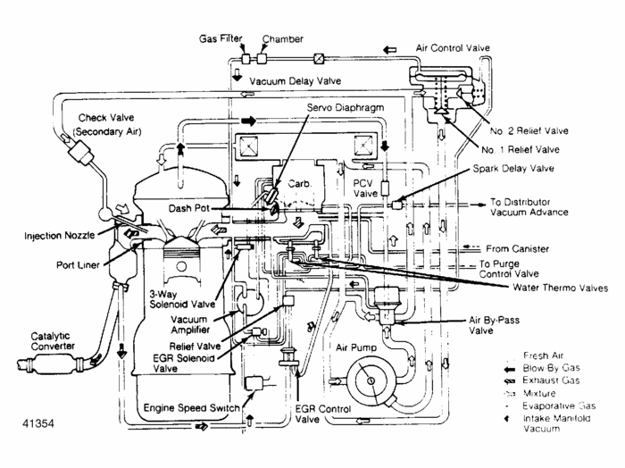
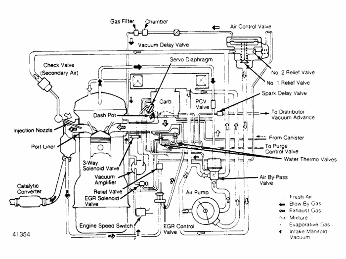
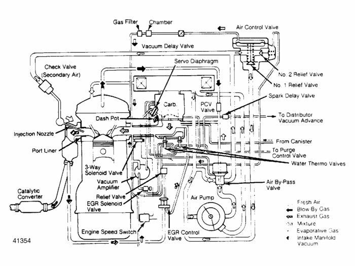
Engine vacuum hose diagram

Tiny
LYNN TALLEY
  • MEMBER
  • 1984 MAZDA B2000
  • 4 CYL
  • 2WD
  • MANUAL
  • 145,000 MILES
I am looking for a vacuum hose diagram for a 1984 mazda B2000 pickup standard tranny
Tuesday, January 25th, 2011 AT 10:18 PM

1 Reply

Tiny
RASMATAZ
  • MECHANIC
  • 75,992 POSTS
Here is the engine vacuum line diagrams you have requested below. Check out the diagrams (Below). Please let us know if you need anything else to get the problem fixed. Cheers
Was this
answer
helpful?
Yes
No
+3
Tuesday, January 25th, 2011 AT 10:23 PM

Please login or register to post a reply.