Monday, September 9th, 2013 AT 4:07 PM
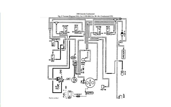
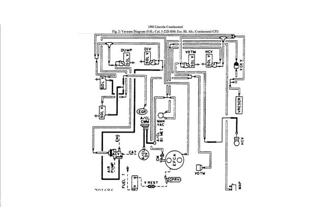
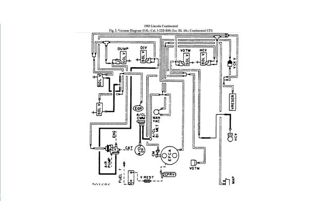
Start and end points of each vacume line that can cause my car not to accellerate also very slow at take off and as if its not getting air and is getting more gas and smells as if its flo oding. I replaced both fuel pumps external and internal along with both catalac converters and fuel filter some of the vacum lineswere brital cracked and plane old causeing thecar to run rough


