Thursday, October 25th, 2012 AT 3:37 PM
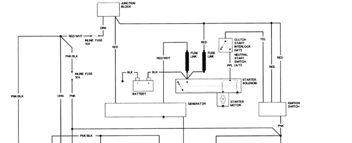
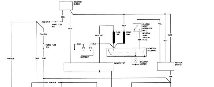
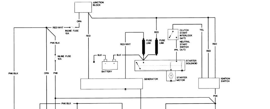
Hi Folks, I have a 1983 s10 blazer 2.8 4x4. Tried to start it and the starter just started clicking continusly. Thought it was a low battery because I left the ignition on all night. So I tried to jump start it and got a large spark on the terminal and some smoke under the hood and dash. Now I have no electricity anywear. I'm sure I didn't cross battery posts when I jumped it but I can't be sure. Can you help me? I live in Alaska and the Blazer is my lifeline. Thank you for your time Dan



