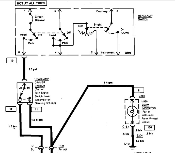
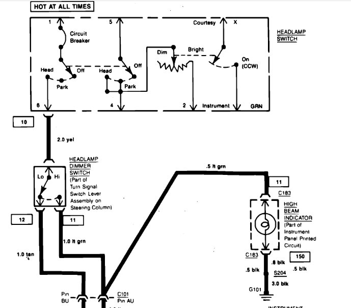
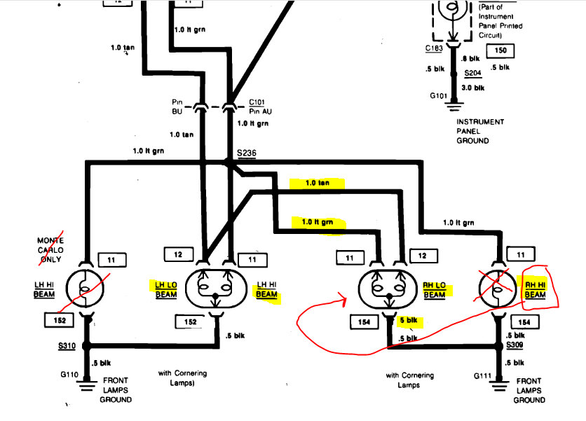
I am attempting to upgrade the headlights on my vehicle listed above, the new lights are LED with the halo. Each side consists of 2 4x6 lamps outside light and inside light/high and low beam, I guess. I can’t remember but of the 2 lights 1 of the harness has 2 wires and the other with 3.
Below those is the long amber light, turn signal, and I believe daytime running light which also consists of 2 harnesses with 2 or 3 wires.
And then there is 1 side marker on the fender.
These lights will allow me to have both headlights blink amber when the turn signal is in use, and then goes back to the white color.
I’ve purchased in addition these ready made harnesses which is made clear needs to be used in order to work properly, being that the harnesses on in the car are either 2 or 3 prong and these harnesses are 3 prong. I’m getting a little confused with all these wires and would appreciate any feedback and looking for the wiring diagram for this area (headlight wiring).
Thanks!
Friday, November 8th, 2024 AT 2:05 PM



