Changed the turn signal housing and now the lights don't work

Tiny
PHIL.MORR44
  • MEMBER
  • 1974 VOLKSWAGEN BEETLE
  • 150,000 MILES
Why won't my turn signal work when my running lights are on? But will if the running light switch is off as so will the emergency flashers? I recently changes the whole set of both my front turn signals. Running lights work, emergency lights work, turn signals work but only if the light switch on the dash is off.

I pulled a uhoh when I changed the turn signal housing and never disconnected the battery. It seems to be unaffected because all systems work independently, but again, when I turn on the running lights my turn signals refuse to work in the front.
Wednesday, November 16th, 2011 AT 3:12 PM

2 Replies

Tiny
JDL
  • MECHANIC
  • 16,098 POSTS
Did you check for voltage and ground at the turn lamp connector, where the bulb plugs in? All turn signals, front or rear?
Was this
answer
helpful?
Yes
No
+1
Wednesday, November 16th, 2011 AT 9:39 PM
Tiny
JDL
  • MECHANIC
  • 16,098 POSTS
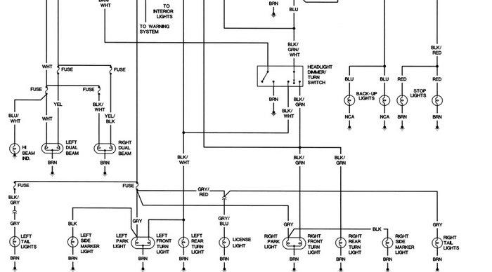
I found the wiring diagram below. The top wire going to turn bulb is voltage the bottom wire is ground. There could be a ground issue somewhere, maybe the park lamps are using the turn circuit for ground?
Was this
answer
helpful?
Yes
No
Wednesday, November 16th, 2011 AT 9:50 PM

Please login or register to post a reply.