1966 Ford Thunderbird Lost all electrical to car

Tiny
CHITOWN2
  • MEMBER
  • 1966 FORD THUNDERBIRD
  • 7.0L
  • V8
  • 2WD
  • AUTOMATIC
  • 101,000 MILES
1966 Ford Thunderbird.
When I go to start the car I get nothing.
The Headlights do not work.
It seems like I lost all electrical!
Car was started just 3 hours prior to this failure.
Battery is just fine.
Thank-you for your time.
Tuesday, April 8th, 2014 AT 9:00 AM

8 Replies

Tiny
JDL
  • MECHANIC
  • 16,098 POSTS
Just as far as diagnostic routine, I'd still have to check your battery. Have you had the battery tested? If you have a digital multimeter you can do some testing, yourself.

Check battery cables, check fusible links. Check fuses in your fuse box, see if any fuses are hot/voltage.

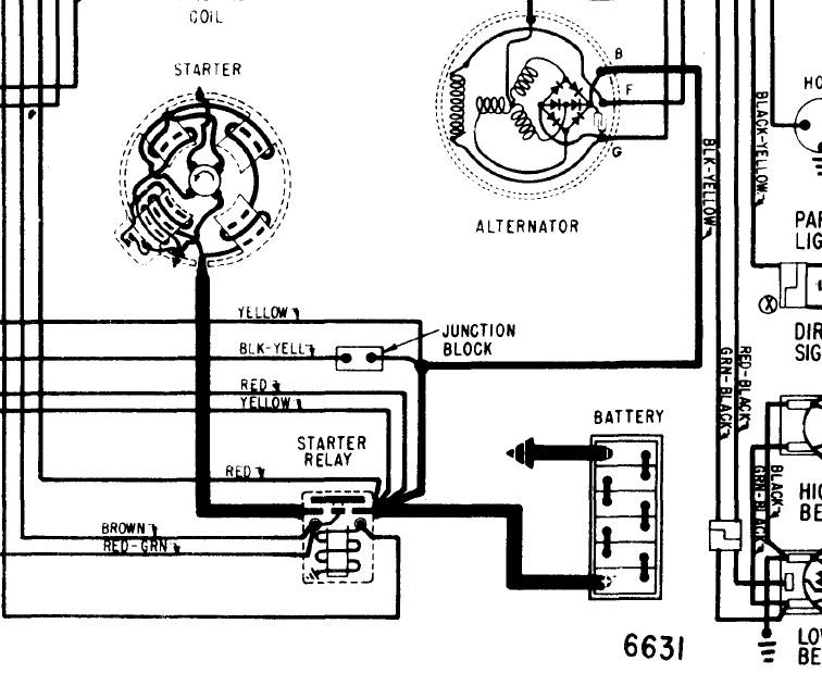
I don't know if I can find any wiring diagrams for this model year?
Was this
answer
helpful?
Yes
No
Tuesday, April 8th, 2014 AT 9:53 AM
Tiny
JDL
  • MECHANIC
  • 16,098 POSTS
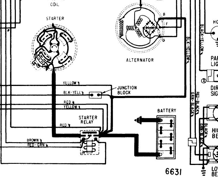
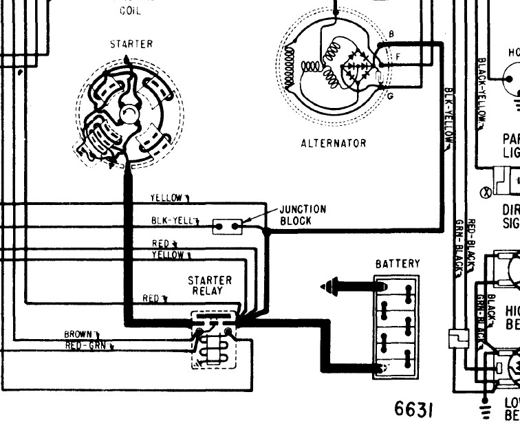
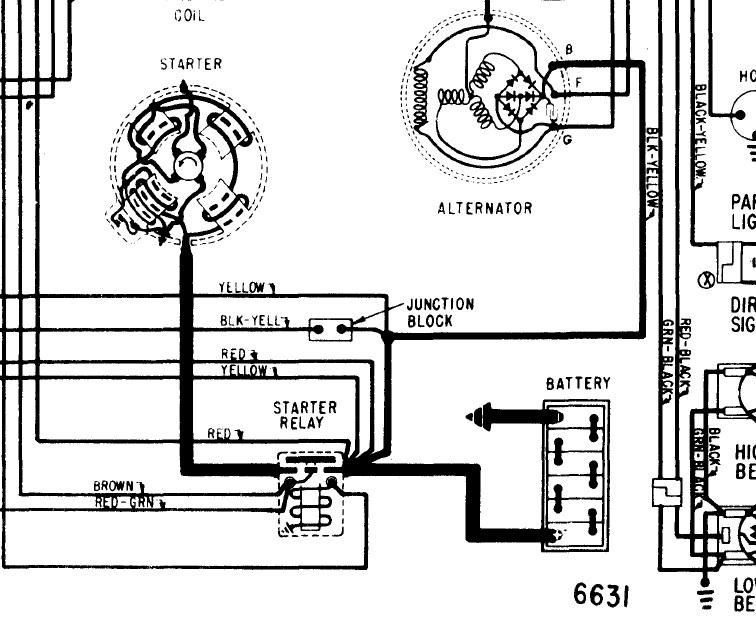
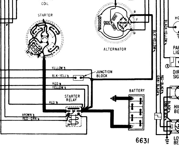
I found this wiring, just follow the positive battery cable, check for voltage at all the branches off the positive battery cable.

The negative battery cable can also cause problems.
Was this
answer
helpful?
Yes
No
Tuesday, April 8th, 2014 AT 10:49 AM
Tiny
CHITOWN2
  • MEMBER
  • 7 POSTS
Hello, Thank-you for your time.
The battery is just fine.
When I try and go to even just start it. It is sparking at the battery.
It has to be something electrical.
And I have no idea where to start looking.
Again, Thanks
Was this
answer
helpful?
Yes
No
Wednesday, April 9th, 2014 AT 12:44 AM
Tiny
JDL
  • MECHANIC
  • 16,098 POSTS
Without being able to look at it, I don't know what is going on? Battery cables?
Was this
answer
helpful?
Yes
No
Wednesday, April 9th, 2014 AT 8:00 AM
Tiny
CHITOWN2
  • MEMBER
  • 7 POSTS
Thank-you for your response.
It cannot be the Battery cables because It started
3 hours prior.
I even used Jumper Cables from my car to the T-Bird and still had no lights or anything electrical.
Thank-you for your time.
Was this
answer
helpful?
Yes
No
Wednesday, April 9th, 2014 AT 9:22 AM
Tiny
JDL
  • MECHANIC
  • 16,098 POSTS
Anything electrical, just pick a component and track it for voltage and ground. I already told you how to do that.

You never know when a battery connection or whatever can go bad.

Have a good day.
Was this
answer
helpful?
Yes
No
Wednesday, April 9th, 2014 AT 11:50 AM
Tiny
CHITOWN2
  • MEMBER
  • 7 POSTS
That is exactly what I will do.
I am sorry for repeating my questions.
I will let you know what I come up with.
Thank-you so much!
Was this
answer
helpful?
Yes
No
Wednesday, April 9th, 2014 AT 12:14 PM
Tiny
JDL
  • MECHANIC
  • 16,098 POSTS
I hope you got it going your way?
Was this
answer
helpful?
Yes
No
Thursday, June 25th, 2015 AT 7:41 AM

Please login or register to post a reply.