Monday, July 14th, 2025 AT 12:06 AM
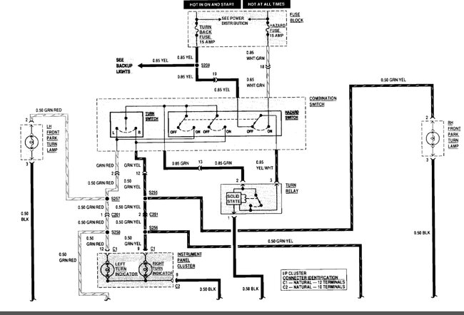
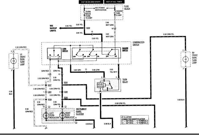
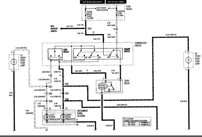
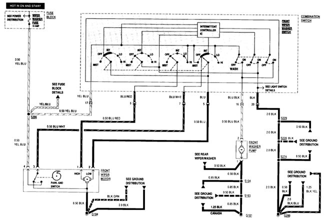
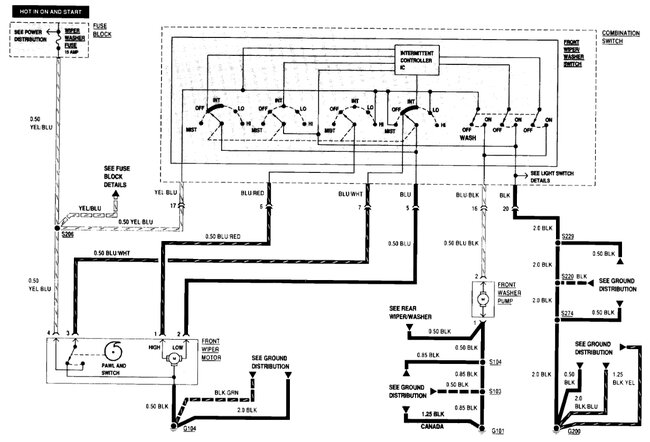
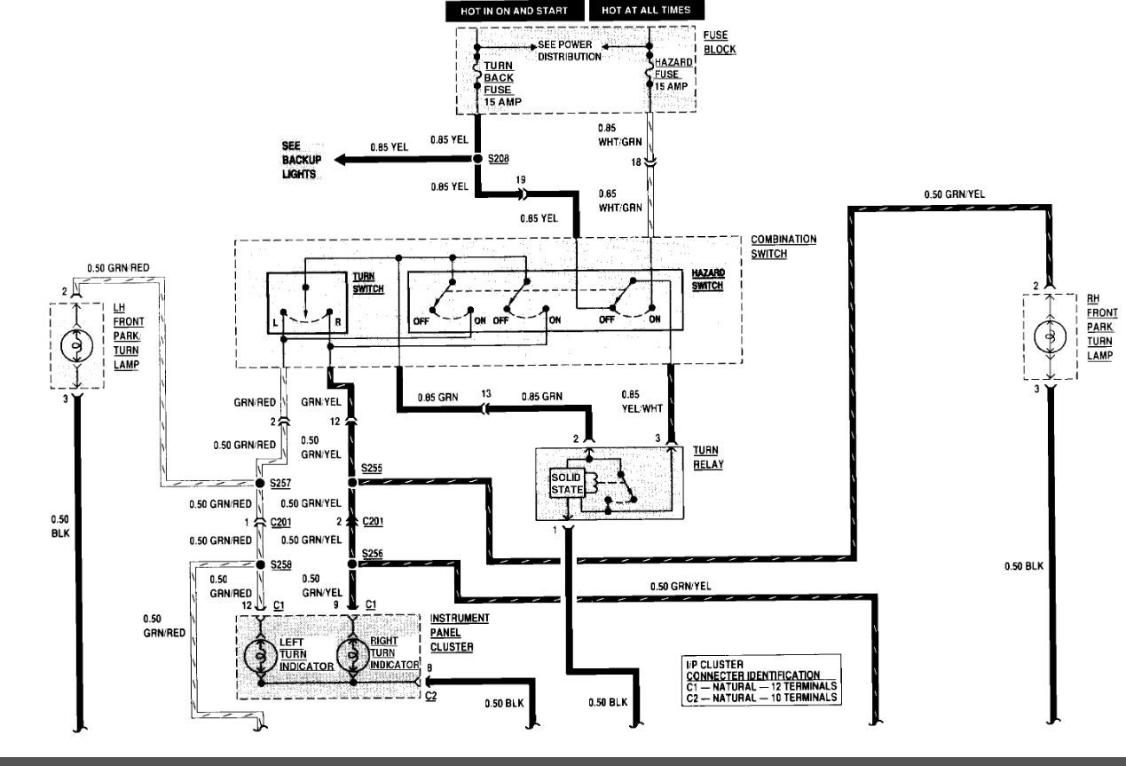
I had to replace my multifunction turn signal wiper switch, and the aftermarket switched that I purchased claimed to be specific to my vehicle, but the plug configuration is different so I now need a wiring diagram for a saihisday LHD 37400-83410 so I can remove the pin connections from the factory supplied 20 pin connector plug that uses only 18 wires that I do have a diagram for and replace it with the 18 wires from the aftermarket switch I do not know what color wire functions. What switch on the aftermarket.



