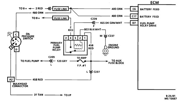
I do have 40 PSI at the fuel rail. I have also removed the TB and cleaned it, as well as the IAC, which didn't help. I checked for codes and I’m getting h16, and following the fsm, I went through the code 16 flowchart and measured the voltage on terminal A at the ecm side of the ignition test connection, which is on the passenger side near the fuel rail. I got only 0.04 volts, indicating a faulty ecm, ecm connection, or an open or grounded low resolution from the ecm to the test connector.
Did I do this correctly? Would the car still run with a faulty ecm? Also could fouled spark plugs cause this?
Included video of car below.
https://imgur.com/OR2M9oS
Thursday, September 28th, 2023 AT 3:07 PM





