Voltage regulator location

Tiny
EDGAR ARMENTA
  • MEMBER
  • 1995 CHRYSLER CIRRUS
  • 2.5L
  • V6
  • 2WD
  • AUTOMATIC
  • 190,000 MILES
So I was wondering where the voltage regulator was? The car is putting out eighteen volts when it is running, computer shuts down, dash does not work, the car protects itself in other words. I was thinking it is in the alternator but I am not sure, or if it could be in the computer? Thanks in advance.
Saturday, January 20th, 2018 AT 10:58 AM

3 Replies

Tiny
KEN L
  • MASTER CERTIFIED MECHANIC
  • 55,281 POSTS
Hello,

This cars voltage regulator is located in the PCM. What happens is the PCM voltage regulator burns up causing you to replace the PCM or install an external regulator.

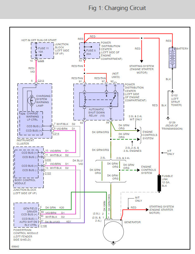
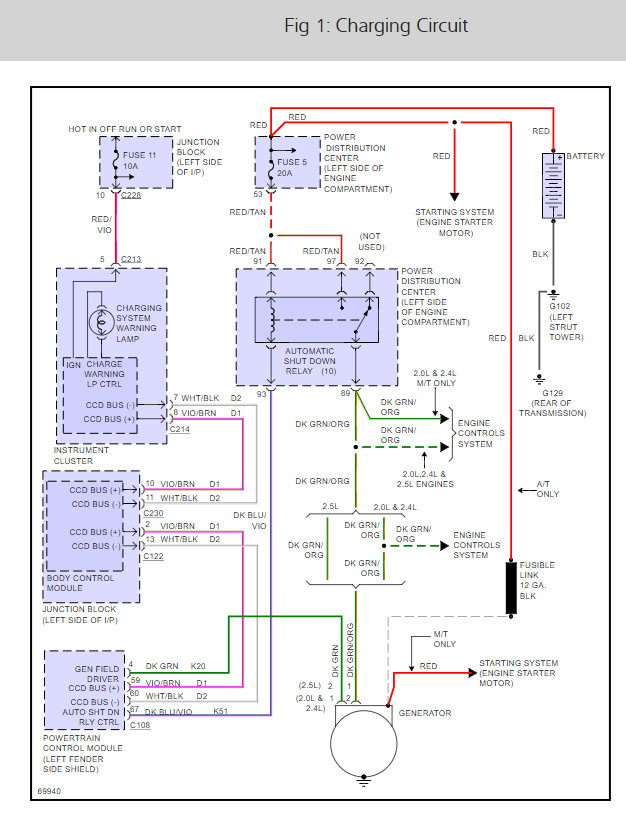
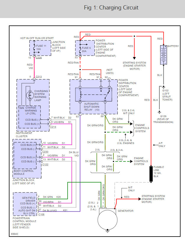
Here is the alternator wiring so you can see how the system works.

Check out the diagrams (Below)

Please let us know what you find.

Cheers, Ken
Was this
answer
helpful?
Yes
No
+1
Tuesday, January 23rd, 2018 AT 11:22 AM
Tiny
CARADIODOC
  • MECHANIC
  • 34,463 POSTS
Hold on guys. The voltage regulator is inside the Engine Computer. Failures are very rare, but when one does short, due to all the other circuitry involved, it is not common for it to run the alternator to 18 volts.

To diagnose this, look for the two smaller terminals on the back of the alternator. For a '95 model, as I recall, there should be a small black plastic block bolted to the back with the wires going into it. Two small tabs coming out side-by-side are the two terminals we need to check. The engine must be running for any voltage to appear on those terminals. One will have full battery voltage. If the battery measures 17 volts with the engine idling, that terminal on the alternator will have 17 volts too.

What is important is what is on the second terminal. Normal is between 4 - 11 volts. The lower that voltage, the greater the difference between the two, and the harder the regulator is driving the alternator. When you have an over-charge condition, you're going to find either 0 volts on the second terminal or a real low voltage but more than 0 volts. If you find around 2 volts, suspect the Engine Computer. Due to the additional circuitry, a shorted voltage regulator can't draw that control voltage all the way down to 0 volts.

It is more common to find 0.0 volts on the second wire. That is due to that control wire being grounded someplace between the alternator and the computer. Be aware it is impossible for over-charging to be caused by the alternator. It simply responds according to what the regulator and circuitry tell it to do.
Was this
answer
helpful?
Yes
No
+3
Tuesday, January 23rd, 2018 AT 11:26 AM
Tiny
KEN L
  • MASTER CERTIFIED MECHANIC
  • 55,281 POSTS
Great information as usual ;) We are the team.
Was this
answer
helpful?
Yes
No
Wednesday, January 24th, 2018 AT 10:24 AM

Please login or register to post a reply.