HOME
ASK A QUESTION
REPAIR GUIDES
BECOME A MEMBER
LOG IN
Login with Facebook
OR
Remember me
NOT A MEMBER?
FORGOT PASSWORD?
CONTACT US
PRIVACY POLICY
TERMS AND CONDITIONS
☰
Home
Chevrolet
Cheyenne
Engine
Symptoms
Vacuum Leak
Vacuum leak
COX1984
MEMBER
1997 CHEVROLET CHEYENNE
4.3L
V6
2WD
AUTOMATIC
143,000 MILES
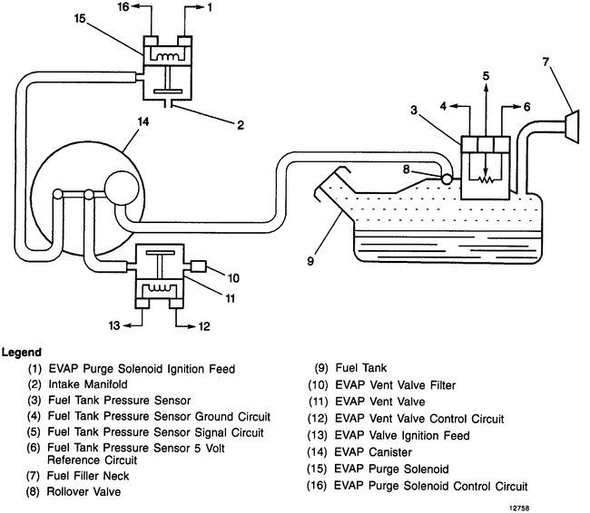
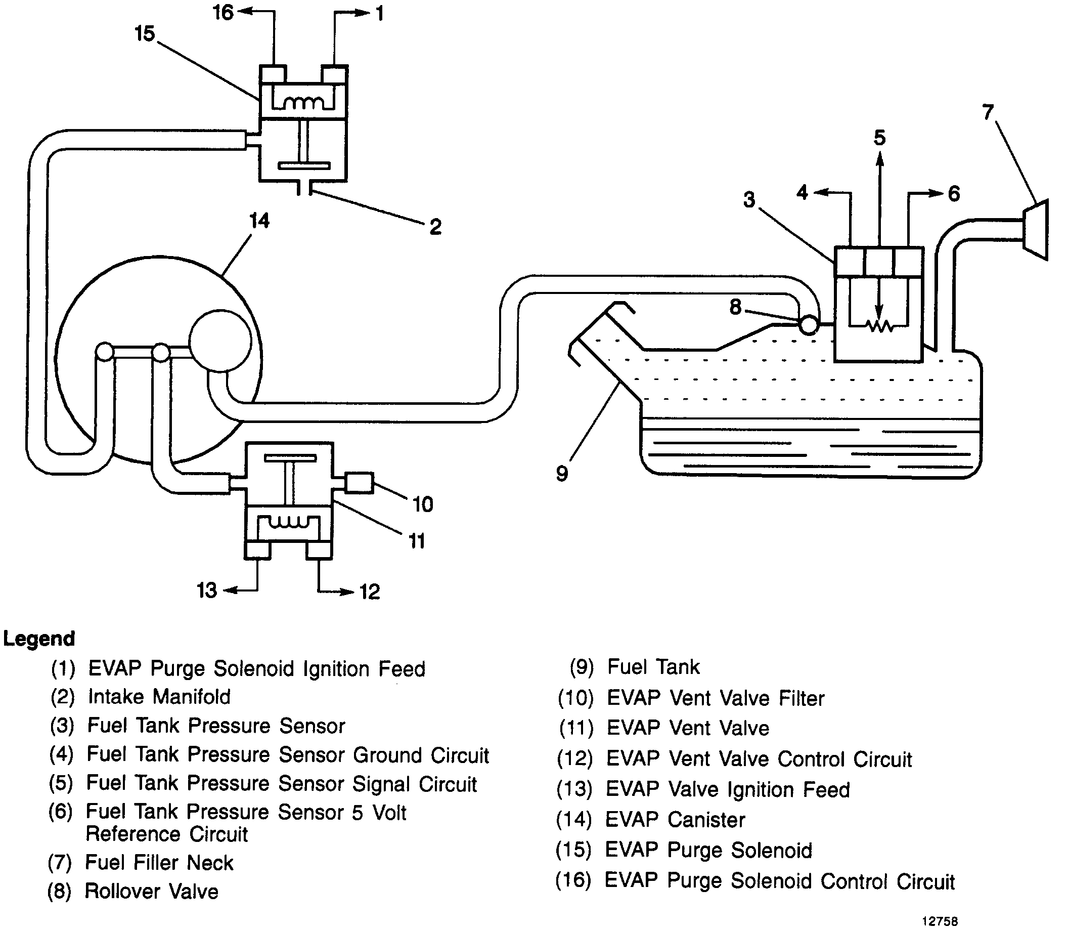
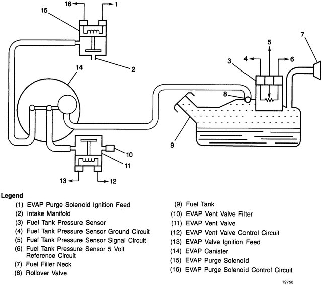
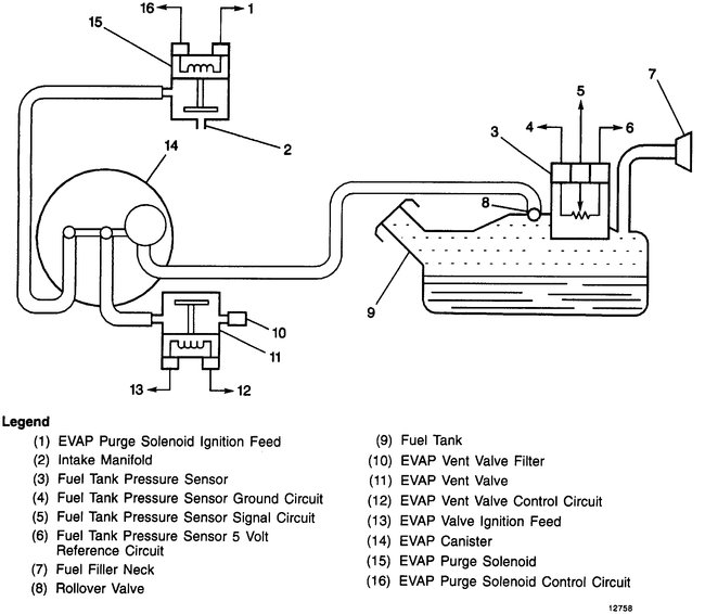
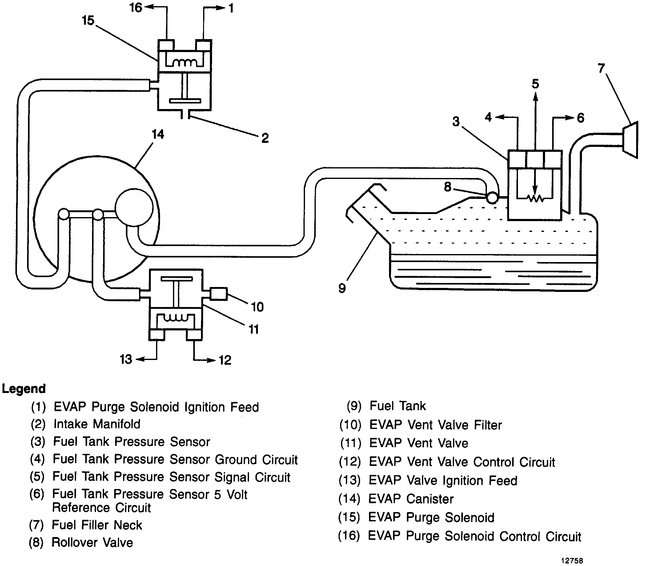
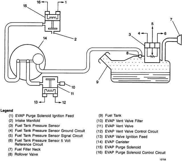
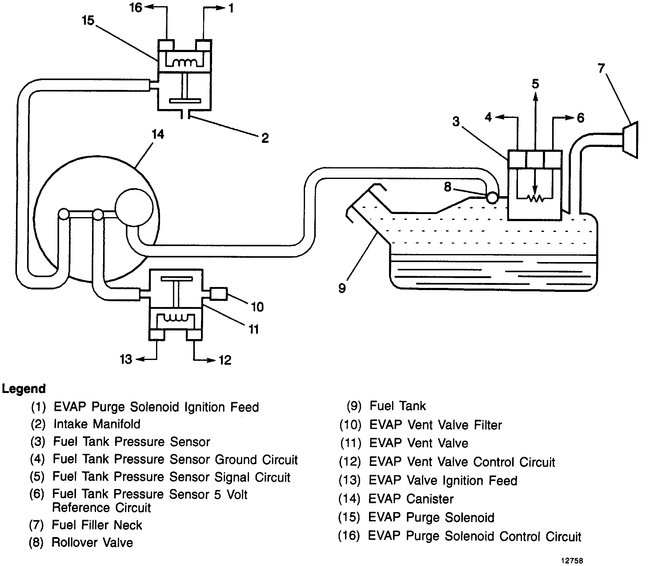
Is there a diagram for vacuum hoses for the vehicle listed above?
Monday, February 10th, 2020 AT 1:28 PM
1 Reply
JACOBANDNICKOLAS
MECHANIC
110,194 POSTS
Hi,
I attached the vacuum schematics for your vehicle below. If you are trying to find a vacuum leak, see if this link helps.
https://www.2carpros.com/articles/how-to-use-an-engine-vacuum-gauge
Let me know if this helps and what is happening.
Take care,
Joe
Images (Click to make bigger)
Was this
answer
helpful?
Yes
No
-1
Monday, February 10th, 2020 AT 3:58 PM
Please
login
or
register
to post a reply.
Related Engine Vacuum Leak Content
1997 Chevy Cheyenne Engine Turns Over But Truck Won't...
I Have A '97 Chevy Cheyenne C3500 Cab/chassis With 6.5 L Turbo Diesel. I Recently Tested The Glow Plugs Because Of A Hard Cold Weather...
Asked by
pylers
·
1 ANSWER
1997
CHEVROLET CHEYENNE
VIDEO
Vacuum Leak Test and Repair
Instructional repair video
GUIDE
Vacuum Leak
An automotive engine heavily relies on a sealed vacuum system to help monitor and optimize the engine's performance, when this system fails and leaks emerge performance ...
1997 Chevy Cheyenne Hard To Start - Sputters
My Truck Has Been Hard To Start Recently. (1997 Chev C2500 5.7l Vortec 209,000 Km). This Difficulty Started In The Winter. It Needed A New...
Asked by
rodram
·
7 ANSWERS
1997
CHEVROLET CHEYENNE
1997 Chevrolet Cheyenne Will Not Start
Truck Sat Up For A Couple Of Weeks. Battery Was Dead So I Change The Battery. Started Truck, Started Fine. Turned It Off And Decided To...
Asked by
bnkwhat
·
1 ANSWER
1997
CHEVROLET CHEYENNE
Truck Will Not Crank Please Help
Truck Will Not Start Dash Lights Up And Stereo When Key Is Turn But When Trying To Crank Engine Tried To Turn Over But Sadly (turned Off...
Asked by
Danny919
·
1 ANSWER
1 IMAGE
1997
CHEVROLET CHEYENNE
1997 Chevy Cheyenne Will Not Start Unless Spray Ether...
Engine Performance Problem 1997 Chevy Cheyenne V8 Automatic 128.00 Miles And Then It Runs Great, Turn Off For Couple Minutes Starts....
Asked by
leonwv
·
2 ANSWERS
1997
CHEVROLET CHEYENNE
VIEW MORE
Ask a Car Question. It's Free!
Vacuum Leak Test and Repair
Vacuum Leak Symptoms
Hesitation