Sunday, September 22nd, 2024 AT 6:29 PM
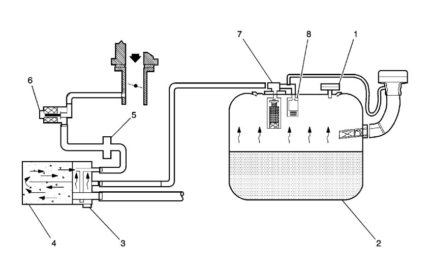
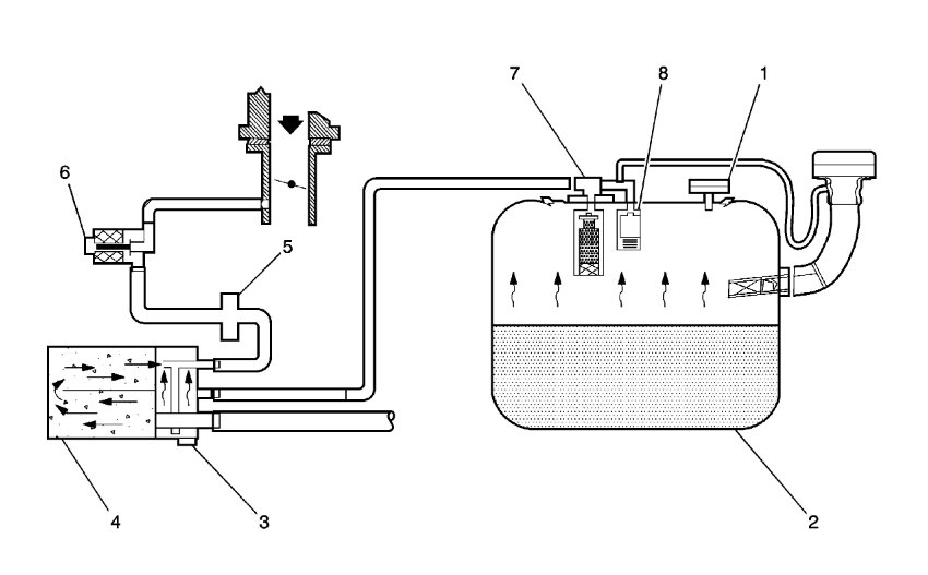
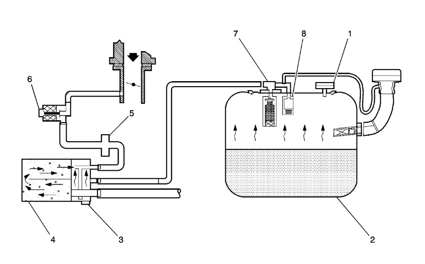
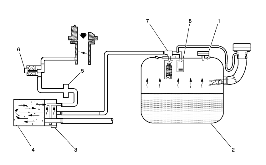
I had to do repairs on my engine. To do the repairs I removed the vacuum hoses and can't remember how they go back on or where to route them. Please help me with a diagram or chart would be very appreciated. Thank you



