Thursday, September 12th, 2024 AT 8:21 AM
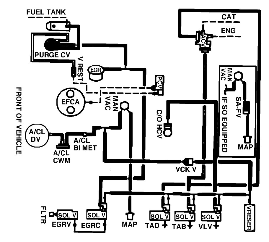
Car starts and idles for like 1-2 minutes and somewhat of a hissing noise under engine bay. I don't know where all of the hoses are, a diagram would be nice.


