Vacum hose

Tiny
KELKIR
  • MEMBER
  • 1999 DODGE DURANGO
  • 5.9L
  • V8
  • 4WD
  • AUTOMATIC
  • 200,000 MILES
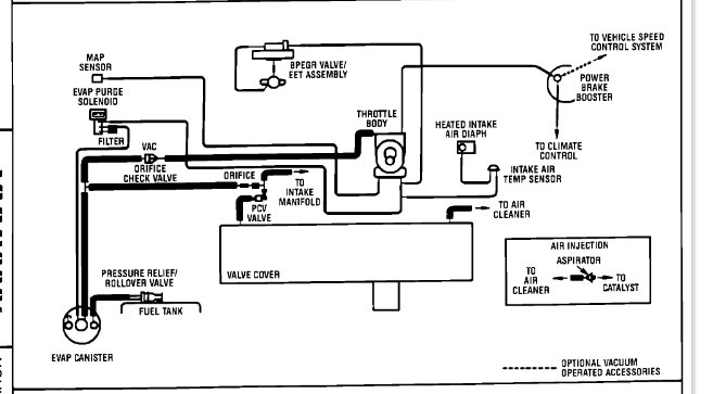
Trying to find out where a vacum hose leads to, need diagram
Wednesday, May 22nd, 2019 AT 5:47 PM

1 Reply

Tiny
SCGRANTURISMO
  • MECHANIC
  • 4,897 POSTS
Hello,

Your vehicle's vacuum hose diagram is locates on the hood of your vehicle on the Vehicle Emission Control Information Label (VECI) sticker. I have included more information about your vehicle's vacuum hose routing diagram in the diagrams down below. Please go through the information and get back to us with how everything turns out.

Thanks,
Alex
2CarPros
Was this
answer
helpful?
Yes
No
-1
Thursday, May 23rd, 2019 AT 8:38 AM

Please login or register to post a reply.