Door locks, turn signals, blower motor all stopped working

Tiny
JILL CRUMP
  • MEMBER
  • 2000 CHRYSLER VOYAGER
  • 3.0L
  • V6
  • 2WD
  • AUTOMATIC
  • 294 MILES
They start up and last about 5 minutes then nothing again until it wants to surprise me only to let me down. Help and keep it simple please i'm no grease monkey by any means. Thank you for reading any way.
Tuesday, February 23rd, 2021 AT 12:54 PM

4 Replies

Tiny
CARADIODOC
  • MECHANIC
  • 34,481 POSTS
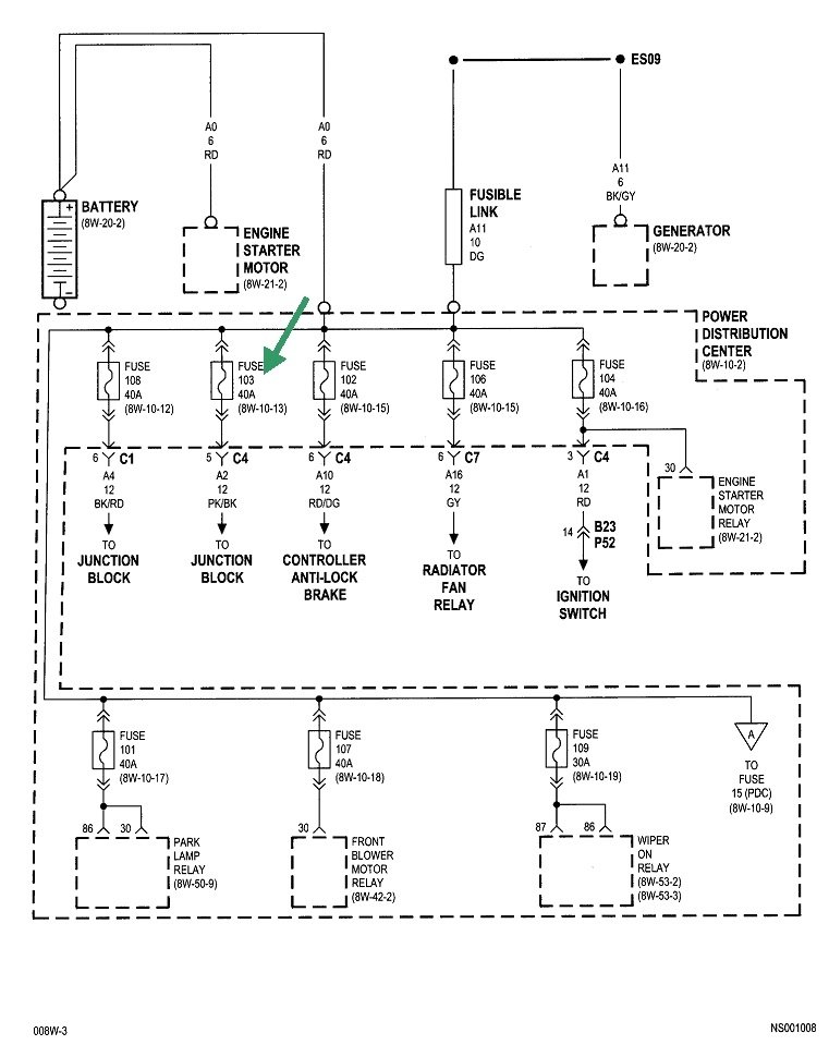
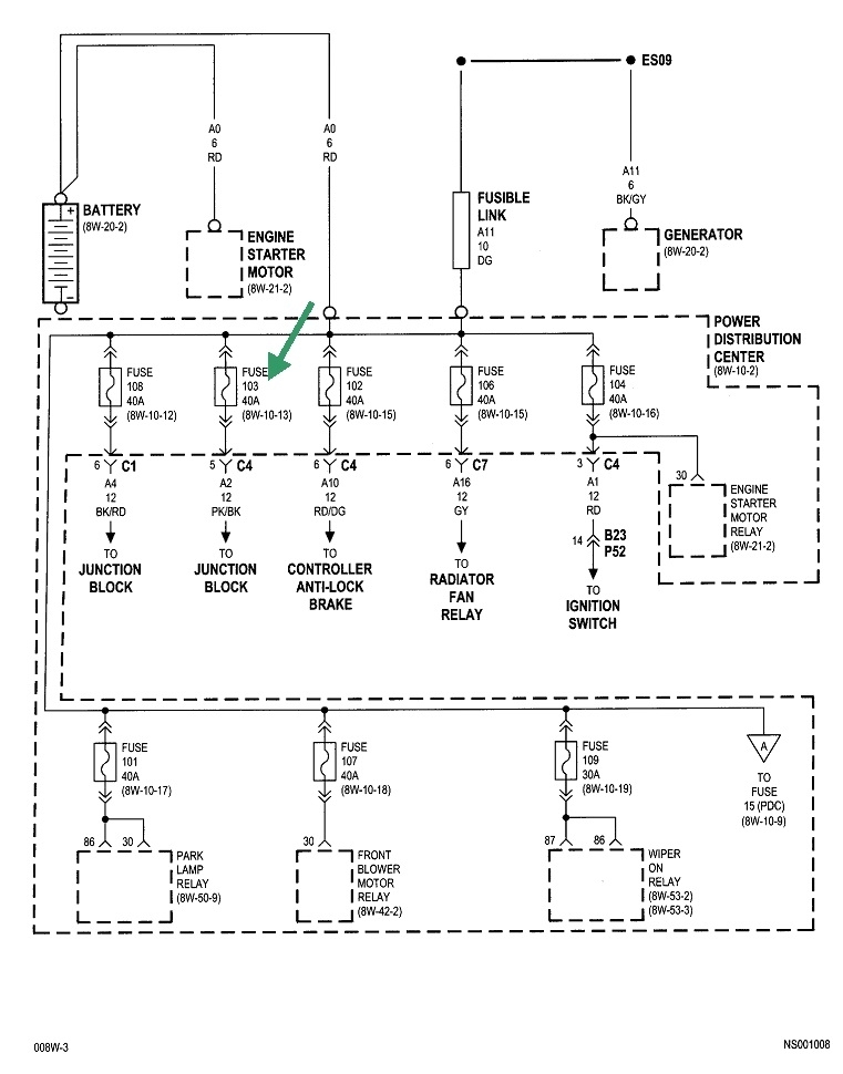
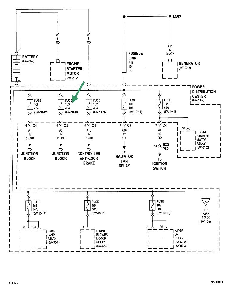
Assuming these symptoms all act up at the same time, we have to look for what they all have in common. These are the pertinent diagrams for these circuits. When you see "Power Distribution Center", that's the under-hood fuse box. The "Junction Box" is the fuse box inside the vehicle.

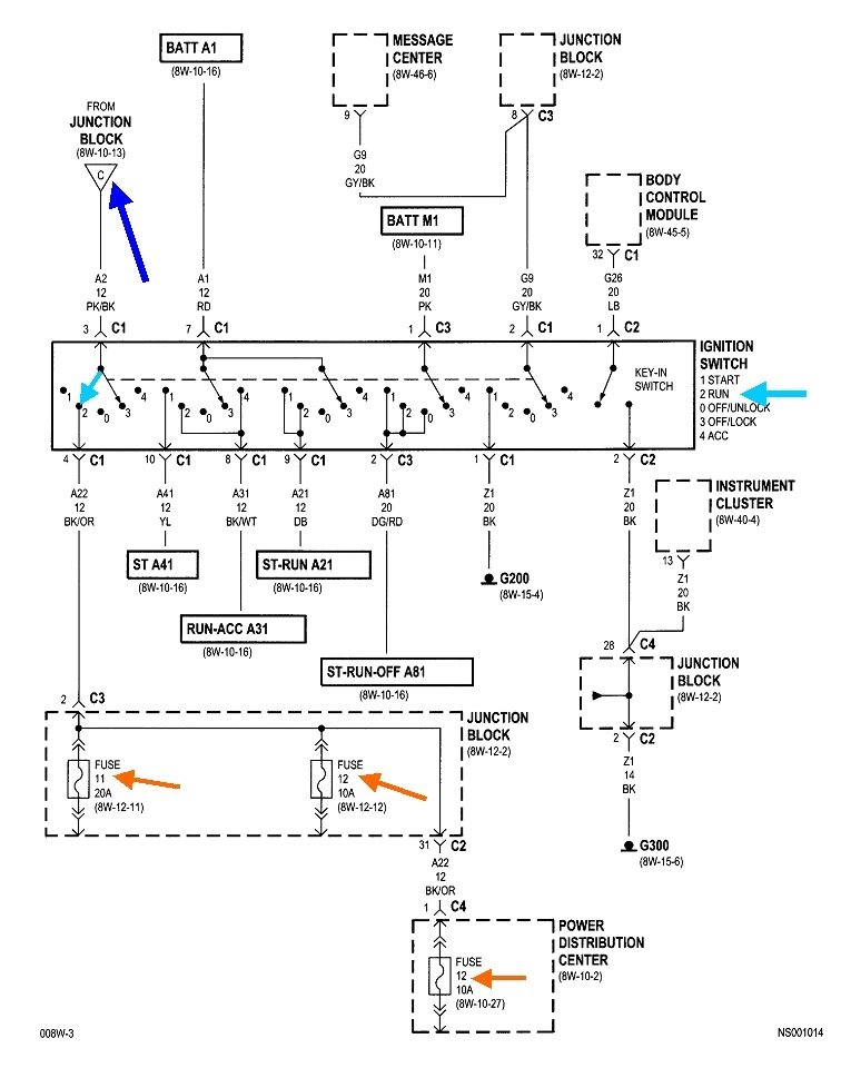
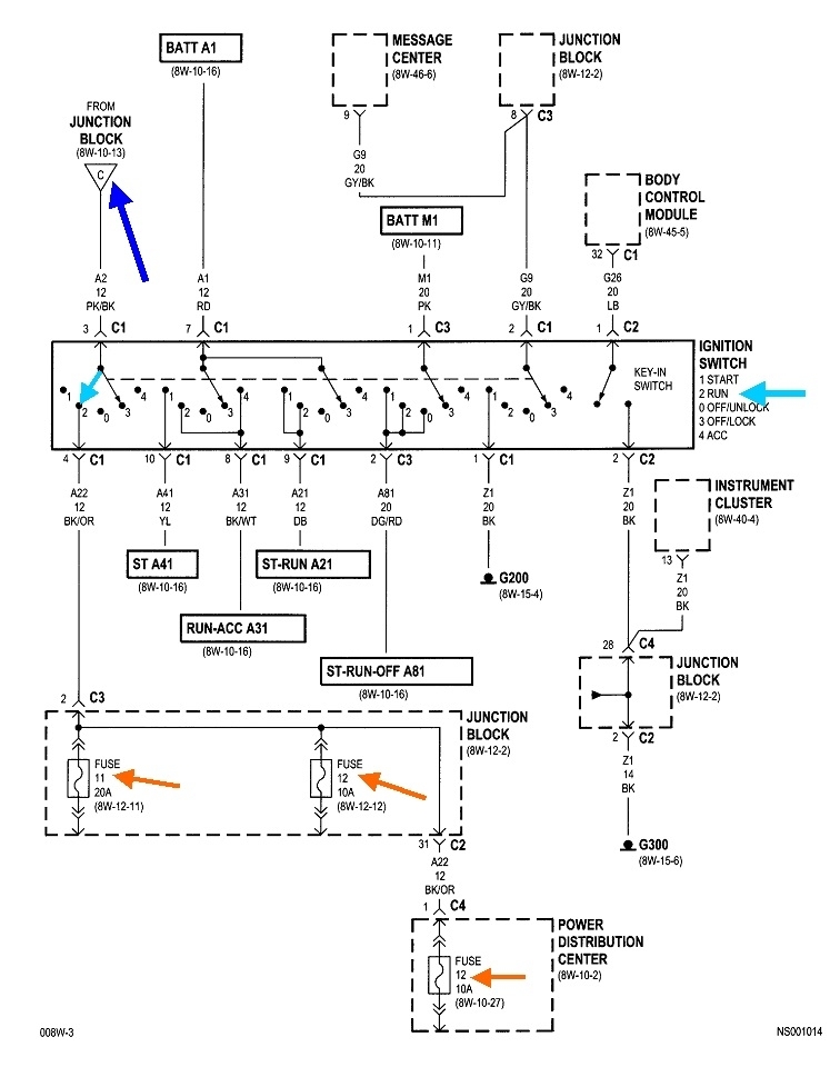
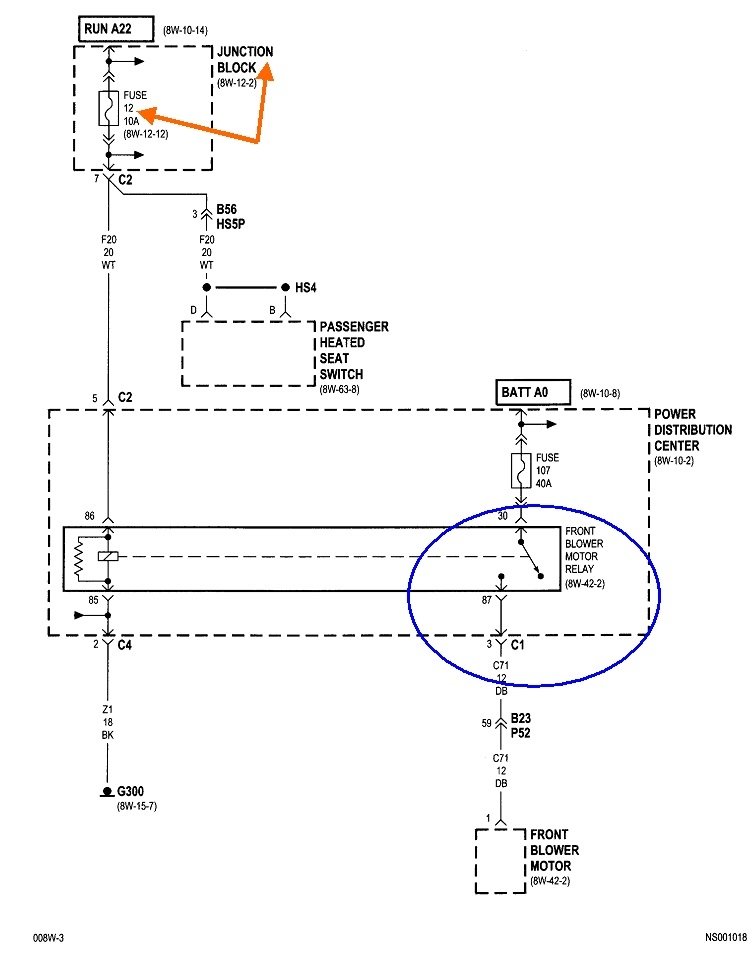
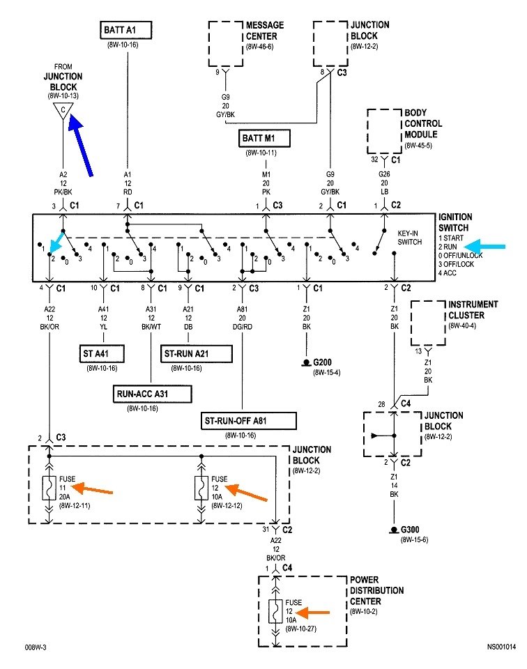
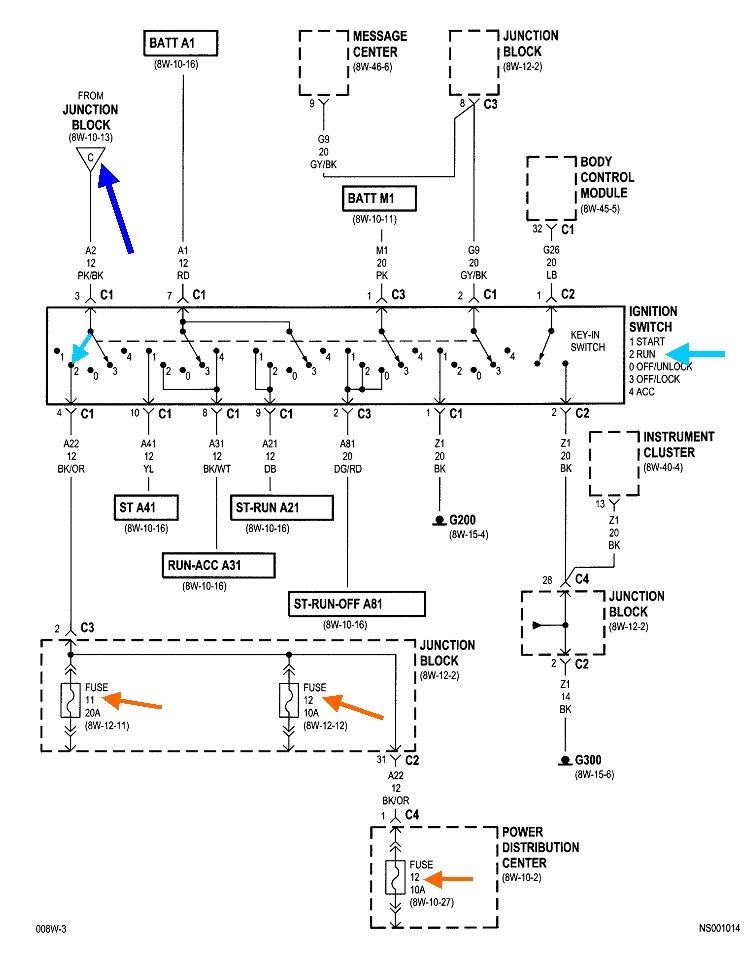
The first diagram shows the blower fan relay is powered through fuse 12 in the Junction Box, and that comes from circuit "Run A22" which comes from the ignition switch. Let me point out that it is fairly common to find two overheated terminals in the ignition switch connector, and those are for the section that turns the heater fan on. These fail most often for owners who are in the habit of turning the ignition switch on and off while the heater fan is set to one of the higher speeds. That causes a lot of arcing across the contacts in that part of the ignition switch, which leads to the overheated switch and terminals. In this case we have to look further back because the power locks have nothing to do with the ignition switch.

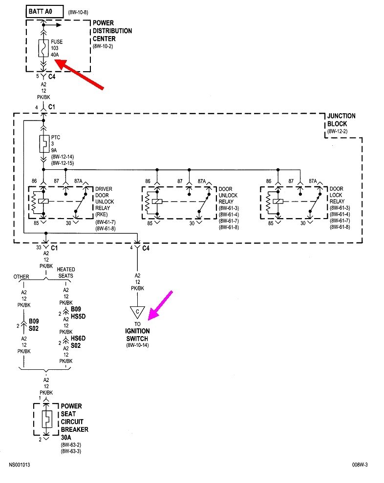
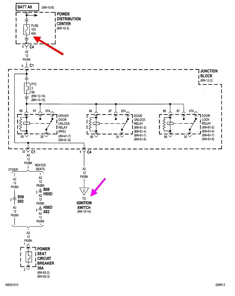
The second diagram shows circuit "Run A22". Three fuses are powered through that circuit, including the middle of the three orange arrows. That's the one we just looked at for the blower fan relay. There's actually six individual switches in the ignition switch assembly. The light blue arrow shows where that part will be when it's in the "run" position, position number 2. That circuit is powered through wire A2 12PK/BK "A" wires come from the battery. This is circuit number 2, and it's a 12-gauge pink / black wire. The dark blue arrow shows we have to work back to point "C" on the preceding diagram. That's the third one I posted.

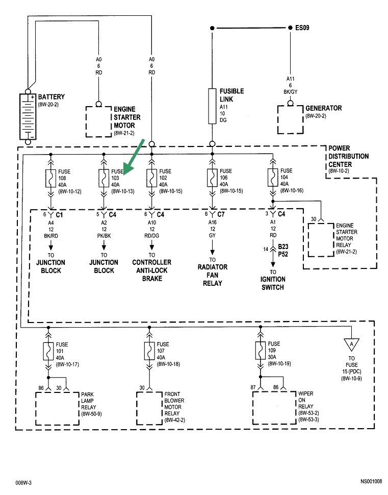
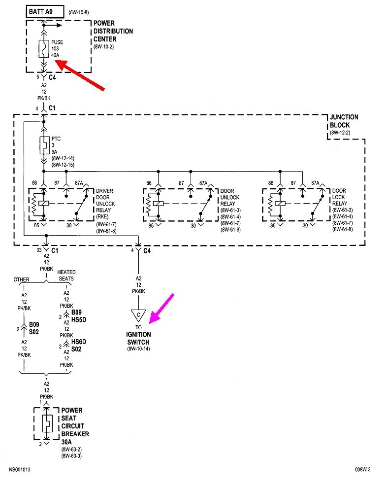
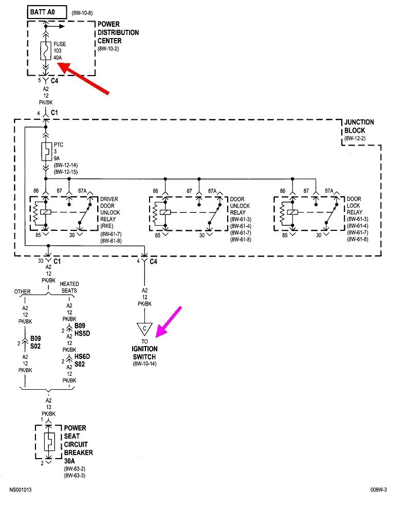
Point "C" is pointed out by the purple arrow. If you follow that back up, you'll see it comes from fuse 103, a 40-amp. That's going to be a large one physically. And guess what? That came through the Junction Block where it's also feeding the door lock relays.

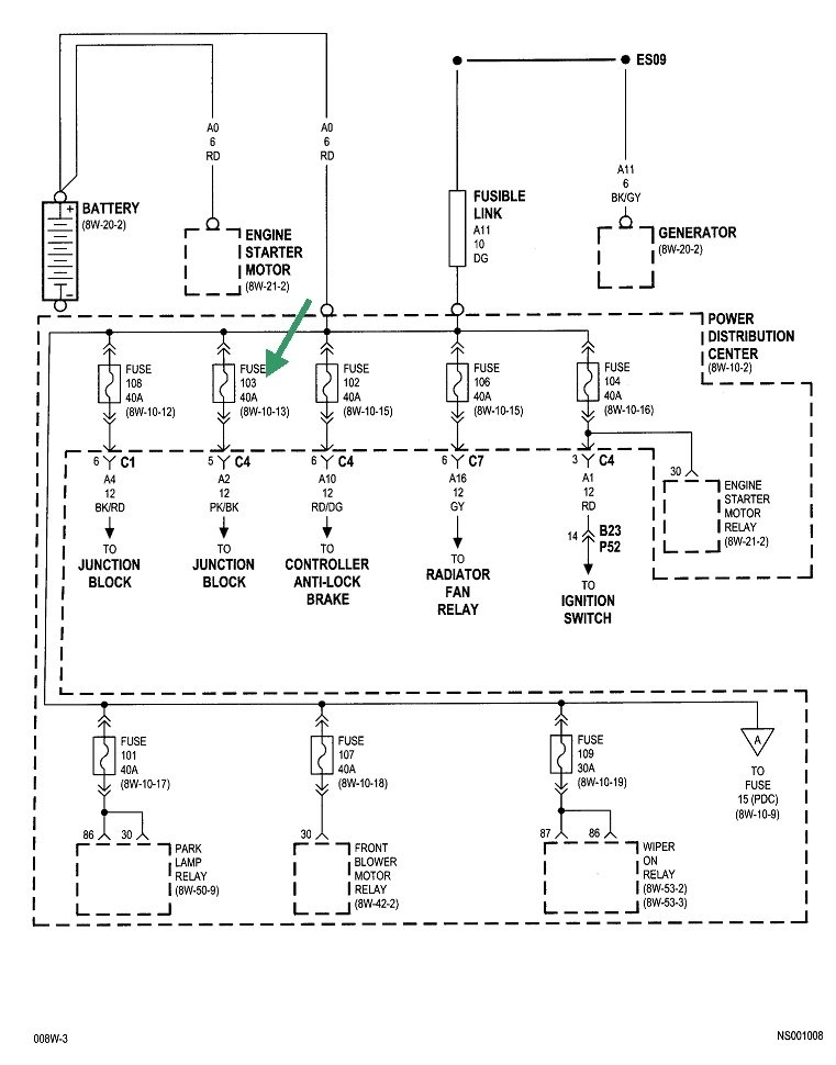
The break has to be in this circuit, but the fuse is not blown because the systems in question would never work intermittently as yours are. The fourth diagram shows eight fuses, plus others not shown on this part, that are all tied together and fed from the battery. All of those other circuits do not quit, so we know everything has to be okay up to that point. While there is a place where there could be a break inside the fuse box, it is much more likely we're going to find fuse 103 has corroded terminals, or one of the wires is corroded off its terminal under that fuse's socket.

To start the diagnosis, turn the ignition switch to "run", and turn the heater fan to one of its middle speeds, then go under the hood and press on fuse 103. Wiggle it if necessary and listen for the fan to start or stop. If it does, we're in the right area. If it's running or not, and you can't make it change, we have to wait for it to go dead, then do some testing with a test light.

Here's an article about using a test light, if you need it:

https://www.2carpros.com/articles/how-to-use-a-test-light-circuit-tester

You can find a good one at Harbor Freight Tools, Walmart, or any hardware store. Some of the new ones are expensive and have lots of electronics inside. For this type of problem, those features can defeat the reason I'm having you use one instead of a voltmeter. Look for a regular, inexpensive one with a simple incandescent light bulb inside. They cost around three to five dollars.

The fifth drawing shows the PDC layout with a nifty purple arrow pointing to fuse 103.
Was this
answer
helpful?
Yes
No
Tuesday, February 23rd, 2021 AT 10:57 PM
Tiny
JILL CRUMP
  • MEMBER
  • 3 POSTS
I appreciate your response more than you know. I'm following your easy to read instructions has we speak the sound coming from my blower is not air but a buzzing noise when selecting any position on the selector. Example from feet to defrost than stops about 3 seconds but nothing when pressing 103, but understood what you meant by under the fuses socket I believe that means I must lift the whole casing up to look underneath it like a wall socket behind it. Not sure how to do that but giving it my best efforts also the and light and airbag light lit up when this all happened last week. When it acted like it was all better those lights went off with it too, but not sure if that changes things for me. I drive long distances and I can't use hand signals on the freeway so I drive scared. Thanks for your time with my mishap stay safe and your family too.
Was this
answer
helpful?
Yes
No
Wednesday, February 24th, 2021 AT 12:47 AM
Tiny
JILL CRUMP
  • MEMBER
  • 3 POSTS
That was ABS and airbag light, sorry.
Was this
answer
helpful?
Yes
No
Wednesday, February 24th, 2021 AT 12:48 AM
Tiny
CARADIODOC
  • MECHANIC
  • 34,481 POSTS
Those are both safety-related systems. As such, their computers will always have at least two power sources from different fuses. That way if either fuse blows, the system can't operate, but it has the second power source so it can turn on its warning light.

Those are dandy observations, but there's no need to over-complicate this. My preference is to stick with the blower motor because it is the easiest to tell when it's working and when it's dead. Also, that is a relatively high-current circuit. That puts more stress on an intermittent connection or intermittent break, and makes finding that defect faster.

If you can't get it to change by pressing on the fuse or by moving or irritating other things, there is a way we can approach this, but overall it could take a while to locate the break in the circuit. What we have to do is connect a wire to various places, and connect it to the test light, then anchor that light where you can watch it while you're driving. I like to run the wire through the front passenger's window so the light is on the floor or on that seat. When the fan goes dead, observe if the light is still on or went off. If it's still on, the break is after that point in the circuit. If the light went off, we have to work back toward the battery. If it comes to that, I'll help with finding appropriate points, and I can suggest ways to connect a wire.
Was this
answer
helpful?
Yes
No
Thursday, February 25th, 2021 AT 11:24 AM

Please login or register to post a reply.