HOME
ASK A QUESTION
REPAIR GUIDES
BECOME A MEMBER
LOG IN
Login with Facebook
OR
Remember me
NOT A MEMBER?
FORGOT PASSWORD?
CONTACT US
PRIVACY POLICY
TERMS AND CONDITIONS
☰
Home
Ford
Expedition
Exterior Light
Turn Signal
Switch
Replace/Remove
Turn signal switch connector installation?
GABY SALGADO
MEMBER
2000 FORD EXPEDITION
5.4L
4WD
AUTOMATIC
234,000 MILES
I'm trying to install a new connector but my other one's wires popped out, so I don't know where they go.
Thursday, May 11th, 2023 AT 1:01 PM
1 Reply
CARADIODOC
MECHANIC
34,454 POSTS
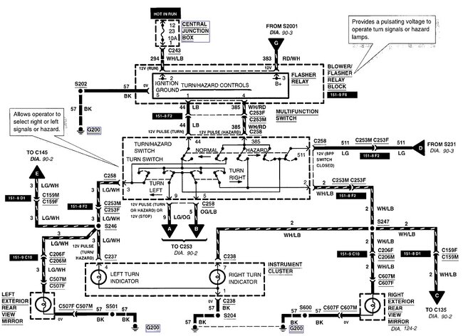
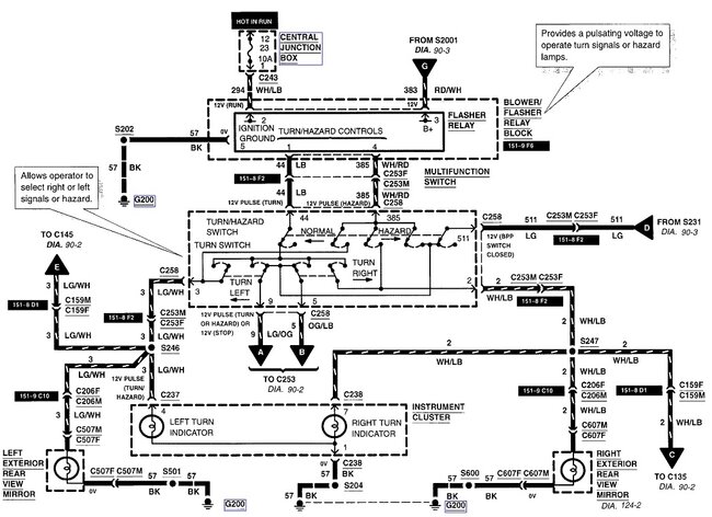
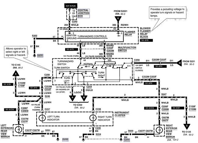
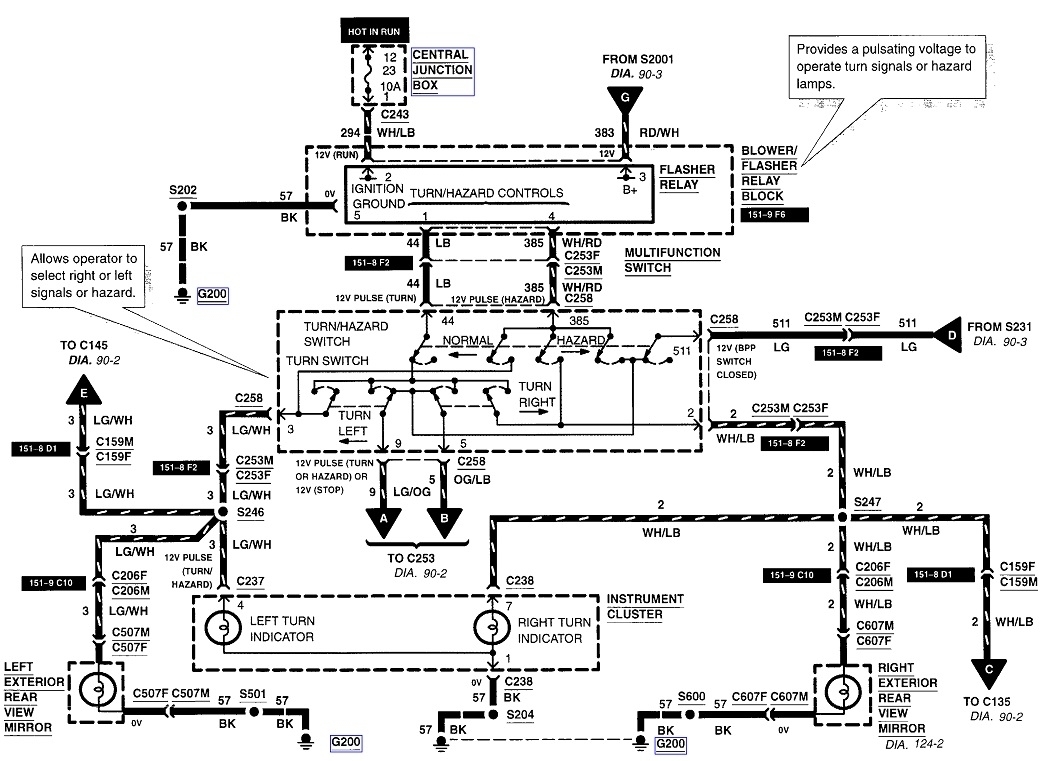
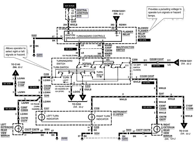
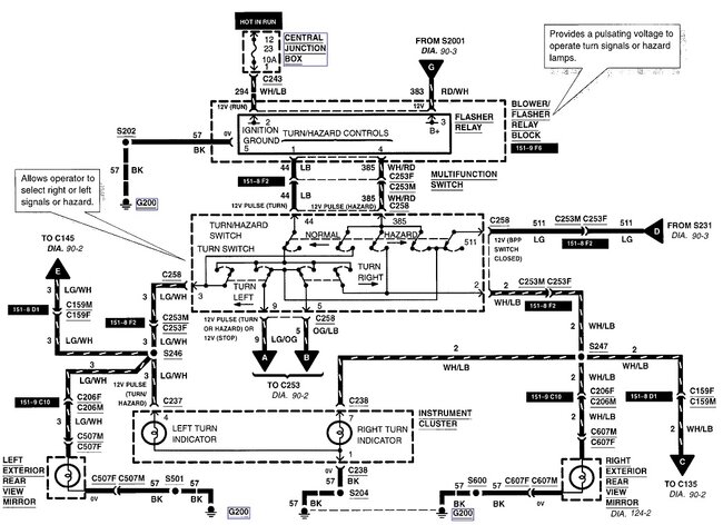
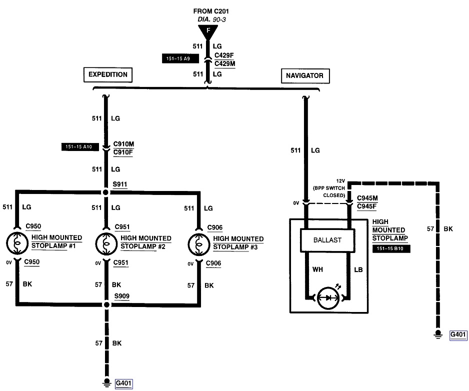
Here's the connector view. I included the diagrams for the signal system in case you need them.
Images (Click to make bigger)
Was this
answer
helpful?
Yes
No
-1
Thursday, May 11th, 2023 AT 4:59 PM
Please
login
or
register
to post a reply.
Related Turn Signal Switch Replace/Remove Content
1999 Ford Expedition Replacing Signal Switch
How Do You Replace The Signal/dimmer Switch
Asked by
reese40
·
1 ANSWER
1999
FORD EXPEDITION
Turn Signals Not Working
The Turn Signals On My Expedition Have A Intermittent Problem. On Either Side They Will Work But Only At Times And For A Few Seconds. If You...
Asked by
Lightninglynn
·
5 ANSWERS
4 IMAGES
2004
FORD EXPEDITION
Turn Signal Flasher Relay Location?
Where Is The "flasher Relay", I Think That's What It's Called, Located Under The Dash Of My Suv Listed Above? It Is...
Asked by
Anonymous
·
6 ANSWERS
3 IMAGES
2001
FORD EXPEDITION
1997 Ford Expedition Turn Signal And Stop Light...
My Turn Signals And Stop Lights Are Not Working, I Have Replaced The Turn Signal Switch, Brake Light Switch, Bulbs And All The Fuses. I...
Asked by
kdhardek
·
4 ANSWERS
1997
FORD EXPEDITION
1998 Ford Expedition Blinker Doesn't Always "...
Electrical Problem 1998 Ford Expedition V8 Four Wheel Drive Automatic On Our Expedition When We Use The Turn Signal It Will Stay In...
Asked by
davemoore99
·
3 ANSWERS
1998
FORD EXPEDITION
VIEW MORE
Ask a Car Question. It's Free!
Steering Wheel Removal
How to Use a Test Light
Turn Signals Blink Fast