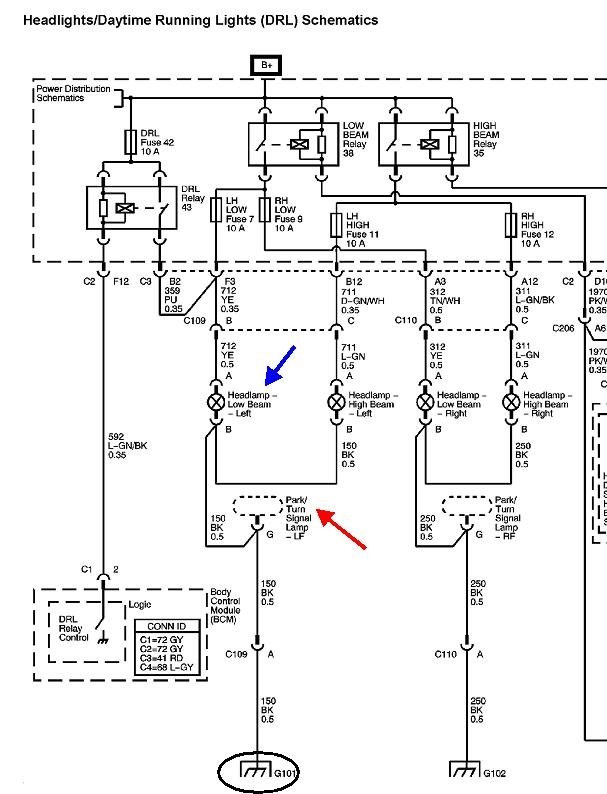
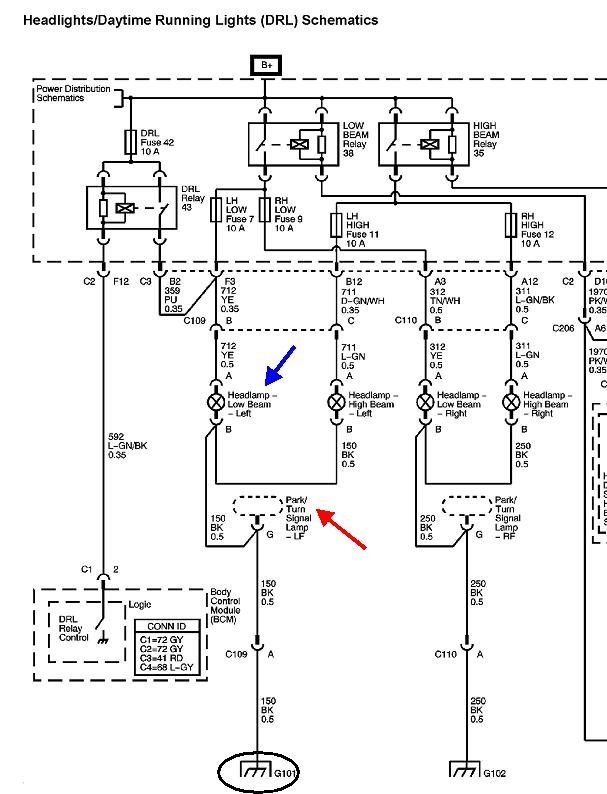
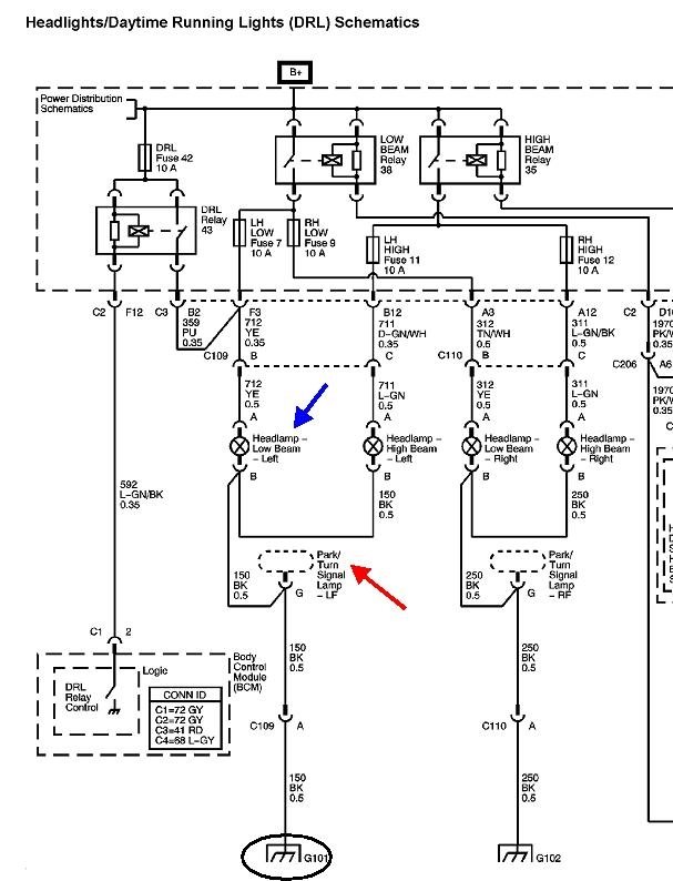
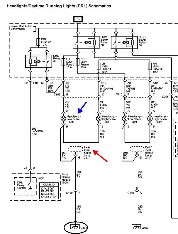
Tuesday, February 26th, 2019 AT 4:04 PM
My driver front turn signal went out, replaced the bulb. It will turn on solid when the headlights are on, but it will not blink when turn signal is on, the rear is working, but blinking rapid. The front will not work other than solid when the headlights are on? What could it be?


