Trunk will not open

Tiny
TJ99
  • MEMBER
  • 2007 VOLKSWAGEN RABBIT
  • 2.5L
  • 4 CYL
  • 2WD
  • MANUAL
  • 150,000 MILES
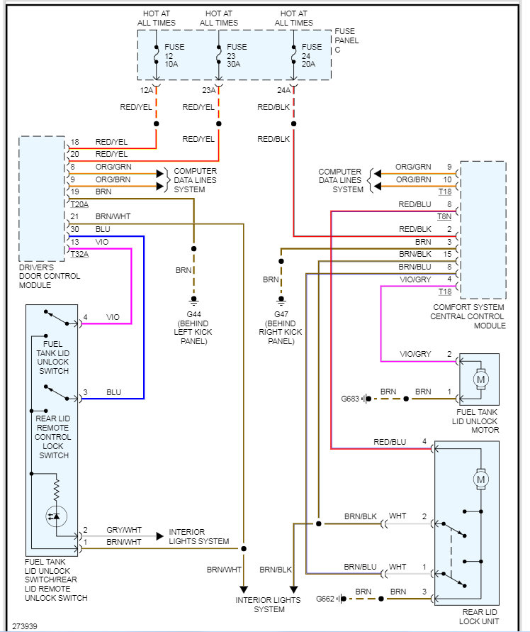
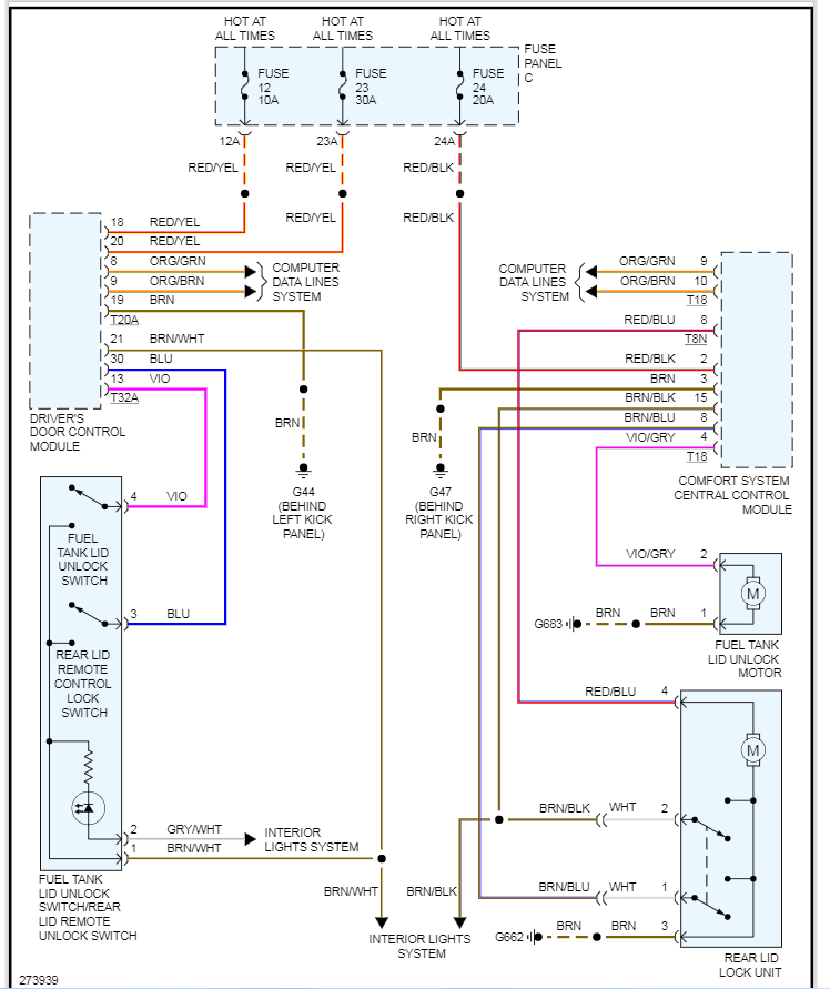
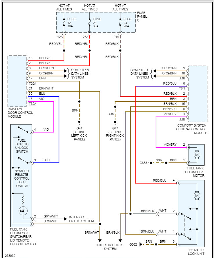
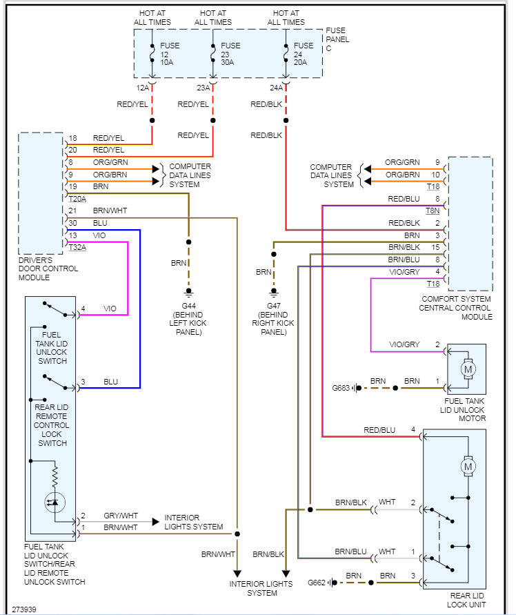
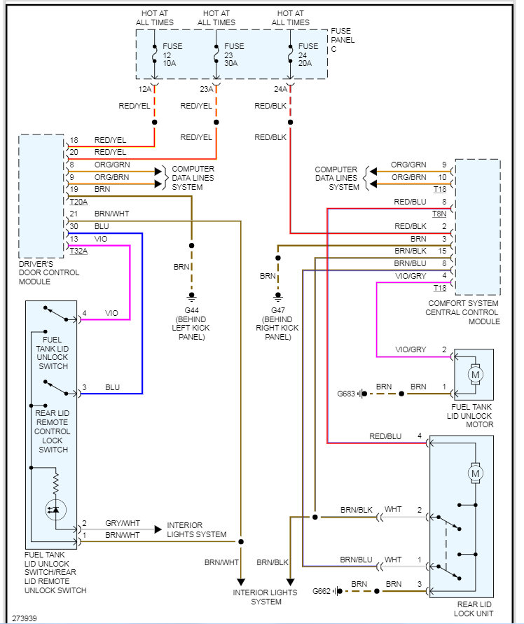
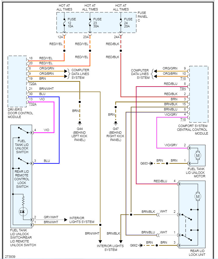
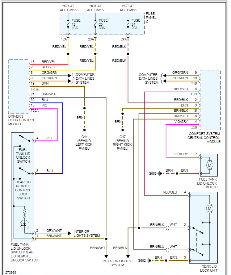
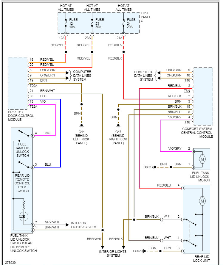
Trunk won't open with bulb malfunction indicator, right side cargo light was intermittent before. Is the wiring run in series and could the bulb lead to the malfunction?
Sunday, October 6th, 2019 AT 4:27 AM

3 Replies

Tiny
KASEKENNY
  • MECHANIC
  • 18,907 POSTS
Hi,

I am not sure I follow with what your issue is. I understand you are saying the trunk will not open and most likely that is the rear deck lid lock actuator. These are common to fail on VW's. However, the cargo light on the right side does not have anything to do with the trunk lid. These are separate circuits.

Let me know if I am missing something and we can go from there. Thanks
Was this
answer
helpful?
Yes
No
Sunday, October 6th, 2019 AT 5:12 PM
Tiny
TJ99
  • MEMBER
  • 2 POSTS
The hatch will not open with a bulb malfunction service light, it came on intermittently at first but now is solid, I've determined a short to ground with my scanner and was wondering if there are go to locations for possible breaks in the wire, the switch itself seems to work just nothing is receiving power. I also have a problem where water gets in somewhere near the blower motor and tends to accumulate on the passenger floors. Wiring harnesses run along the pillar and floor and was wondering how likely internal corrosion or something of the sorts it possible as well.
Thank you,
Tristan
Was this
answer
helpful?
Yes
No
Thursday, October 10th, 2019 AT 6:38 AM
Tiny
KASEKENNY
  • MECHANIC
  • 18,907 POSTS
Okay. We need to try to keep to one issue per post because others won't find the water issue under this post.

As for the wiring issue on the hatch, there are not just one place that can cause this issue. If you have a short, the easiest and best thing to do is find a place that you have power and just run a new wire back to the hatch. This will eliminate the short.

As for where the water is coming in, either it is the HVAC housing is leaking allowing water to fill up the housing and then it comes in the air inlet or you have a body seam that is leaking. There is no way to know unless you water test it with a hose to locate the leak. Lastly, yes, water can cause corrosion on wiring and most likely connectors that are exposed to water. So clearly you want to find the leak and stop it.
Was this
answer
helpful?
Yes
No
Thursday, October 10th, 2019 AT 6:56 PM

Please login or register to post a reply.