No crank no start

Tiny
TIMMAHANEY
  • MEMBER
  • 1992 LEXUS LS 400
  • 4.0L
  • V8
  • 2WD
  • AUTOMATIC
  • 180,000 MILES
I have been not able to start my car from the ignition, but I can from the starter relay switch.
Thursday, May 31st, 2018 AT 9:48 PM

5 Replies

Tiny
PATENTED_REPAIR_PRO
  • MECHANIC
  • 1,853 POSTS
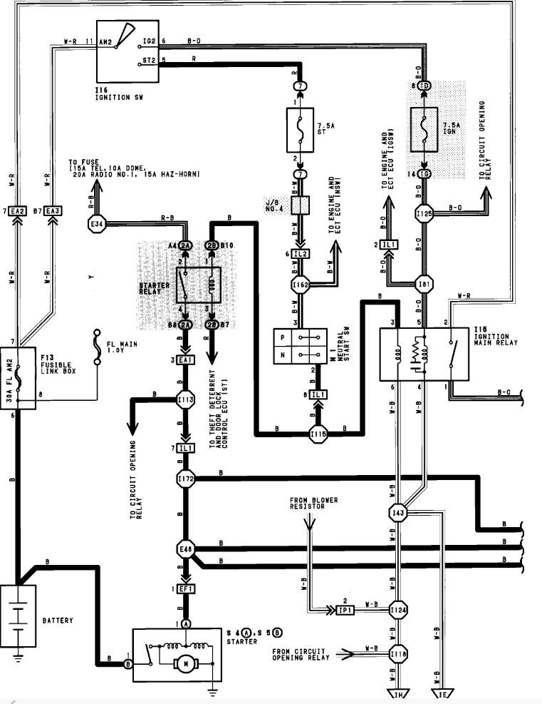
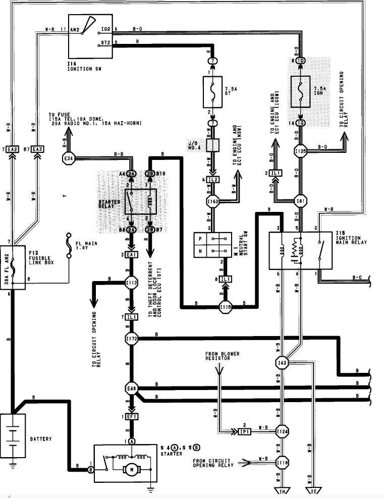
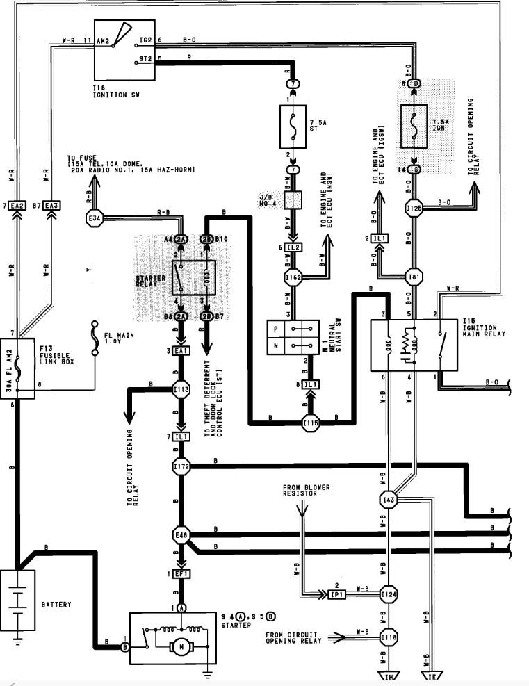
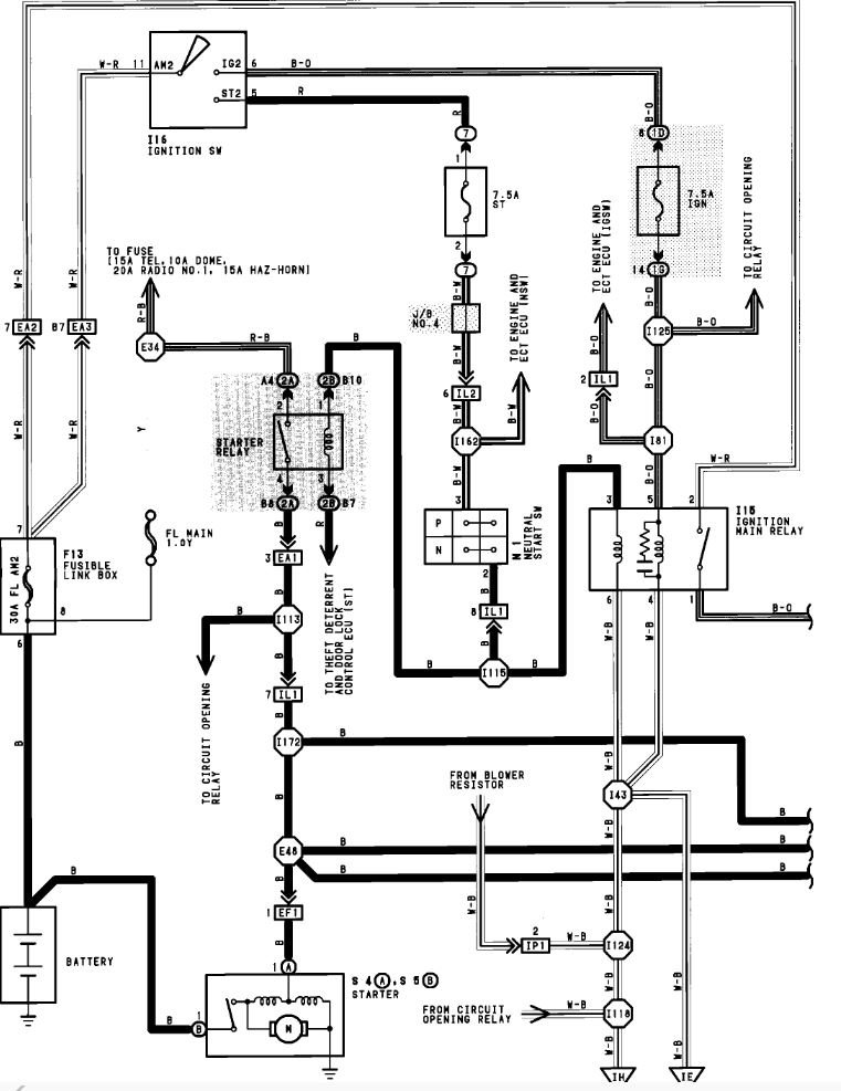
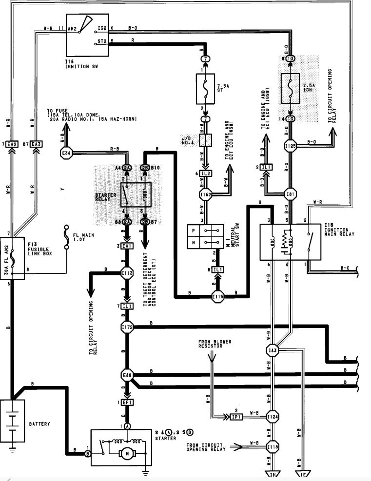
Remove the starter relay and then using a voltmeter or at least a 12 volt test light check the terminals in the empty socket for voltage. You should have 12 volts all the time on one terminal, then an additional with 12 volts when the key is on start.
If you have the one hot all the time but not the additional hot with key on start, check the fuse 7.5a ST.
Was this
answer
helpful?
Yes
No
Friday, June 1st, 2018 AT 7:45 AM
Tiny
TIMMAHANEY
  • MEMBER
  • 65 POSTS
I have no voltage when my key is in the start position. Only the one that is always hot.
Was this
answer
helpful?
Yes
No
-1
Friday, June 1st, 2018 AT 6:03 PM
Tiny
PATENTED_REPAIR_PRO
  • MECHANIC
  • 1,853 POSTS
Did you check the check the fuse 7.5a ST.?
Was this
answer
helpful?
Yes
No
Saturday, June 2nd, 2018 AT 7:24 AM
Tiny
TIMMAHANEY
  • MEMBER
  • 65 POSTS
Yes, I checked them all so just in case I did not get the right one and they were all good.
Was this
answer
helpful?
Yes
No
Saturday, June 2nd, 2018 AT 2:12 PM
Tiny
PATENTED_REPAIR_PRO
  • MECHANIC
  • 1,853 POSTS
Okay, then using your voltmeter make sure that fuse has voltage on both sides of it when the key is on start, then if so, move onto checking that wire from that fuse into and out of the neutral safety switch again with the key on start.
Was this
answer
helpful?
Yes
No
Saturday, June 2nd, 2018 AT 3:11 PM

Please login or register to post a reply.