Starter replacement

Tiny
MOLLYDAD
  • MEMBER
  • 2003 OLDSMOBILE ALERO
  • 3.4L
  • 6 CYL
  • 2WD
  • AUTOMATIC
  • 90,000 MILES
Going to replace starter. Seems to be some kind of guard or something covering bolt heads?
Sunday, March 25th, 2018 AT 1:11 PM

9 Replies

Tiny
ASEMASTER6371
  • MECHANIC
  • 52,796 POSTS
Good afternoon.

There is a cover for the torque converter. There are two 10mm bolts you remove to get the access cover off. Then the bolts can be removed.

Roy
Was this
answer
helpful?
Yes
No
Sunday, March 25th, 2018 AT 1:59 PM
Tiny
MOLLYDAD
  • MEMBER
  • 28 POSTS
Yes finally figured it out. I got starter changed, but turn key and nothing. I am getting all dash lights and gauges. Maybe ignition switch?
Was this
answer
helpful?
Yes
No
Sunday, March 25th, 2018 AT 4:25 PM
Tiny
ASEMASTER6371
  • MECHANIC
  • 52,796 POSTS
Could be but the system needs to be checked first.

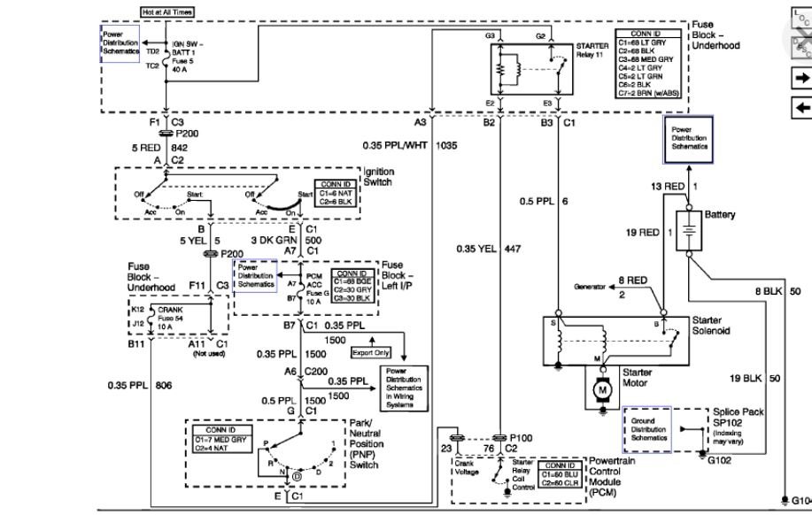
I attached a diagram for you. There is a fuse in the underhood fuse box. You need to check for voltage on both sides of the fuse in the start position. That will tell if it is the ignition switch.

Roy
Was this
answer
helpful?
Yes
No
Sunday, March 25th, 2018 AT 4:30 PM
Tiny
MOLLYDAD
  • MEMBER
  • 28 POSTS
How do I check? I do not have my own meter.
Was this
answer
helpful?
Yes
No
Sunday, March 25th, 2018 AT 4:35 PM
Tiny
ASEMASTER6371
  • MECHANIC
  • 52,796 POSTS
You will need either a voltmeter or test light to perform these checks. You can get a cheap one at a parts store. I would get a test light. Easier to work with this tool.

Roy
Was this
answer
helpful?
Yes
No
+1
Sunday, March 25th, 2018 AT 4:37 PM
Tiny
MOLLYDAD
  • MEMBER
  • 28 POSTS
Like for testing for voltage at an electric outlet?
Was this
answer
helpful?
Yes
No
Sunday, March 25th, 2018 AT 4:39 PM
Tiny
ASEMASTER6371
  • MECHANIC
  • 52,796 POSTS
That is correct. It will need to read a low voltage such as twelve volts.

Roy
Was this
answer
helpful?
Yes
No
+1
Sunday, March 25th, 2018 AT 4:44 PM
Tiny
MOLLYDAD
  • MEMBER
  • 28 POSTS
Okay thanks, I can handle most mechanical stuff but not to good on electrical.
Was this
answer
helpful?
Yes
No
Sunday, March 25th, 2018 AT 4:52 PM
Tiny
ASEMASTER6371
  • MECHANIC
  • 52,796 POSTS
No worries. That is why we are here to help you.

Roy
Was this
answer
helpful?
Yes
No
+1
Sunday, March 25th, 2018 AT 4:53 PM

Please login or register to post a reply.