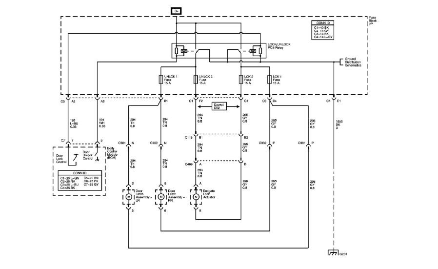
Thursday, November 8th, 2018 AT 3:14 PM
Side mirrors, power windows, heated seats, window washer pump, power locks all went out at same time. Wondering if some master fuse or what?


